GM Service Manual Online
For 1990-2009 cars only
Figure 1:

EBCM Relay and Solenoids


Object Number: 507456  Size: FS
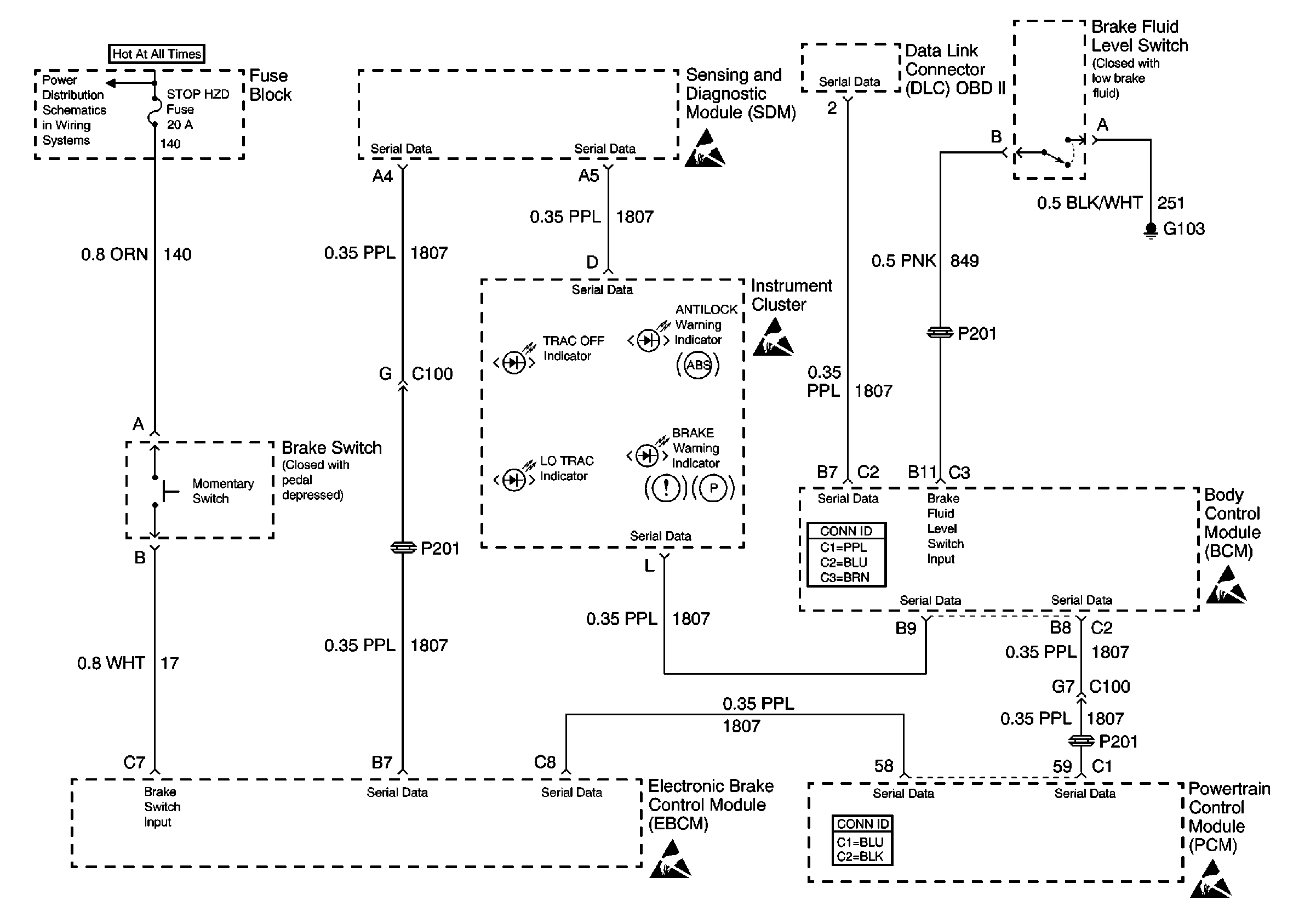
Figure 2:

Brake Switch and Brake Fluid Level Switch


Object Number: 588730  Size: FS
Figure 3:

EBCM and Wheel Speed Sensors


Object Number: 507465  Size: FS