GM Service Manual Online
For 1990-2009 cars only
Makes
🢒
Chevrolet
🢒
1998
🢒
Prizm
🢒
Steering
🢒
Steering Wheel and Column - Standard
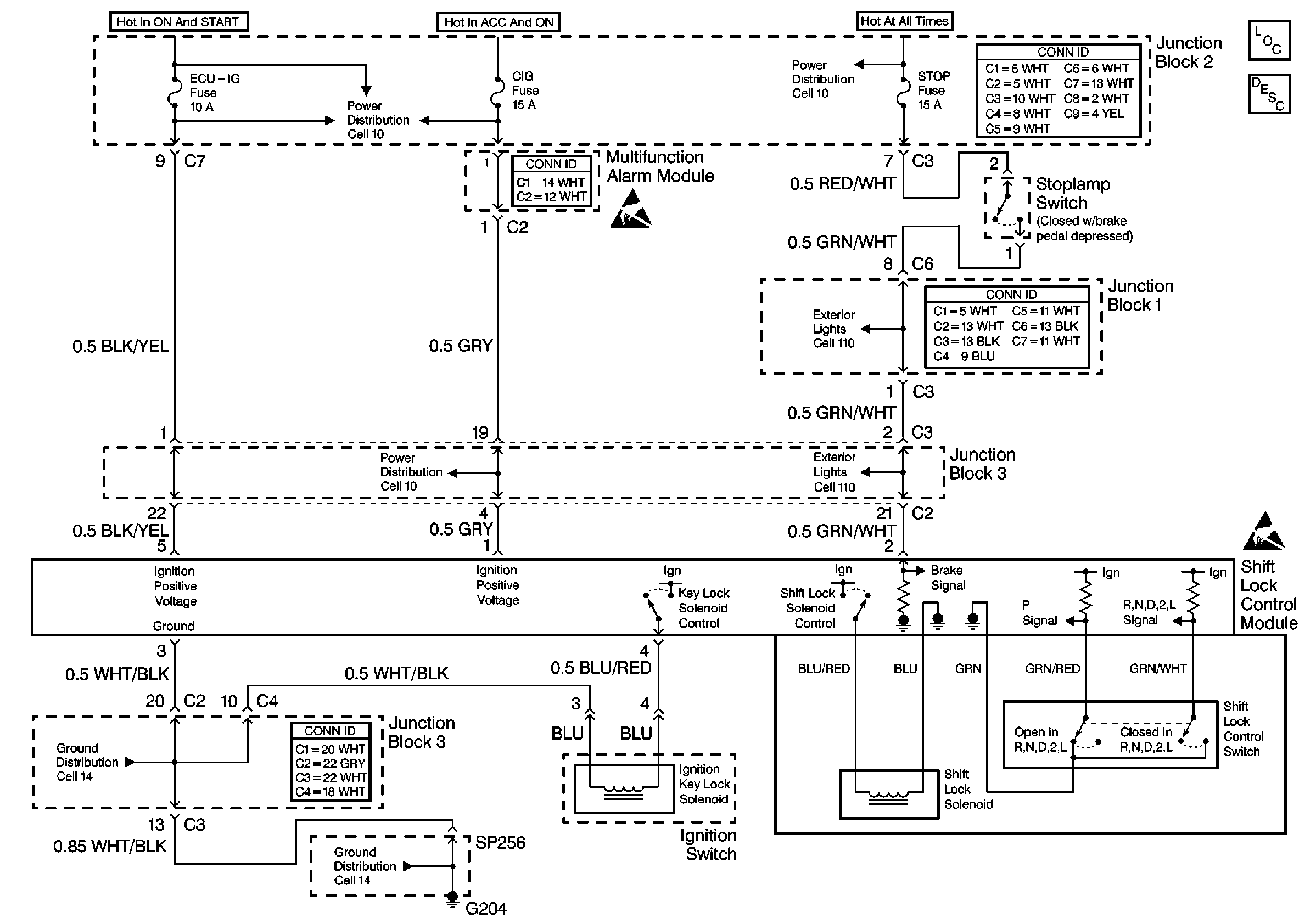
🢒 Shift Lock Control Schematics
Cell 138
Hydraulic Brakes Components
Cell 10: CIG Fuse
Cell 10: ABS, Alt, AMI, Def, D/L, ECU-B, HTR, ODB, Power, and Stop Fuses
Cell 110: Cruise Control Module and Stoplamp Switch
Cell 110: Cruise Control Module and Stoplamp Switch
Cell 10: CIG Fuse
Cell 14: Junction Block 3
Cell 14: G204 and SP256
Handling ESD Sensitive Parts Notice
Handling ESD Sensitive Parts Notice