GM Service Manual Online
For 1990-2009 cars only
Figure 1:

Cell 14: Battery, G100, G101, G102, G103, and G104


Object Number: 247755  Size: FS
Power and Grounding Components
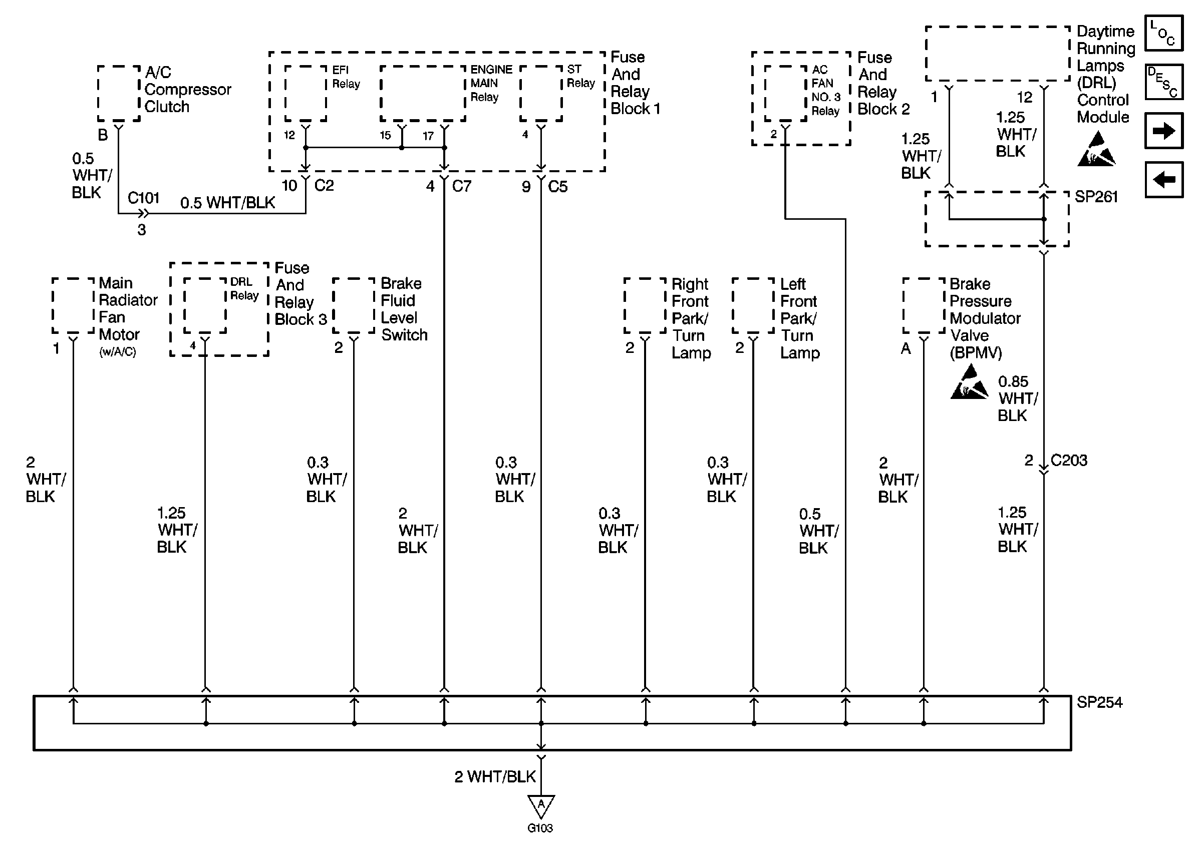
SP254 and SP261
Handling ESD Sensitive Parts Notice
Figure 2:

SP254 and SP261


Object Number: 247759  Size: FS
Power and Grounding Components
Cell 14: G105 and G106
Cell 14: Battery, G100, G101, G102, G103, and G104
Handling ESD Sensitive Parts Notice
Handling ESD Sensitive Parts Notice
Figure 3:

Cell 14: G105 and G106


Object Number: 247764  Size: FS
Power and Grounding Components
Cell 14: G106, continued
SP254 and SP261
Handling ESD Sensitive Parts Notice
Handling ESD Sensitive Parts Notice
Handling ESD Sensitive Parts Notice
Figure 4:

Cell 14: G106, continued


Object Number: 247766  Size: FS
Power and Grounding Components
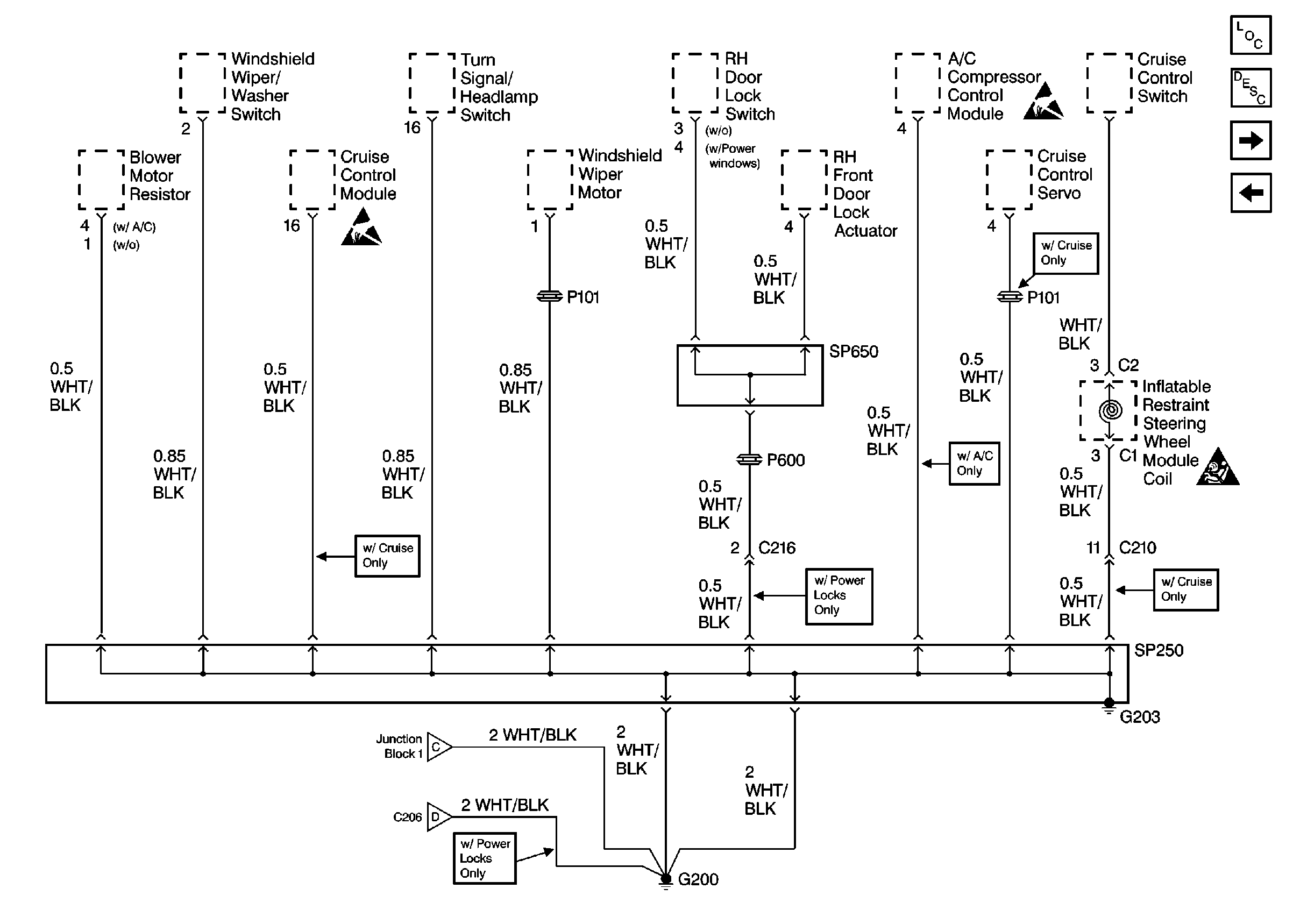
Cell 14: G200, G203, SP250 and SP650
Cell 14: G105 and G106
Figure 5:

Cell 14: G200, G203, SP250 and SP650


Object Number: 247774  Size: FS
Power and Grounding Components
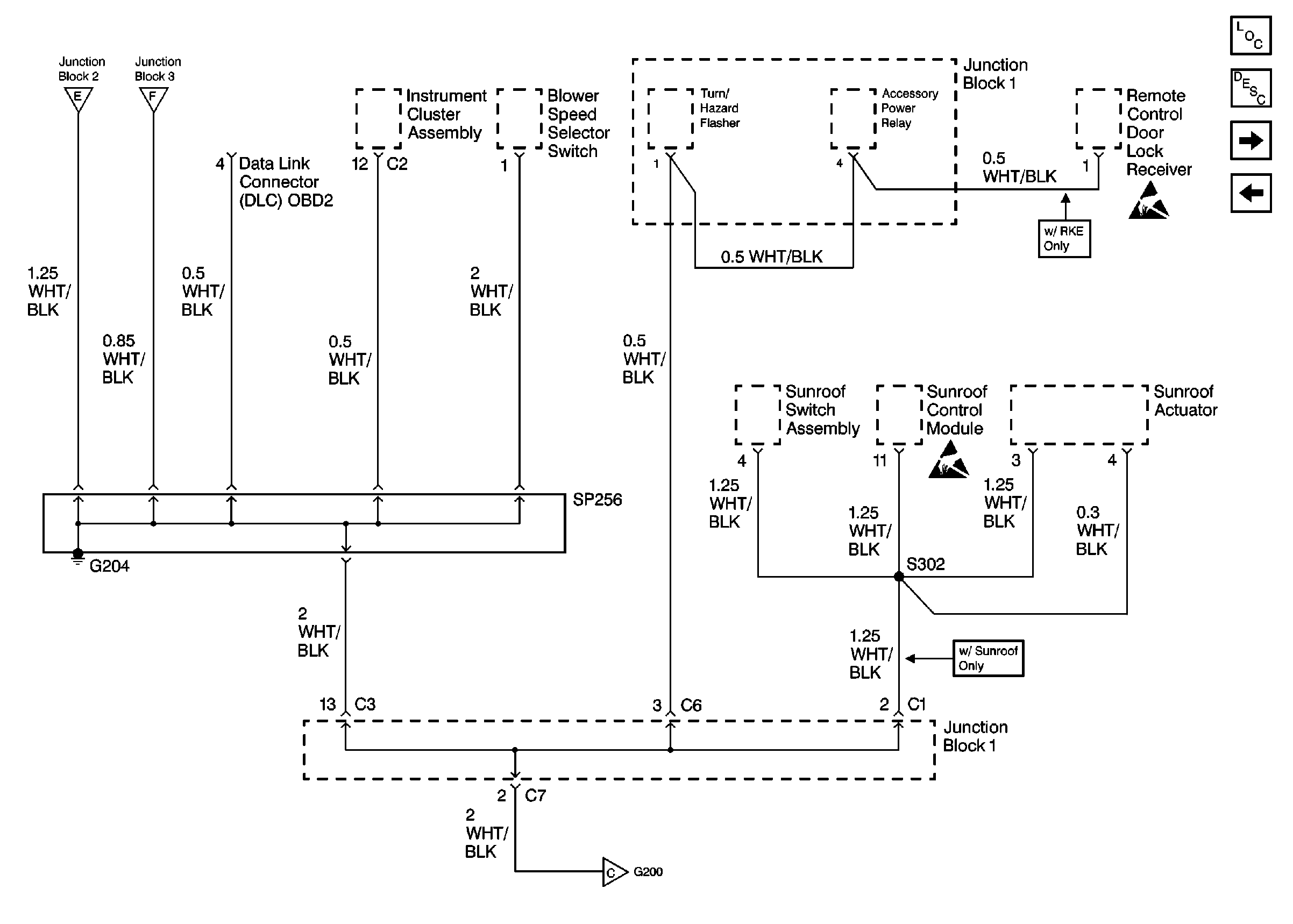
Cell 14: G204 and SP256
Cell 14: G106, continued
Handling ESD Sensitive Parts Notice
Handling ESD Sensitive Parts Notice
SIR Caution
Figure 6:

Cell 14: G204 and SP256


Object Number: 247779  Size: FS
Power and Grounding Components
Cell 14: G200, G203, SP250 and SP650
Cell 14: SP550 and SP551
Handling ESD Sensitive Parts Notice
Handling ESD Sensitive Parts Notice
Figure 7:

Cell 14: SP550 and SP551


Object Number: 247780  Size: FS
Power and Grounding Components
Cell 14: G204 and SP256
Cell 14: Junction Block 2
Figure 8:

Cell 14: Junction Block 2


Object Number: 247782  Size: FS
Power and Grounding Components
Cell 14: SP550 and SP551
Cell 14: Junction Block 3
Handling ESD Sensitive Parts Notice
Handling ESD Sensitive Parts Notice
SIR Caution
Figure 9:

Cell 14: Junction Block 3


Object Number: 247785  Size: FS
Power and Grounding Components
Cell 14: Junction Block 2
Cell 14: G201 and G202
Handling ESD Sensitive Parts Notice
Figure 10:

Cell 14: G201 and G202


Object Number: 247789  Size: FS
Power and Grounding Components
Cell 14: Junction Block 3
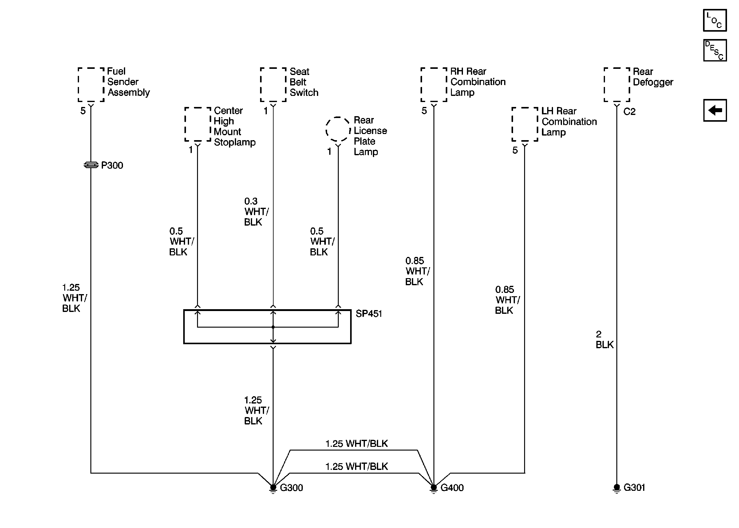
Cell 14: G300, G400, G301, and SP451
Handling ESD Sensitive Parts Notice
SIR Caution
Figure 11:

Cell 14: G300, G400, G301, and SP451


Object Number: 247790  Size: FS
Power and Grounding Components
Cell 14: G201 and G202