GM Service Manual Online
For 1990-2009 cars only

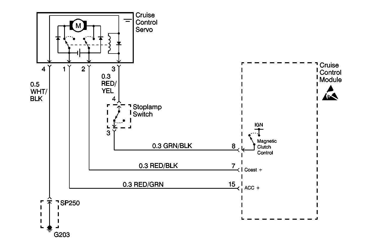
Object Number: 363609  Size: MF

Circuit Description

The cruise control module applies voltage to the magnetic clutch when the cruise control system is engaged. The circuit between the cruise control module and the magnetic clutch in the actuator is interrupted by the stoplamp switch whenever the brake pedal is pressed.

Diagnostic Aids

Check for the following:

    • Stoplamp switch out of adjustment, or faulty.
    • Open in the cruise control magnetic clutch.
    • An open, short, or ground in the WHT/BLK, RED/GRN, RED/BLK, GRN/BLK, or RED/YEL wires.

An intermittent malfunction may be caused by a fault in the magnetic clutch electrical circuit. Inspect the wiring harness and components for any of the following conditions:

    • Backed out terminals.
    • Improper mating of terminals.
    • Broken electrical connectors locks.
    • Improperly formed or damaged terminals
    • Faulty terminal to wire connections.
    • Physical damage to the wiring harness.
    • A broken wire inside the insulation.
    • Corrosion of electrical connections, splices, or terminals.

Repair any electrical circuit faults that were found. Refer to Wiring Repairs .

Test Description

Number(s) below refer to the step number(s) on the Diagnostic Table.

  1. This step tests the resistance of the cruise control servo magnetic clutch circuit.

  2. This step tests the stoplamp switch.

  3. Steps 7-12 isolates an open in the cruise control servo clutch circuit.

  4. This step tests the cruise control actuator arm for free movement with the magnetic clutch de-energized.

  5. This step tests the cruise control actuator arm for a malfunction with the magnetic clutch energized.

Step

Action

Value(s)

Yes

No

1

Was the Cruise Control System Check performed?

--

Go to Step 2

Go to Cruise Control System Check

2

  1. Turn the ignition switch to LOCK.
  2. Disconnect the cruise control module connector which is located next to the instrument panel compartment on the RH side of the instrument panel.
  3. Connect a J 39200 set to read resistance between terminal 8 of the cruise control module connector and ground.

Is the resistance within the specified range?

35-45 ohms

Go to Step 3

Go to Step 5

3

With the J 39200 still connected, press the brake pedal.

Is the resistance reading within the specified range while the pedal is pressed?

Infinite

Go to Step 13

Go to Step 4

4

  1. Disconnect the cruise control servo connector.
  2. Connect a J 39200 set to measure resistance between terminal 8 of the cruise control module and ground.

Is the resistance within the specified range?

Infinite

Go to Step 5

Go to Step 16

5

  1. Disconnect the stoplamp switch connector.
  2. Connect a J 39200 set to measure resistance between terminal 3 and 4 of the stoplamp switch.
  3. Observe the resistance reading while pressing and releasing the brake pedal.

Does the resistance read infinite ohms while the pedal is pressed, and 0 ohms when the pedal is released?

--

Go to Step 7

Go to Step 6

6

Adjust or replace the stoplamp switch. Refer to Stop Lamp Switch Adjustment or Stop Lamp Switch Replacement .

Is the adjustment or replacement complete?

--

Go to Step 20

--

7

With the stoplamp switch and cruise control module connectors still disconnected. Connect a J 39200 set to read resistance between terminal 8 of the cruise control module connector and terminal 3 of the stoplamp switch connector.

Is the resistance within the specified range?

0-2 ohms

Go to Step 9

Go to Step 8

8

Repair the open in the GRN/BLK wire between terminal 8 of the cruise control module connector and terminal 3 of the stoplamp switch connector.

Is the repair complete?

--

Go to Step 20

--

9

With the stoplamp switch still disconnected.

  1. Disconnect the cruise control servo connector.
  2. Connect a J 39200 set to measure resistance between terminal 4 of the stoplamp switch connector and terminal 3 of the cruise control servo connector.

Is the resistance within the specified range?

0-2 ohms

Go to Step 11

Go to Step 10

10

Repair the open in the RED/YEL wire between terminal 4 of the stoplamp switch and terminal 3 of the cruise control servo connector.

Is the repair complete?

--

Go to Step 20

--

11

  1. Disconnect the cruise control servo connector
  2. Connect a J 39200 set to measure resistance between terminal 3 and terminal 4 of the cruise control servo connector.

Is the resistance within the specified range?

35-45 ohms

Go to Step 12

Go to Step 19

12

With the cruise control servo still disconnected. Connect a J 39200 set to measure resistance between terminal 4 of the cruise control servo connector and ground.

Is the resistance within the specified range?

0-2 ohms

Go to Step 13

Go to Step 17

13

  1. Disconnect the cruise control cable from the actuator.
  2. Move the actuator arm back and forth.

Does the actuator arm move freely in both directions?

--

Go to Step 14

Go to Step 19

14

  1. Disconnect the cruise control servo connector.
  2. Connect a J 36169-A from ground to terminal 4 of the cruise control servo.
  3. Connect a J 36169-A from B+ to terminal 3 of the cruise control servo.
  4. Attempt to move the actuator arm.

Does the actuator arm move?

--

Go to Step 19

Go to Step 18

15

Repair the WHT/GRN wire between terminal 4 of the cruise control servo connector and ground.

Is the repair complete?

--

Go to Step 20

--

16

Repair the short to ground between the GRN/BLK wire of terminal 8 of the cruise control module connector and terminal 3 of the cruise control servo connector.

Is the repair complete?

--

Go to Step 20

--

17

Repair the WHT/BLK wire between terminal 4 of the cruise control servo and ground.

Is the repair complete?

--

Go to Step 20

--

18

  1. Inspect the cruise control module terminals for poor contact.
  2. Inspect other wires and connectors for proper connections.
  3. If no circuitry problem is found, replace the cruise control module. Refer to Cruise Control Module Replacement .

Is the replacement complete?

--

Go to Step 20

--

19

  1. Inspect the cruise control servo terminals for poor contact.
  2. Inspect other wires and connectors for proper connections.
  3. If no circuitry problem is found, replace the cruise control servo. Refer to Cruise Control Servo Replacement .

Is the replacement complete?

--

Go to Step 20

--

20

Install and connect any components removed during diagnosis.

Is the repair complete?

--

Go to Cruise Control System Check

--