GM Service Manual Online
For 1990-2009 cars only
Makes
🢒
Chevrolet
🢒
2001
🢒
Prizm
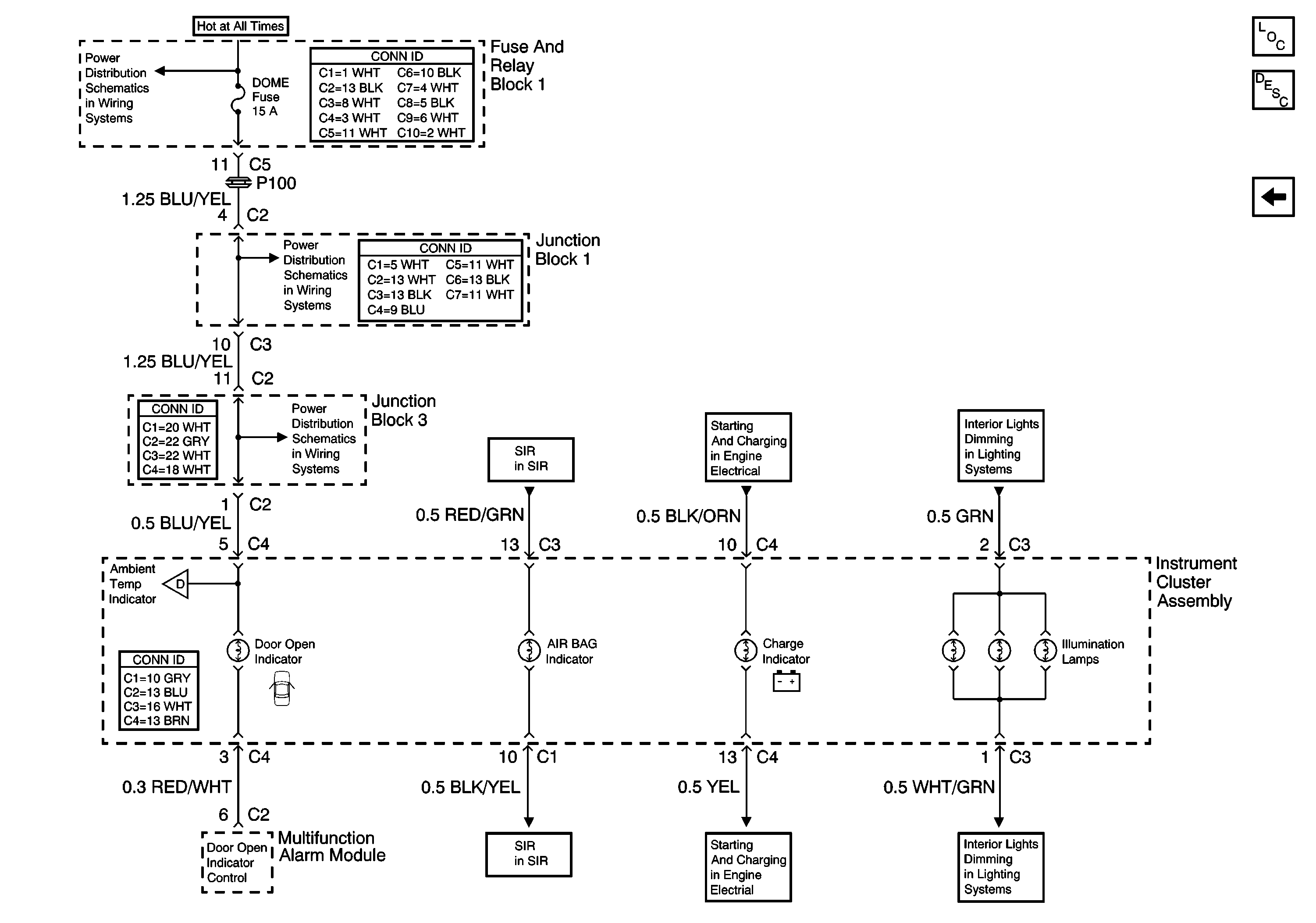
🢒 Junction Block 1 and Junction Block 3
Junction Block 1 and Junction Block 3
Junction Block 1 and Junction Block 3
Master Electrical Component List
Instrument Cluster Description and Operation
Fuel Sender Assembly, Ambient Air Temperature Sensor, and ECT Sensor
A/T Control Lever Illumination Lamp
A/T Control Lever Illumination Lamp
Charging System
Charging System
Air Bag Indicator and Inflatable Restraint Sensing and Diagnostic Module
Air Bag Indicator and Inflatable Restraint Sensing and Diagnostic Module
Fuel Sender Assembly, Ambient Air Temperature Sensor, and ECT Sensor
ALT-S, AM2, DOME, EFI, Hazard, Horn, and Main Fuses
ALT-S, AM2, DOME, EFI, Hazard, Horn, and Main Fuses
ALT-S, AM2, DOME, EFI, Hazard, Horn, and Main Fuses