GM Service Manual Online
For 1990-2009 cars only

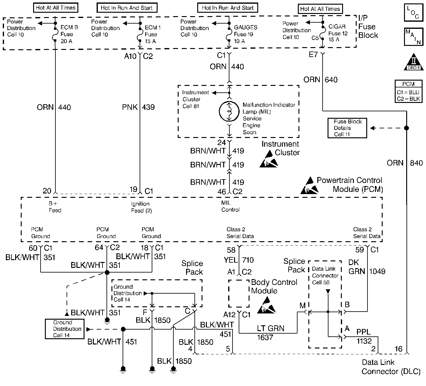
Object Number: 211170  Size: LF
Engine Controls Components
Power, Grounding, Generator, And MIL
OBD II Symbol Description Notice
Powertrain Control Module Connector End Views
Handling ESD Sensitive Parts Notice
Handling ESD Sensitive Parts Notice
Handling ESD Sensitive Parts Notice

Circuit Description

When the ignition is turned ON, the malfunction indicator lamp (MIL) will momentarily flash ON then OFF and remain ON until the engine is running, if no diagnostic trouble codes (DTCs) are stored. The powertrain control module (PCM) controls the MIL by providing a ground path through the MIL control circuit to turn ON the MIL.

Test Description

Number(s) below refer to the step number(s) on the Diagnostic Tables.

  1. The Powertrain OBD System Check prompts the technician to complete some basic checks and store the freeze frame and failure records data on the scan tool if applicable. This creates an electronic copy of the data taken when the malfunction occurred. The information is then stored in the scan tool for later reference.

  2. When the ignition is turned ON, the MIL should momentarily flash ON and OFF then remain ON until the engine is running or if an emission related DTC is stored.

  3. This step checks the ability of the PCM to control the MIL. The scan tool has the ability to command the MIL ON and OFF.

  4. A shorted MIL circuit can be diagnosed with a scan tool. Refer to Powertrain Control Module Outputs Diagnosis .

  5. For Instrument Panel Cluster (IPC) replacement procedures, refer to Instrument Panel portion of the service manual.

  6. Replacement PCMs must be programmed. Refer to the latest Techline information for programming procedure.

Malfunction Indicator Lamp (MIL) ON Steady

Step

Action

Value(s)

Yes

No

1

Was the Powertrain On-Board Diagnostic (OBD) System Check performed?

--

Go to Step 2

Go to Powertrain On Board Diagnostic (OBD) System Check

2

Turn the ignition switch ON, with the engine OFF.

Is the MIL ON?

--

Go to Step 3

Go to Malfunction Indicator Lamp (MIL) Inoperative

3

  1. Install a scan tool.
  2. Select Misc.Test/Eng. Outputs/MIL.
  3. Command the MIL ON and OFF.

Does the MIL turn ON and OFF when commanded?

--

Go to Step 8

Go to Step 4

4

  1. Turn the ignition switch OFF.
  2. Disconnected the PCM connectors.
  3. Turn the ignition switch ON, leaving the engine OFF.

Is the MIL OFF?

--

Go to Step 7

Go to Step 5

5

Check the MIL control circuit for a short to ground and repair if necessary.

Was a repair necessary?

--

Go to Step 8

Go to Step 6

6

Replace the Instrument Panel Cluster (IPC) Refer to Instrument Panel Replacement in Instrument Panel and Gauges.

Is the action complete?

--

Go to Step 8

--

7

Replace the PCM. Refer to Powertrain Control Module Replacement .

Is the action complete?

--

Go to Step 8

--

8

  1. Using the scan tool, clear the DTCs.
  2. Attempt to start the engine.

Does the engine start and continue to run?

--

Go to Step 9

Go to Step 1

9

  1. Allow the engine to idle until normal operating temperature is reached.
  2. Check if any DTCs are set.

Are any DTCs displayed that have not been diagnosed?

--

Go to the Applicable DTC table

System OK