GM Service Manual Online
For 1990-2009 cars only

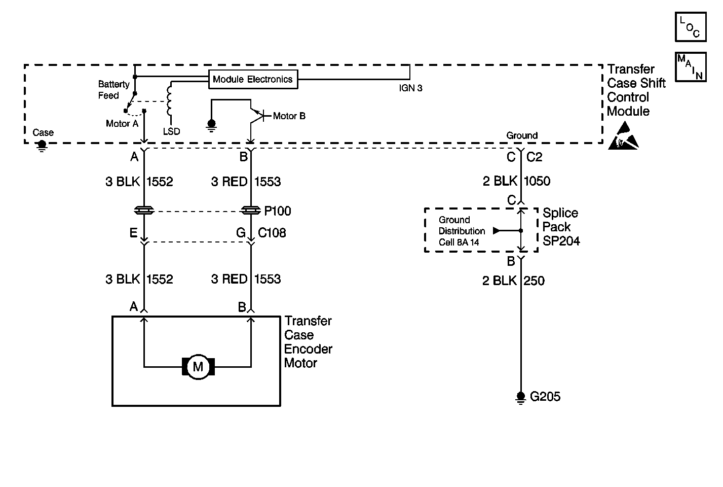
Object Number: 234899  Size: MF
Power Sheet 2: W/ Automatic 4WD
Handling Electrostatic Discharge Sensitive Parts Notice
Engine Electrical Components
Cell 38: Transfer Case Vehicle Speed Sensors

Circuit Description

The transfer case encoder motor is a permanent magnet D.C. motor and gear reduction assembly. The encoder motor is controlled with a Pulse Width Modulated (PWM) circuit within the transfer case shift control module. This circuit consists of a power supply relay (Motor A) circuit that supplies voltage to the motor through CKT 1552. The Motor B circuit (CKT 1553) is a PWM driver that varies the duty cycle to control the amount of current through the motor to ground.

This DTC detects an open ground circuit 1050.

Conditions for Setting the DTC

The system test the motor circuits:

    • First, the system checks for unwanted voltage.
    • Then, the system supplies voltage on each of the motor circuits and reads the voltage back on the other circuit.
    • After the system checks for opens and shorts on the motor circuits, its applies voltage to the motor and the voltage on the ground circuit.
    • If the system detects a high voltage return on the ground circuit, the DTC is logged. The transfer case shift control module senses a high voltage return on circuit 1050 (connector C2 terminal C) when a low voltage is expected.

Action Taken When the DTC Sets

All clutch activation (slip control) will be disabled. The SERVICE AWD/4WD lamp will be latched on for the remainder of the current ignition cycle.

Conditions for Clearing the DTC

    • Current DTC
        The transfer case shift control module will clear the DTC if the condition for setting the DTC no longer exists.
    • History DTC
       - Once 100 consecutive ignition cycles without a fault present.
       - A scan tool CLEAR CODES command.

DTC C0315 Motor Ground Circuit Open

Step

Action

Value(s)

Yes

No

1

Was the Transfer Case Diagnostic System Check performed?

--

Go to Step 2

Go to Transfer Case Diagnostic System Check

2

  1. Turn the ignition OFF.
  2. Disconnect connector C2 at the transfer case shift control module.
  3. Use a J 39200 DMM in order to measure the voltage from connector C2 terminal C to ground.

Is the voltage measured within the values specified?

0-0.2 V

Go to Step 4

Go to Step 3

3

Repair a loose or open in ground CKT 1050 between the module and splice pack SP204.

Is the repair complete?

--

Go to Step 5

--

4

Replace the transfer case shift control module. Refer to Transfer Case Shift Control Module Replacement

Is the repair complete?

--

Go to Step 5

--

5

  1. Ensure the ignition is OFF.
  2. Properly mount and reconnect all previously disconnected ATC components.

Have all the ATC components been reconnected and properly mounted?

--

Go to Step 6

--

6

Clear all ATC codes.

Have all the ATC codes been cleared?

--

Go to Transfer Case Diagnostic System Check

--