GM Service Manual Online
For 1990-2009 cars only

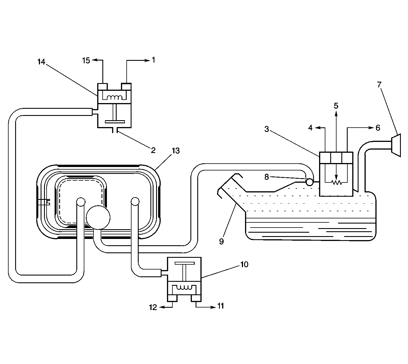
EVAP System Components


Object Number: 388127  Size: LF
(1)EVAP Canister Purge Valve Ignition Positive Voltage
(2)To Intake Manifold Vacuum Port
(3)Fuel Tank Pressure Sensor
(4)Fuel Tank Pressure Sensor Ground Circuit
(5)Fuel Tank Pressure Sensor Signal Circuit
(6)Fuel Tank Pressure Sensor 5V Reference Circuit
(7)Fuel Filler Neck
(8)Rollover Valve
(9)Fuel Tank
(10)EVAP Vent Valve
(11)EVAP Vent Valve Control Circuit
(12)EVAP Vent Valve Ignition Positive Voltage
(13)EVAP Canister
(14)EVAP Canister Purge Valve
(15)EVAP Canister Purge Valve Control Circuit

ORVR EVAP System Operation

The evaporative emission (EVAP) control system limits the fuel vapors from escaping into the atmosphere. The EVAP transfers the fuel vapors from the sealed fuel tank to an activated carbon (charcoal) storage device (EVAP canister). The EVAP canister stores the vapors until the engine is able to use the extra fuel vapor. When the engine is able to use the extra fuel vapor, the intake air flow purges the fuel vapor from the carbon element and then the normal combustion process consumes the fuel vapor. The system is required in order to detect the evaporative fuel system leaks as small as 0.040 inches between the fuel filler cap and the EVAP canister purge valve. The system can test the evaporative system integrity by applying a vacuum signal (ported or manifold) to the fuel tank in order to create a small vacuum.

The PCM then monitors the ability of the system to maintain the vacuum. If the vacuum remains for a specified period of time, then there are no evaporative leaks, and a PASS is reported by the PCM. If there is a leak, the system either will not achieve a vacuum, or a vacuum cannot be maintained. Usually a fault can only be detected after a cold start with a trip of sufficient length and driving conditions to run the needed tests. The enhanced evaporative system diagnostic conducts sub-tests in order to detect the fault conditions. If the diagnostic fails a sub-test, the PCM stores a diagnostic trouble code (DTC) in order to indicate the type of fault detected.

The EVAP diagnostic tests include the following tests:

Weak Vacuum Test: This tests for large leaks and blockages in the EVAP system. The FTP sensor detects low fuel tank pressure resulting from a large vacuum leak or a restriction in the vacuum supply to the fuel tank. The FTP sensor value should increase over a period of time. If the PCM does not detect in increase, a malfunction is indicated by setting DTC P0440.

Weak Vacuum Follow-up Test: This tests the EVAP system after the Weak Vacuum Test has failed. The FTP sensor looks for high tank vacuum over a period of time. If this occurs. the Weak Vacuum Test will Pass. If Weak Vacuum does not pass, the test continues through this ignition cycle.

Vacuum Decay Test: This tests for small leaks in the EVAP system. The decay rate is determined by measuring the change in fuel tank pressure (vacuum) over a period of time. If the decay rate is greater than a calibrated value, than another vacuum decay test will be initiated. If vacuum decay is still greater than a calibrated value, a malfunction is indicated by setting DTC P0442.

Fuel Vapor Build Pressure Test: This test is used to determine the vacuum leak size. When the vacuum has decayed to near zero, the PCM subtracts measured sloap from the vacuum decay to calculate to predict leak size. If the calculation indicates that a leak is present, the small leak test will fail.

Canister Vent Restriction Test: This tests for a restriction in the EVAP vent system. The FTP sensor looks for sufficient vacuum from the engine intake manifold. After a period of time and conditions have been met, then this test will pass. If the vacuum value is to high, a malfunction is indicated by setting a DTC P0446.

Purge Valve Leak Test: This tests for small leaks to the intake manifold. This is accomplished by sealing the EVAP system purge valve and vent valve, and allowing the PCM to monitor the FTP sensor. The FTP sensor value should not increase. If the PCM detects an increase, a mailfunction is indicated by setting DTC P1441.

Diagnostic Test

PCode

Possible Causes

Weak Vacuum Test (Large Leak Test)

PO440

A Large Leak (above .060 in.) or Blockage Somewhere in the System.

Vacuum Decay Test (Small Leak Test)

P0442

A Small Leak somewhere in the system (.020-.060 in.).

Canister Vent Restriction Test

P0446

A Restriction In The EVAP Vent System.

Purge Valve Leak Test

P1441

A Stuck Open or Partially Open Purge Valve.

Fuel Tank Pressure Sensor


Object Number: 18839  Size: SH

The fuel tank pressure (FTP) sensor measures the difference between the air pressure (or vacuum) in the fuel tank and the outside air pressure.

The sensor mounts at the top of the fuel tank sending unit. The PCM supplies a 5 volt reference voltage and ground to the sensor. The sensor provides a signal voltage between 0.1-4.9 volts to the PCM. When the air pressure in the fuel tank is equal to the outside air pressure, such as when the fuel fill cap is removed, the output voltage of the sensor will measure 1.3-1.7 volts.

When the air pressure in the tank is 4.5 inches H2O (1.25 kPa), the sensor output voltage should measure 0.5 ± 0.2 volts (1.25 kPa).

The sensor voltage increases to approximately 4.5 volts at 14 inches of H2O (-3.75 kPa).

EVAP Canister Purge Valve


Object Number: 407794  Size: SH

When energized, the evaporative canister purge valve allows the fuel vapor to flow from the EVAP canister to the engine. The normally closed valve is pulse width modulated by the PCM in order to precisely control the vapor flow. The valve opens during the Enhanced Evaporative Diagnostic Test in order to create a vacuum in the fuel tank and then closed in order to seal the system.

EVAP Vent Valve


Object Number: 238422  Size: SH

The evaporative canister vent valve not only allows the fresh outside air to the EVAP canister during the purge modes, but also allows the diagnostic to pull a vacuum on the fuel tank by closing the vent valve. This valve is normally open.

EVAP Canister


Object Number: 12722  Size: LH

The EVAP canister, filled with charcoal pellets, stores the fuel vapors from the fuel tank. Vacuum is pulled from the fuel tank through the Vapor pipe (2). Fresh air (3) is mixed with the vapors and pulled to the intake manifold from the canister through the purge line (1). The engine vacuum purges the EVAP canister during normal driving.

EVAP Pressure/Purge Diagnostic Station


Object Number: 20803  Size: SH
(1)Main Valve
(2)J 41413 EVAP Pressure/Purge Diagnostic Station
(3)Nitrogen Cylinder
(4)Black Connecting Hose
(5)Threaded Fitting
(6)Gage Set

Important: Use the J 41413 EVAP Pressure/Purge Diagnostic Station in order to provide a clean, dry, low pressure gas source. Do not substitute any other pressurized gas source. Damage may result to the EVAP system.