GM Service Manual Online
For 1990-2009 cars only
Makes
🢒
Chevrolet
🢒
2000
🢒
S10 Pickup - 2WD
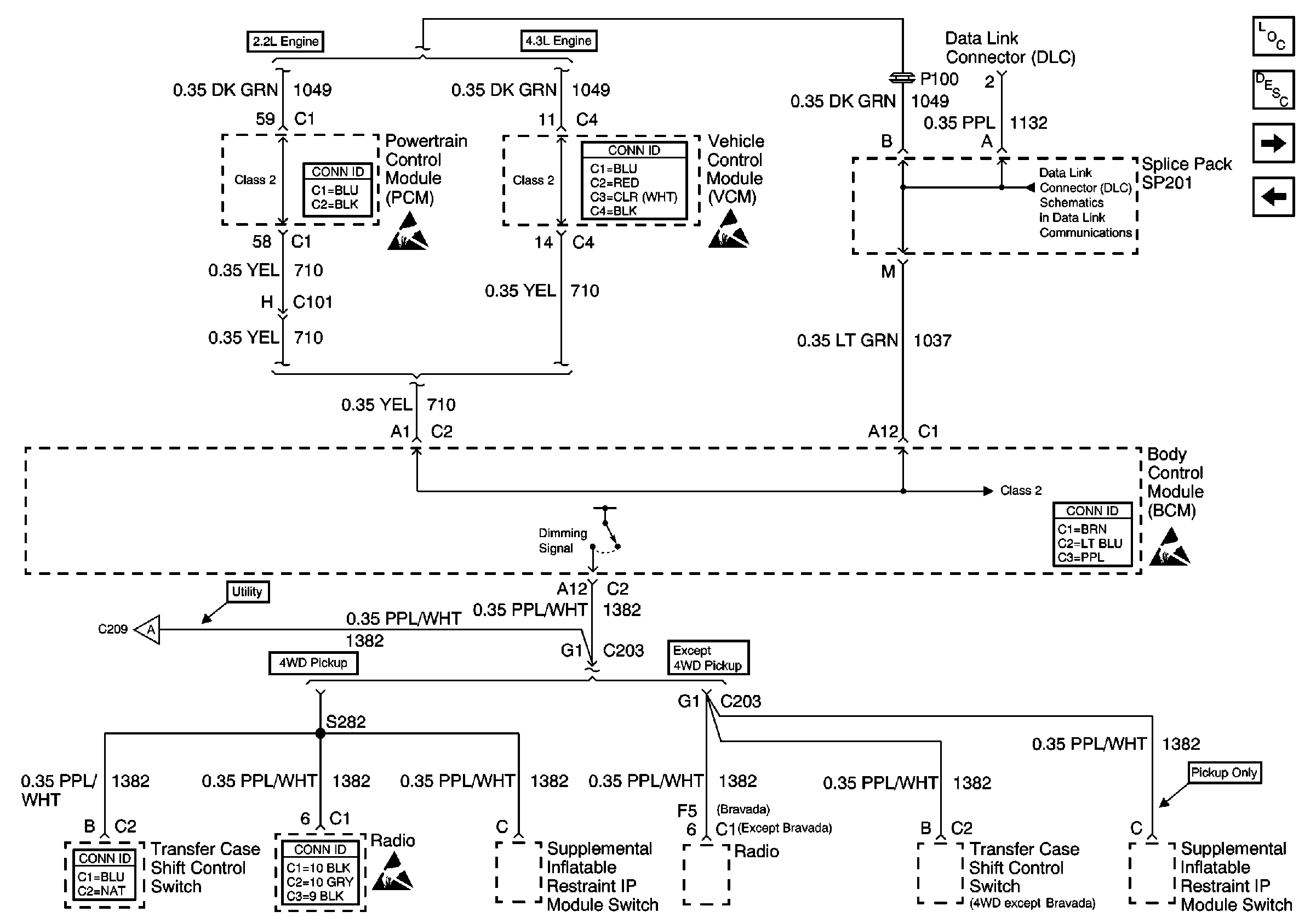
🢒 PCM/VCM, Data Link Connector (DLC) and Dimming Signal
PCM/VCM, Data Link Connector (DLC) and Dimming Signal
PCM/VCM, Data Link Connector (DLC) and Dimming Signal
Body Control Module Components
Body Control System Circuit Description
Automatic Transmission Preference Switch
Power and Ground
Powertrain Control Module Connector End Views
Handling ESD Sensitive Parts Notice
VCM Connector End Views
Handling ESD Sensitive Parts Notice
SP201 (2.2L)
Body Control System Connector End Views
Handling ESD Sensitive Parts Notice
Horns
Transfer Case Control Connector End Views
Entertainment Connector End Views
Handling ESD Sensitive Parts Notice