GM Service Manual Online
For 1990-2009 cars only
Makes
🢒
Chevrolet
🢒
2000
🢒
S10 Pickup - 2WD
🢒 SIR Schematic
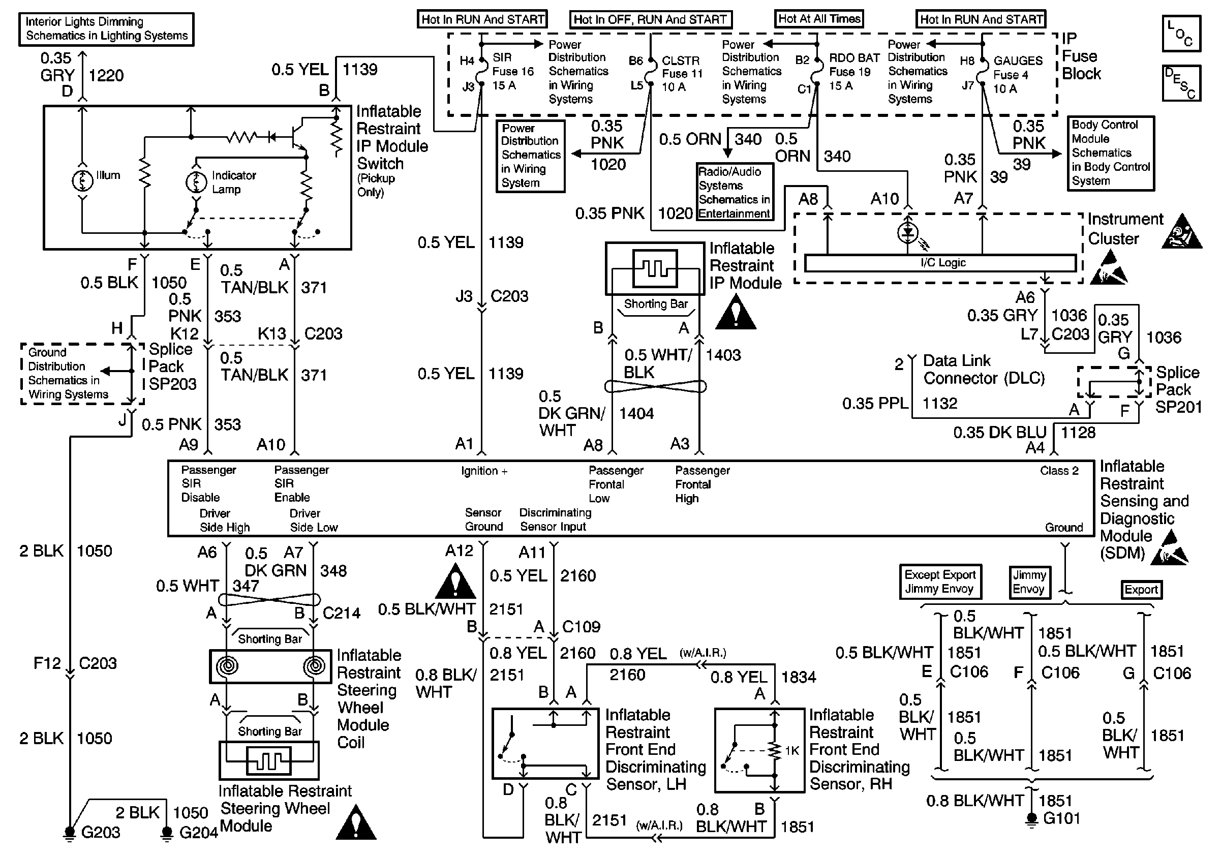
SIR Schematic
SIR Components
SIR System Component Description and Definitions
SIR Handling Caution
G203 and G204 (Pickup)
ILLUM Fuse 12
SIR Schematic Icons
SIR Schematic Icons
SIR Schematic Icons
Handling ESD Sensitive Parts Notice
Handling ESD Sensitive Parts Notice
Ign RUN and START Bus Bar
CRANK and CLSTR Fuses
AUX PWR, RDO BATT and HDLP SW Fuses
Power and Ground (Chevy/GMC)
Ign RUN and START Bus Bar
Power and Ground