GM Service Manual Online
For 1990-2009 cars only
Makes
🢒
Chevrolet
🢒
2000
🢒
S10 Pickup - 2WD
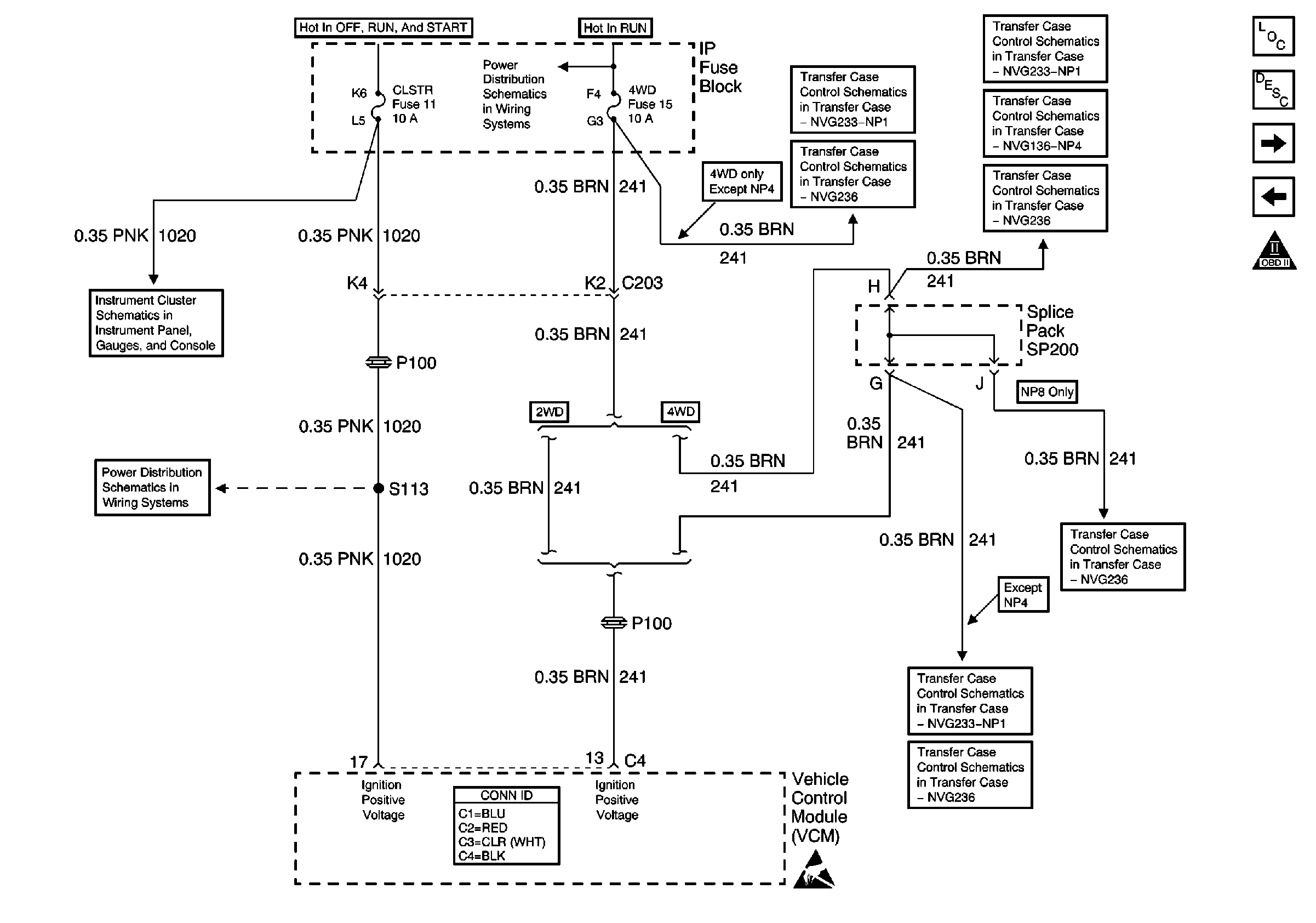
🢒 CLSTR and 4WD Fuses
CLSTR and 4WD Fuses
CLSTR and 4WD Fuses
Engine Controls Components
Vehicle Control Module Description
Data Link Connector (DLC)
ECM B, ECM I and GAUGES Fuses, Ground, Generator and MIL
OBD II Symbol Description Notice
Ign ACC, RUN and RAP Bus Bar
Power
CRANK and CLSTR Fuses
VCM Connector End Views
Handling ESD Sensitive Parts Notice
Transfer Case Shift Control Switch
Power, Ground and Transfer Case
Four Wheel Drive Indicator Switch and Vehicle Control Module (VCM)
Power and Ground
Power, Ground and Transfer Case
CRANK Fuse, 4WD Indicator Switch and Axle Clutch Solenoid
Four Wheel Drive Indicator Switch and Vehicle Control Module (VCM)
CRANK Fuse, 4WD Indicator Switch and Axle Clutch Solenoid