GM Service Manual Online
For 1990-2009 cars only
Makes
🢒
Chevrolet
🢒
2002
🢒
S10 Pickup - 2WD
🢒
Brakes
🢒
Antilock Brake System
🢒 Antilock Brake System Schematics
Figure
1:
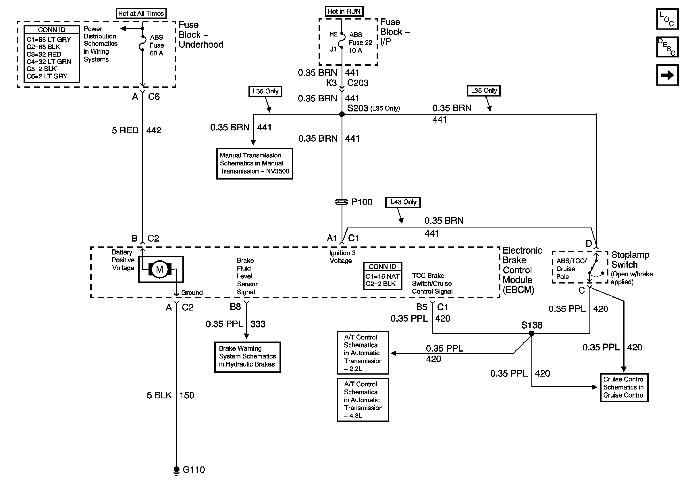
Power and Ground
Master Electrical Component List
ABS Description and Operation
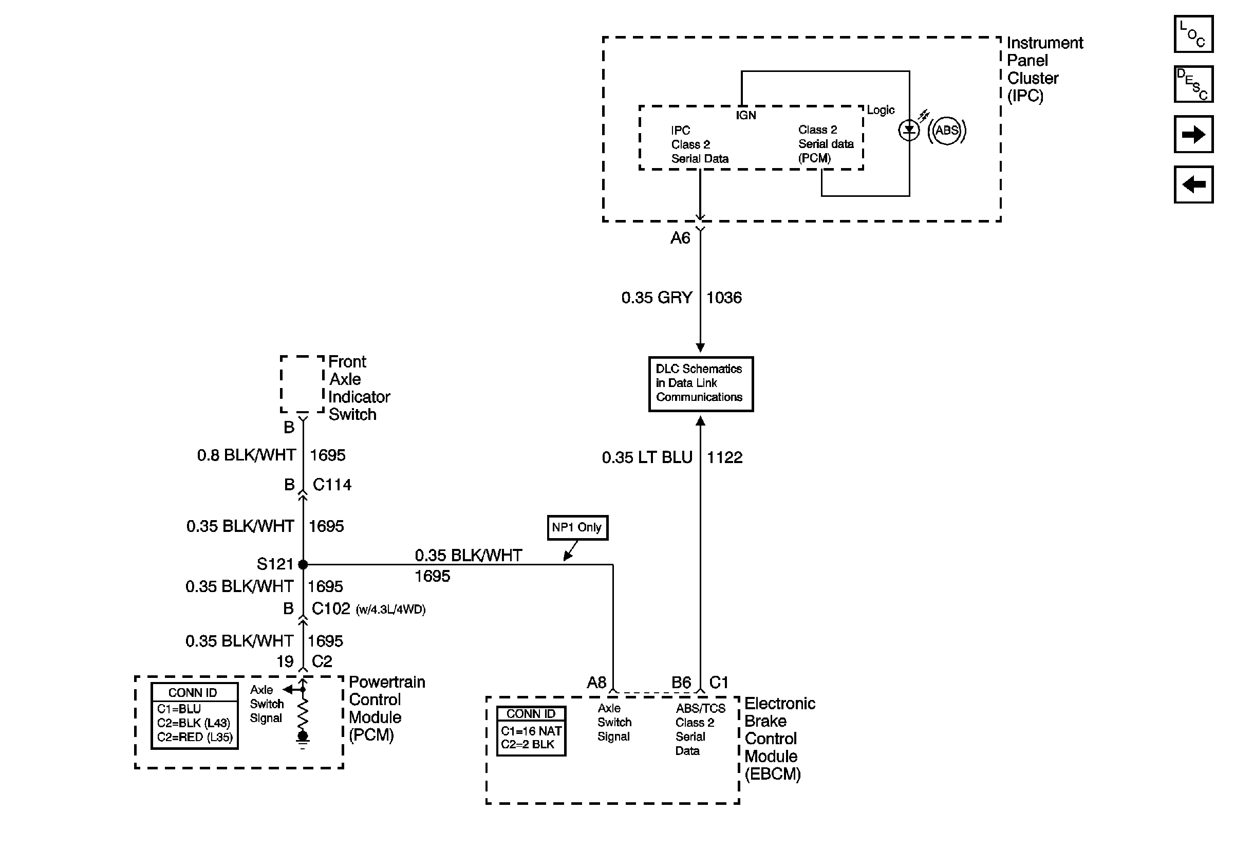
Class 2 Communication
B+ Bus Bar
Manual Transmission - NV3500
Brake Switch Input (4.3L) and Tow/Haul Switch
Brake Switch, VSS Inputs (2.2L)
Brake Switch Input (4.3L) and Tow/Haul Switch
Clutch Pedal Position Switch, Stop Lamp Switch, PCM and Cruise Control Module
Brake Warning System Schematics
Figure
2:
Class 2 Communication
Master Electrical Component List
ABS Description and Operation
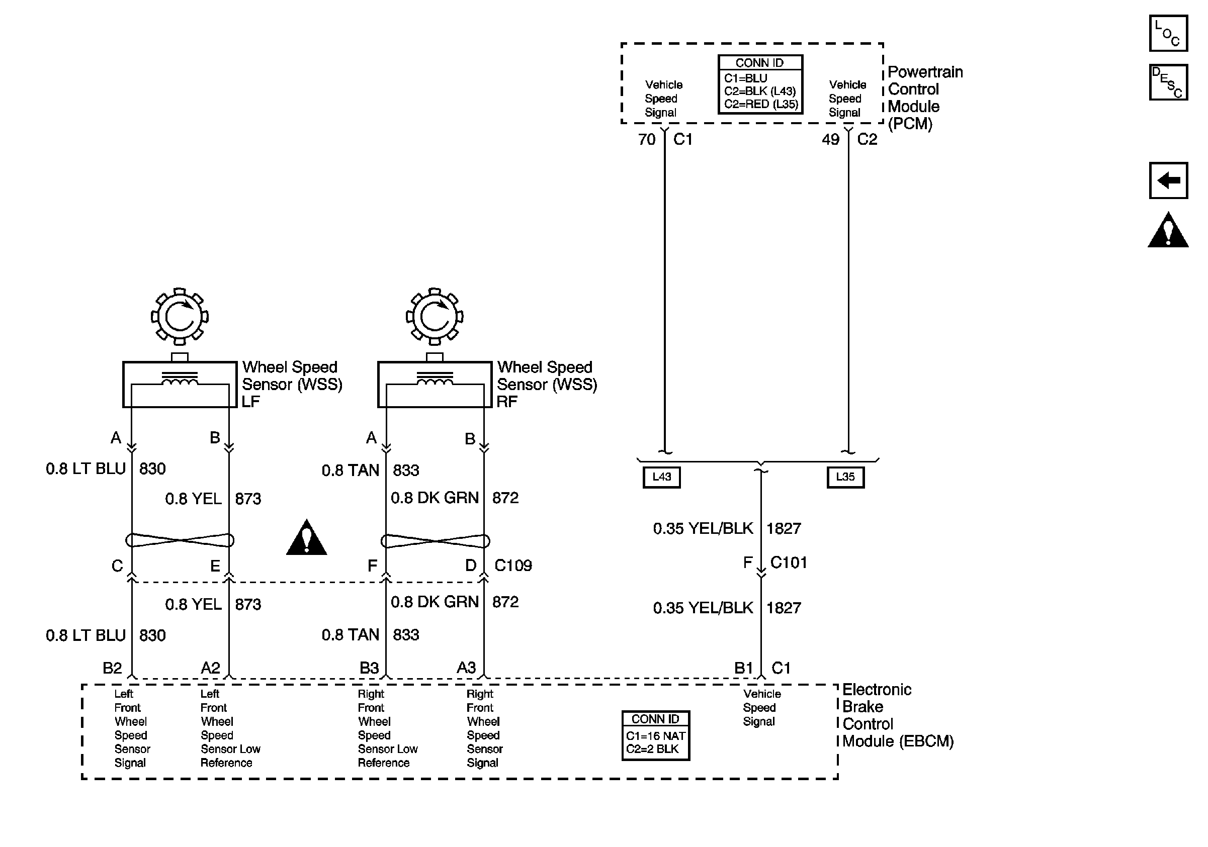
Speed Sensor Signals
Power and Ground
SP201 (4.3L)
Figure
3:
Speed Sensor Signals
Master Electrical Component List
ABS Description and Operation
Class 2 Communication
Splicing Twisted or Shielded Cable
Antilock Brake System Schematic Icons