GM Service Manual Online
For 1990-2009 cars only
Makes
🢒
Chevrolet
🢒
1996
🢒
S10 Pickup - 4WD
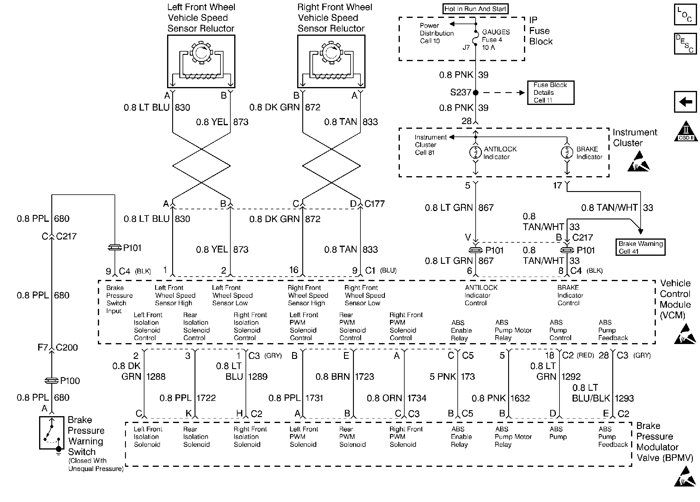
🢒 Vehicle Speed Reluctors
Vehicle Speed Reluctors
Vehicle Speed Reluctors
Handling ESD Sensitive Parts Notice
Handling ESD Sensitive Parts Notice
Handling ESD Sensitive Parts Notice
Engine Controls Components
Information Sensors
A/C Compressor Relay and A/C Request
OBD II Symbol Description Notice