GM Service Manual Online
For 1990-2009 cars only
Makes
🢒
Chevrolet
🢒
1997
🢒
S10 Pickup - 4WD
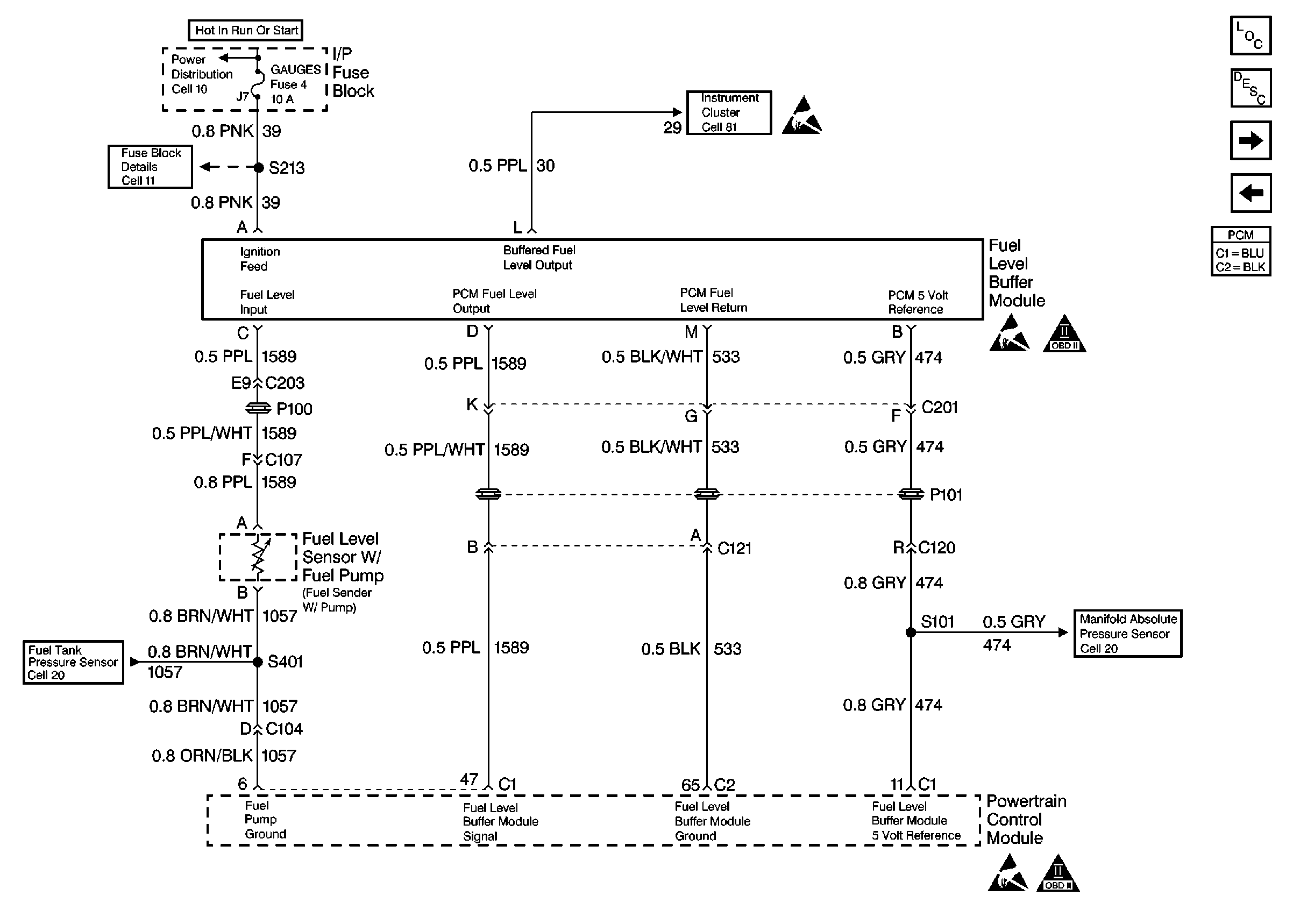
🢒 Fuel Level Buffer
Fuel Level Buffer
Fuel Level Buffer
Engine Controls Components
Powertrain Control Module (PCM) Control Modules
Fuel Controls
Ignition Controls
Engine Data Sensors
Handling Electrostatic Discharge Sensitive Parts Notice
Handling Electrostatic Discharge Sensitive Parts Notice
OBD II Symbol Description Notice
Engine Data Sensors
Handling Electrostatic Discharge Sensitive Parts Notice
OBD II Symbol Description Notice