GM Service Manual Online
For 1990-2009 cars only

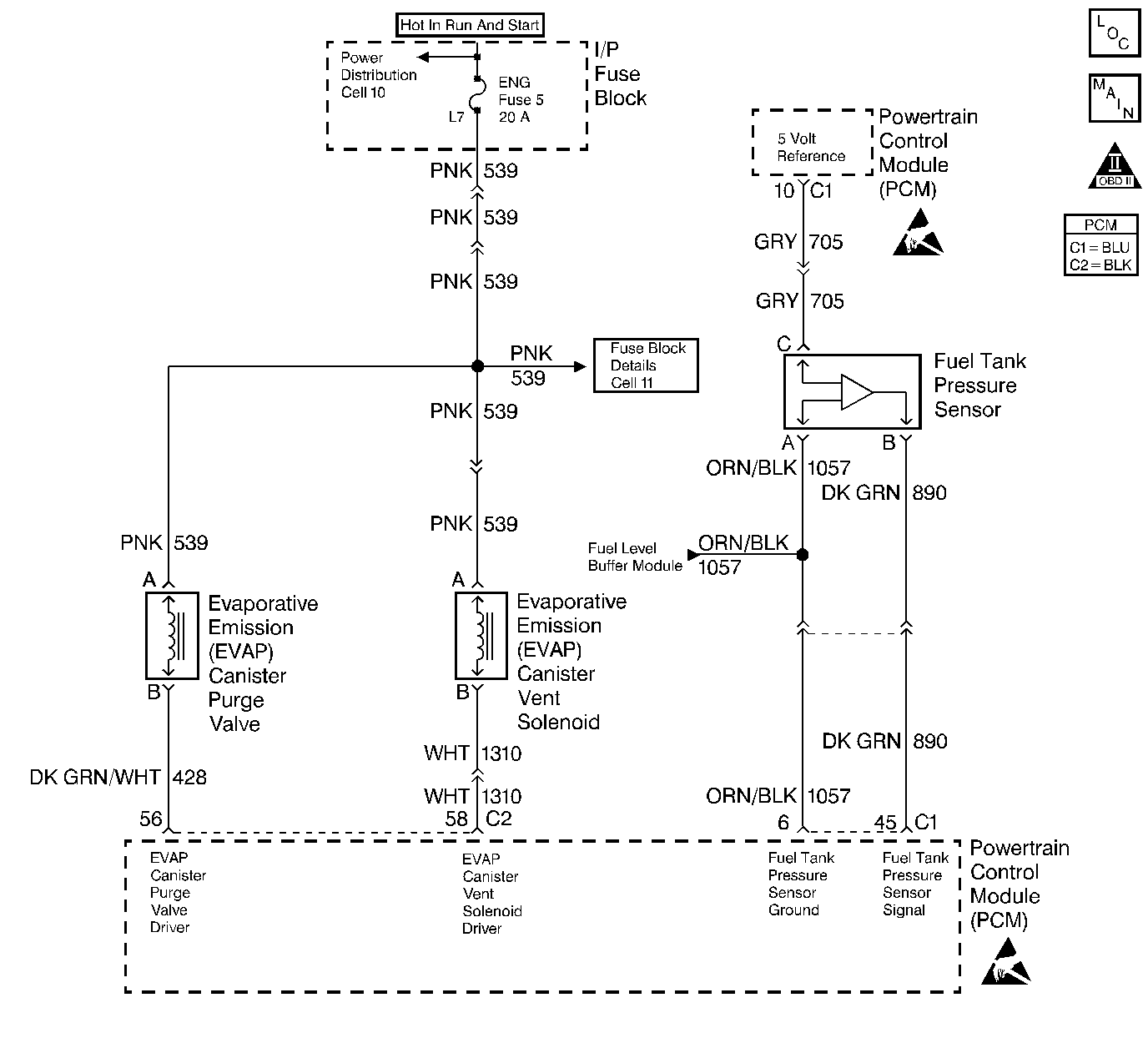
Object Number: 56117  Size: LF
Engine Controls Components
IAC Valve, EVAP and EGR Controls
OBD II Symbol Description Notice
Engine Controls Connector End Views
Handling ESD Sensitive Parts Notice
Handling ESD Sensitive Parts Notice

Circuit Description

The evaporative system includes the following components:

    • The fuel tank
    • The EVAP vent solenoid
    • The fuel tank pressure sensor
    • The fuel pipes and hoses
    • The fuel vapor lines
    • The fuel cap
    • The EVAP canister
    • The purge lines
    • The EVAP canister purge valve
    • The EVAP service port

The evaporative emission system is checked by applying vacuum to the EVAP system and by monitoring for a vacuum decay. The PCM monitors the vacuum level through the fuel tank pressure sensor signal. At an appropriate time, the EVAP canister purge valve and the EVAP vent solenoid are turned ON, allowing the engine to draw a small vacuum on the entire evaporative emission system. After the desired vacuum level has been achieved, the EVAP canister purge valve will turn OFF, sealing the system. An insufficient vacuum level will cause a large leak. This can be caused by the following conditions:

    • A missing or faulty fuel cap
    • A disconnected or faulty fuel tank pressure sensor
    • A disconnected, damaged, pinched, or blocked EVAP purge line
    • A disconnected or damaged EVAP vent hose
    • A disconnected, damaged, pinched, or blocked fuel tank vapor line
    • A disconnected or faulty EVAP canister purge valve
    • A disconnected or faulty EVAP vent solenoid
    • An open ignition feed circuit to the EVAP vent or purge solenoid
    • A damaged EVAP canister
    • A leaking fuel sender assembly O-ring
    • A leaking fuel tank or fuel filler neck

Any of the above conditions can set a DTC P0440.

Conditions for Setting the DTC

    • The BARO is greater than 75 kPa.
    • The intake air temperature is between 5°C and 29°C (41°F and 84°F) at engine start up.
    • The engine coolant temperature is between 5°C and 29°C (41°F and 84°F) at engine start up.
    • The Intake Air Temperature is not more than 1°C (2°F) greater than the Engine Coolant Temperature at start up.
    • The Engine Coolant Temperature is not more than 7°C (12°F) greater than the Intake Air Temperature at start up.
    • The fuel tank level is between 26 percent and 74 percent.
    • The TP sensor is between 9 percent and 35 percent.
    • The EVAP solenoid is at 50 percent PWM within 65 seconds of the engine run time.
    • The EVAP system is unable to achieve or maintain vacuum during the diagnostic test. The amount of decay will vary with the fuel level.
    • DTCs P0106, P0107, P0108, P0112, P0113, P0117, P0118, P0121, P0122, P0123, P0125, P0131, P0132, P0133, P0134 and P1133 are not set.

Action Taken When the DTC Sets

    • The malfunction indicator lamp (MIL) will illuminate.
    • The PCM will record the operating conditions at the time that the diagnostic fails. The Freeze Frame and Failure Records buffers will store this information.
    • A history DTC stores.

Conditions for Clearing the MIL/DTC

    • The MIL will turn OFF after one ignition cycle in which the diagnostic runs without a fault.
    • Freeze Frame information and the history DTC will clear after one ignition cycle in which the diagnostic runs without a fault.
    • DTC's can be cleared with battery disconnect.

Diagnostic Aids

Check for the following conditions:

    • A missing, loose, or damage fuel cap.
    • Missing or damaged O-rings at the EVAP canister fuel vapor fittings and the purge line fittings
    • A cracked EVAP canister
    • Damaged or disconnected source vacuum line, EVAP purge line, vent hose or fuel tank vapor line
    • A poor connection at the PCM: Inspect the harness connectors for backed out terminals, improper mating, broken locks, improperly formed or damaged terminals.
    • Damaged harness: Inspect the wiring harness to the EVAP vent solenoid, the EVAP purge solenoid, and the fuel tank pressure sensor for an intermittent open or short circuit.
    • A kinked, pinched or plugged vacuum source, EVAP purge, or fuel tank vapor line. Verify that the lines are not restricted.

Check for charcoal particles. Refer to Carbon Particle Removal from EVAP System before starting repairs.

Reviewing the Fail Records vehicle mileage since the diagnostic test last failed may help determine how often the condition that caused the DTC to set occurs. This may assist in diagnosing the condition.

Test Description

Number(s) below refer to the step number(s) on the Diagnostic Table.

  1. The Powertrain OBD System Check prompts the technician to complete some basic checks and store the freeze frame and failure records data on the scan tool if applicable. This creates an electronic copy of the data taken when the malfunction occurred. The information is then stored on the scan tool for later reference.

  2. If a vent solenoid or an EVAP canister purge valve electrical malfunction is present, the purge system will not operate correctly. Repairing the electrical malfunction will very likely correct the condition that set DTC P0440.

  3. Checks the fuel tank pressure sensor at ambient pressure.

  4. Forces the fuel tank pressure sensor to re-zero.

  5. Determines whether or not the EVAP system is sealed sufficiently to be pressurized. If not, the large leak must be located and corrected before continuing with diagnosis.

  6. Verifies that the fuel tank pressure sensor accurately reacts to the EVAP system pressure changes.

  7. Ensures that sufficient source vacuum is present at the EVAP canister purge valve.

  8. Checks for a stuck closed EVAP canister purge valve.

  9. Insures proper system integrity.

DTC P0440-Evaporative Emission (EVAP) Control System

Step

Action

Value(s)

Yes

No

1

Was the Powertrain On-Board Diagnostic (OBD) System Check performed?

--

Go to Step 2

Go to

Powertrain On Board Diagnostic (OBD) System Check

2

Is DTC P0460 also set?

--

Go to

DTC P0460 Fuel Level Sensor Circuit

Go to Step 3

3

  1. Turn the ignition switch ON.
  2. Visually/Physically check the fuel cap for being lose, or missing.
  3. Replace or tighten the fuel cap if necessary.

Was a lose or missing fuel cap found?

--

Go to Step 20

Go to Step 4

4

  1. Install a scan tool.
  2. Command the EVAP canister purge valve and vent solenoid ON and OFF with the scan tool.

Does the purge valve and vent solenoid click when commanded ON and OFF?

--

Go to Step 5

Go to

Powertrain Control Module Outputs Diagnosis

5

  1. Turn the ignition switch OFF.
  2. Remove the fuel cap.
  3. Turn the ignition switch ON.

Is the Fuel Tank Pressure at the specified value?

0 in. H2O

( ± 1 H2O)

Go to Step 8

Go to Step 6

6

Has the battery been disconnected?

--

Go to

Evaporative Emission Control System Diagnosis

Go to Step 7

7

Disconnect the battery.

Is the action complete?

--

Go to Step 5

--

8

Important:: Before continuing with this diagnosis, zero the EVAP Pressure and Vacuum gauges on the EVAP pressure/purge cart J 41413. Also read the temperature variation instruction card. (refer to tool operating instructions).

  1. Reinstall the fuel cap.
  2. Using the scan tool, command the EVAP vent solenoid ON (closed).
  3. Connect the EVAP pressure/purge cart J 41413 to the EVAP service port.
  4. Attempt to pressurize the EVAP system to the specified value using the EVAP pressure/purge cart J 41413 (monitor the pressure using the gauges on the cart with the switch in the HOLD position).

Can the specified value be achieved?

5 in. H2O

Go to Step 9

Go to Step 10

9

  1. Maintain the fuel tank pressure at the specified value.
  2. Observe the Fuel Tank Pressure on the scan tool.

Is the Fuel Tank Pressure at the specified value?

5 in. H2O

5 in. (± 2 in. H2O)

Go to Step 12

Go to Step 11

10

  1. Disconnect the fuel tank vapor line and the EVAP purge line from the EVAP canister.
  2. Block the canister fitting for the fuel tank vapor line.
  3. Connect a hand vacuum pump to the canister fitting for the EVAP purge line.
  4. Ensure that the EVAP vent solenoid is still commanded ON (closed).
  5. Attempt to apply the specified vacuum to the EVAP canister.

Can vacuum be maintained at the specified value?

5 in. Hg

Go to Step 15

Go to Step 14

11

  1. Visually/physically check for the following conditions:
  2. • Restricted fuel tank vapor line.
    • Restricted EVAP purge line.
  3. If a problem is found, repair as necessary.

Was a problem found?

--

Go to Step 20

Go to

Evaporative Emission Control System Diagnosis

12

  1. Disconnect the throttle body to EVAP emission canister purge valve vacuum hose from the EVAP canister purge valve.
  2. Connect a hand vacuum pump to the EVAP canister purge valve vacuum source fitting.
  3. Apply the specified amount of vacuum to the EVAP canister purge valve.
  4. Command the EVAP purge valve ON, using the scan tool.

Does the EVAP canister purge valve release the vacuum?

10 in of Hg (34 kPa)

Go to Step 13

Go to Step 17

13

  1. Connect the in. Hg vacuum gauge on the EVAP pressure/purge cart J 41413 of the vacuum source line.
  2. Start the engine.
  3. Stabilize the engine rpm near the specified value.
  4. Momentarily snap the throttle open and then let the throttle return to idle.

Did the vacuum gauge read greater than the specified value when the throttle was snapped open then closed?

2500 RPM

10 in. Hg

Go to Diagnostic Aids

Go to Step 18

14

  1. Visually/physically check for the following conditions:
  2. • Vent hose disconnected or damaged.
    • EVAP canister damaged.
  3. If a problem is found, repair as necessary.

Was a repair necessary?

--

Go to Step 20

Go to Step 19

15

  1. Visually/physically Check for the following conditions:
  2. • Missing or malfunctioning fuel cap.
    • Disconnected or leaking fuel tank vapor line.
    • Disconnected or damaged EVAP purge line.
  3. If a problem is found, repair as necessary.

Was a repair necessary?

--

Go to Step 20

Go to Step 16

16

  1. Using the scan tool, command the EVAP vent solenoid ON.
  2. With the cart connected to the EVAP service port continuously attempt to pressurize the EVAP system by leaving the cart control knob in the pressurized position.
  3. Using the ultrasonic leak detector J 41416, locate and repair any leaks in the EVAP system (it may be necessary to partially lower the fuel tank to examine the top tank connections).

Is the action complete?

--

Go to Step 20

--

17

Replace the EVAP canister purge valve. Refer to Diagnostic Aids .

Is the action complete?

--

Go to Step 20

--

18

Locate and repair the cause of no source of vacuum to the EVAP canister purge valve.

Is the action complete?

--

Go to Step 20

--

19

Replace the EVAP vent solenoid. Refer to Diagnostic Aids .

Is the action complete?

--

Go to Step 20

--

20

Important:: Review the temperature variation instructions included with J 41413 before performing this step.

  1. Turn the ignition switch ON, with the engine OFF.
  2. Using the scan tool, command the EVAP vent solenoid ON (closed).
  3. Pressurize the EVAP system to the specified value using the EVAP pressure/purge cart J 41413 (monitor pressure using the gauge on the cart).
  4. Switch the rotary switch on the cart to HOLD and observe the EVAP pressure gauge.

Does the pressure decrease to less than the specified value within 2 minutes?

15 in. H2O

10  in. H2O

System OK

Go to Step 3