GM Service Manual Online
For 1990-2009 cars only
Makes
🢒
Chevrolet
🢒
1999
🢒
S10 Pickup - 4WD
🢒
Driveline/Axle
🢒
Transfer Case - NVG 233-NP1 (Two Speed Selectable)
🢒 Transfer Case Control Schematics
Figure
1:
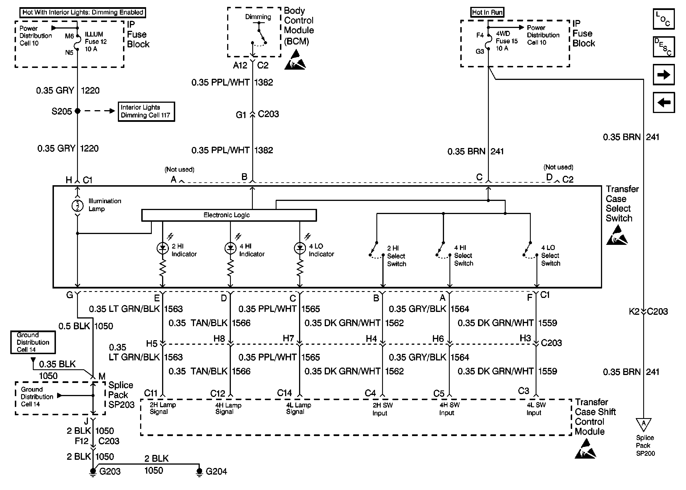
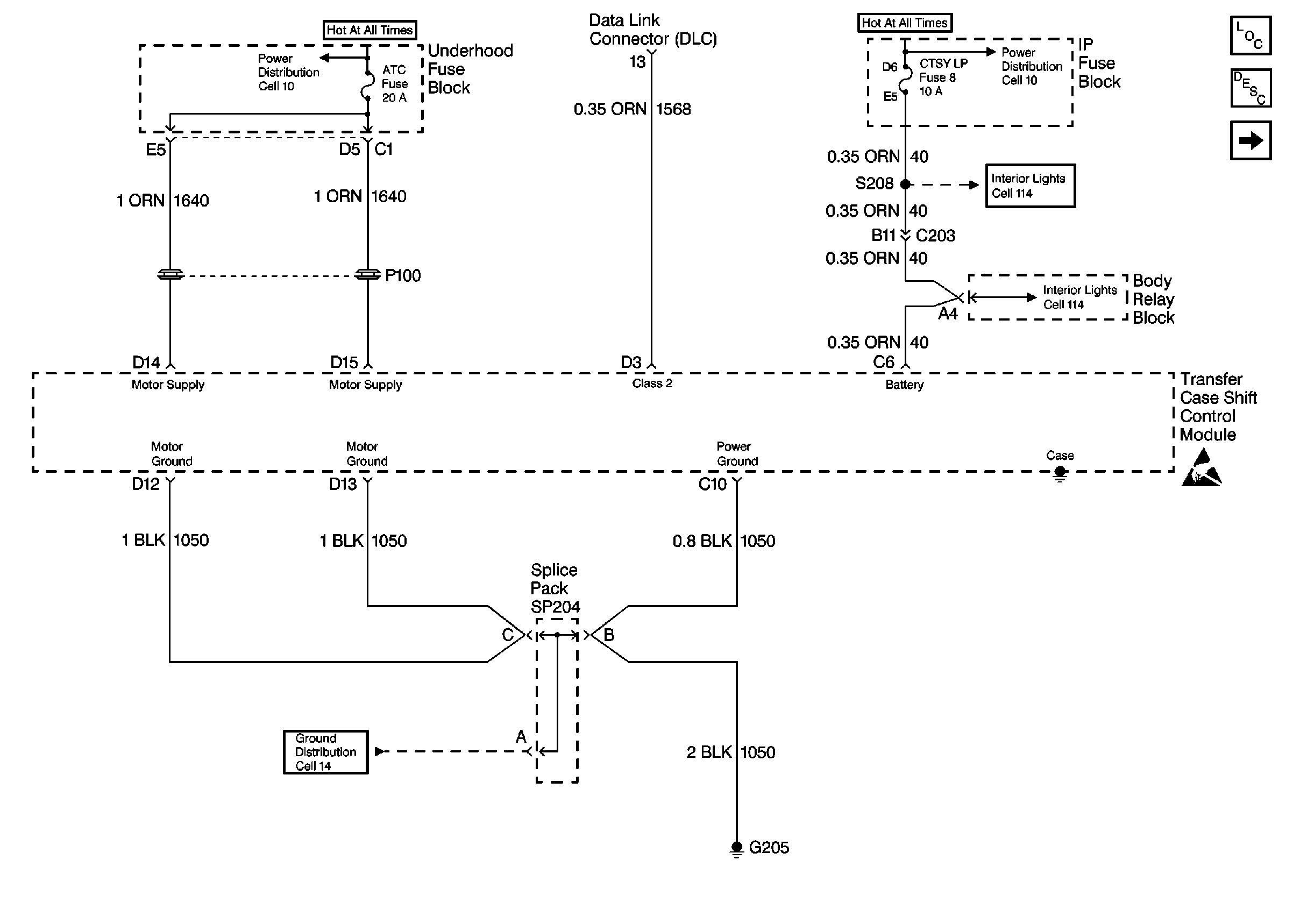
Cell 38: Power and Ground
Cell 10: HTD SEAT, ATC, HVAC and A/C Fuses
Cell 10: INT BATT Fuse
Cell 114: CTSY LP Fuse and Courtesy Lamp Relay
Cell 114: CTSY LP Fuse and Courtesy Lamp Relay
Transfer Case Control Components
Transfer Case Description
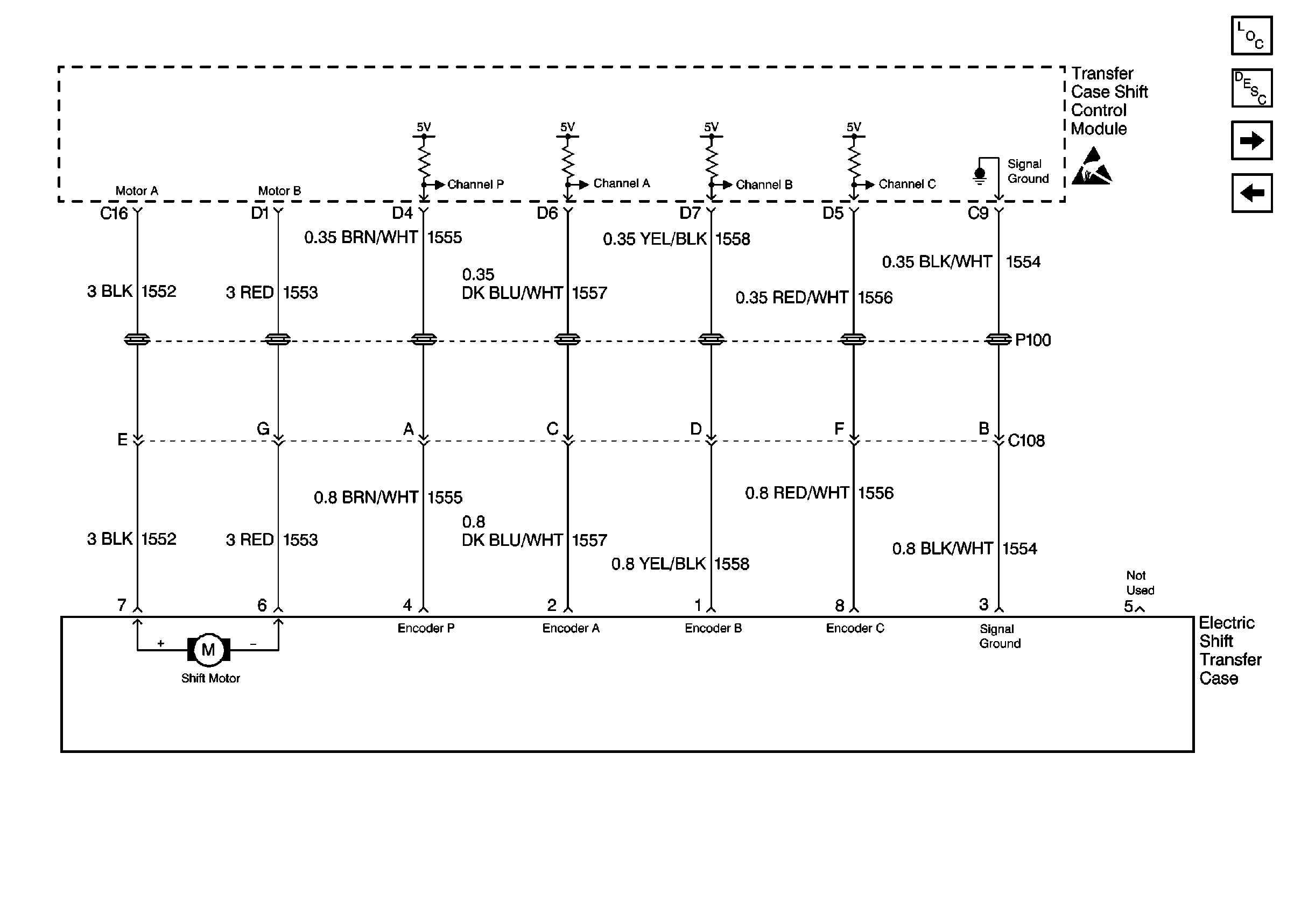
Cell 38: Electric Shift Transfer Case
Handling ESD Sensitive Parts Notice
Cell 14: G205 and G206 (Utility)
Figure
2:
Cell 38: Electric Shift Transfer Case
Handling ESD Sensitive Parts Notice
Transfer Case Control Components
Transfer Case Description
Cell 38: Transfer Case Select Switch
Cell 38: Power and Ground
Figure
3:
Cell 38: Transfer Case Select Switch
Cell 10: ILLUM, PARK LP Fuses
Cell 117: ILLUM Fuse 12
Handling ESD Sensitive Parts Notice
Cell 14: G203 and G204 (Pickup)
Cell 14: G203 and G204 (Pickup)
Handling ESD Sensitive Parts Notice
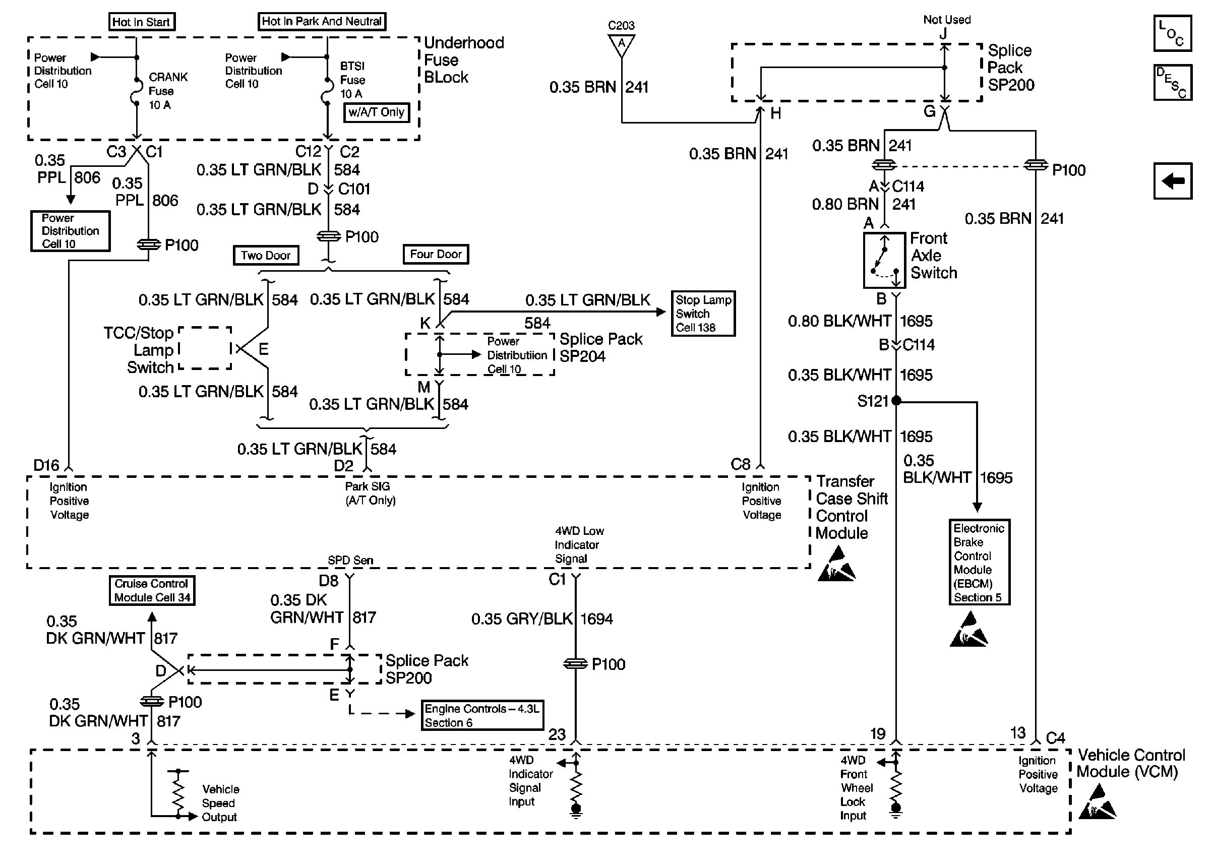
Cell 38: Front Axle Switch and VCM
Cell 10: 4WD Fuse (4.3L)
Handling ESD Sensitive Parts Notice
Transfer Case Control Components
Transfer Case Description
Cell 38: Front Axle Switch and VCM
Cell 38: Electric Shift Transfer Case
Figure
4:
Cell 38: Front Axle Switch and VCM
Cell 10: CRANK and CLSTR Fuses
Cell 10: B/U LP, TRL B/U and BTSI Fuses (A/T)
Cell 10: CRANK and CLSTR Fuses
Cell 14: G205 and G206 (Utility)
Cell 138: Park/Neutral Position Switch and BTSI Solenoid (Utility w/ Column Shift)
Cell 21: CLSTR and 4WD Fuses
Cell 34: Cruise Control Module and PCM/VCM
Cell 38: Transfer Case Select Switch
Transfer Case Control Components
Transfer Case Description
Cell 38: Transfer Case Select Switch
Cell 44: Class 2 Communication
Handling ESD Sensitive Parts Notice
Handling ESD Sensitive Parts Notice
Handling ESD Sensitive Parts Notice