GM Service Manual Online
For 1990-2009 cars only
Makes
🢒
Chevrolet
🢒
2002
🢒
S10 Pickup - 4WD
🢒
Body and Accessories
🢒
Wiring Systems
🢒 Headlights/Daytime Running Lights (DRL) Schematics
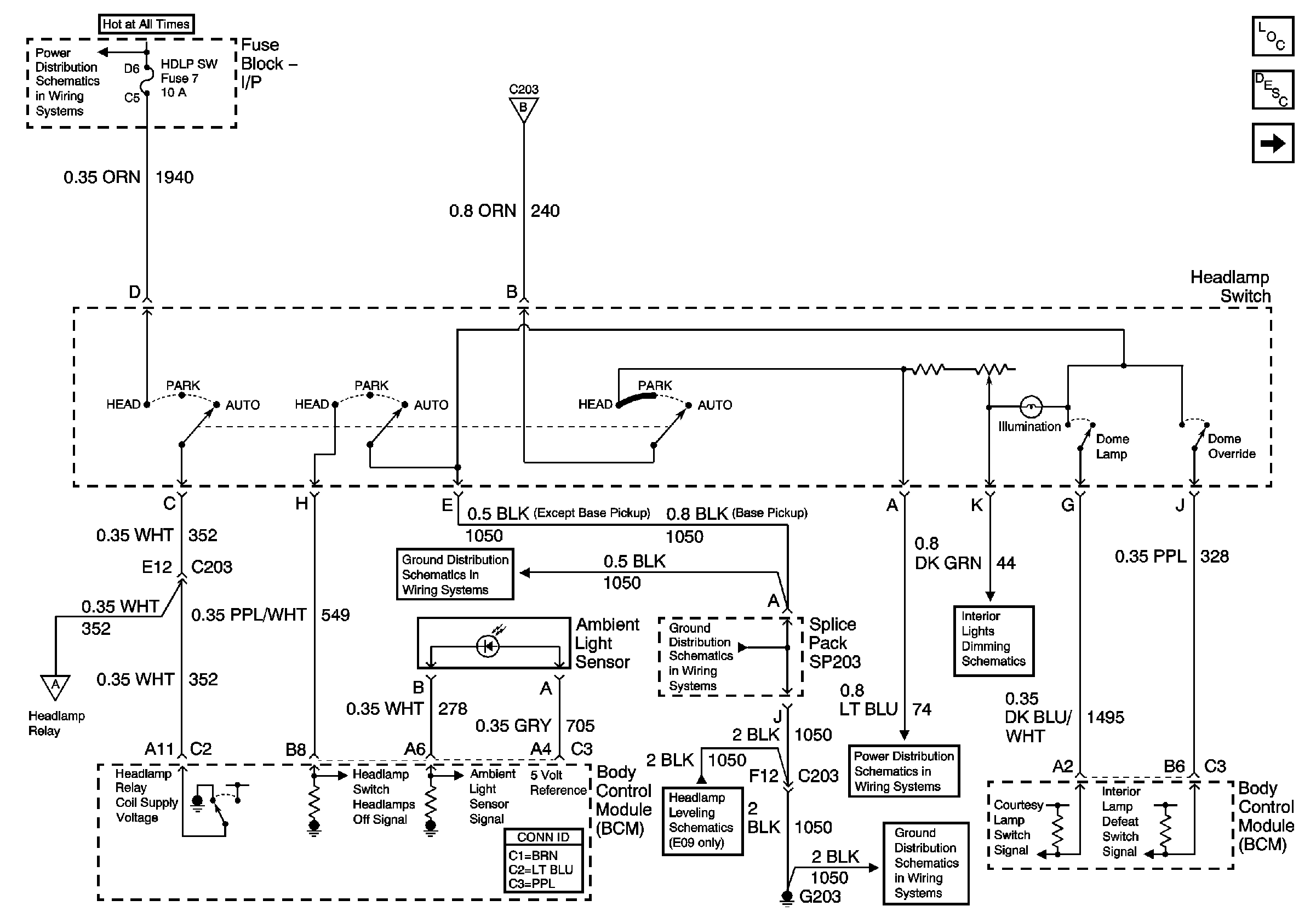
Figure
1:
Headlamp Switch, Ambient Light Sensor and BCM
Master Electrical Component List
Exterior Lighting Systems Description and Operation
DRL and Headlamp Power Relays
AUX PWR, RDO BATT and HDLP SW Fuses
Headlamp Grounding Relay and BCM
G203 and G204 (Pickup)
G203 and G204 (Pickup)
Headlamp Switch
DRL and Headlamp Power Relays
ILLUM and PARK LP Fuses
Headlight Leveling Schematics
G203 and G204 (Pickup)
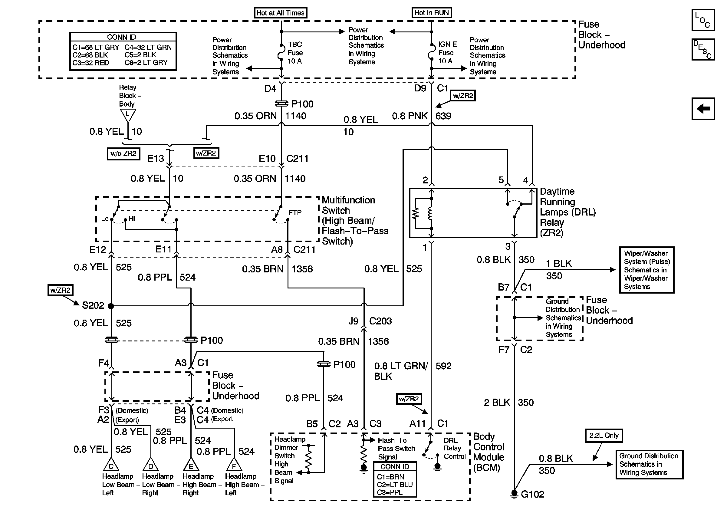
Figure
2:
DRL and Headlamp Power Relays
Master Electrical Component List
Exterior Lighting Systems Description and Operation
Headlamp Grounding Relay and BCM
Headlamp Switch, Ambient Light Sensor and BCM
B+ Bus Bar
G102 (Except Export)
Flash-To-Pass Switch, DRL Relay (ZR2) and BCM
Headlamp Switch, Ambient Light Sensor and BCM
Flash-To-Pass Switch, DRL Relay (ZR2) and BCM
Headlamp Grounding Relay and BCM
G102 (Except Export)
Figure
3:
Headlamp Grounding Relay and BCM
Master Electrical Component List
Exterior Lighting Systems Description and Operation
Flash-To-Pass Switch, DRL Relay (ZR2) and BCM
DRL and Headlamp Power Relays
B+ Bus Bar
Flash-To-Pass Switch, DRL Relay (ZR2) and BCM
ILLUM and PARK LP Fuses
G200, G201 and G207 (Pickup and Crew Cab)
Headlamp Switch, Ambient Light Sensor and BCM
DRL and Headlamp Power Relays
Figure
4:
Flash-To-Pass Switch, DRL Relay (ZR2) and BCM
Master Electrical Component List
Exterior Lighting Systems Description and Operation
Headlamp Grounding Relay and BCM
STUD 2, ABS, TBC and RR W/W Fuses
B+ Bus Bar
Ign RUN and START Bus Bar
IGN E Fuse and A/C Compressor, Rear Defogger, DRL Relays
Headlamp Grounding Relay and BCM
Pulse Wipers
G102 (Except Export)
G102 (Except Export)
DRL and Headlamp Power Relays