GM Service Manual Online
For 1990-2009 cars only

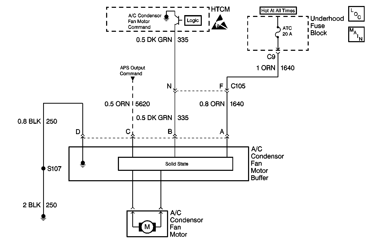
Air Conditioning (A/C) Condenser Fan System Check 1998


Object Number: 366833  Size: MF

Circuit Description

The A/C condenser fan is controlled by the HTCM. The HTCM sends a speed command to the A/C condenser fan buffer which controls the A/C condenser fan speed by pulse width modulating (% duty cycle) the power to the fan. The A/C condenser fan should operate any time the compressor is running or whenever the coolant temperature exceeds the calibration.

Failure Modes

The A/C condenser fan will not operate if:

    • The fan motor fails
    • The A/C condenser fan buffer fails
    • The HTCM fails
    • Power or ground is lost to the buffer
    • One or more of the wires between the components opens or shorts to ground.

Failure Action

If the A/C condenser fan fails, charging as well as propulsion may be disabled if the temperature of the PIM, the Drive Motor, the coolant, or the Charge Receptacle goes to high. Also, if the compressor is running, high side pressure will continue to build until the compressor is commanded off either due to excessive current draw or excessive high side pressure. Anytime evidence suggests that the compressor has been disabled due to an inoperative A/C condenser fan, you must evacuate the refrigerant and inspect the orifice tube. Excessive high side pressure can cause the orifice tube to be blown out of it's seat and pushed up the refrigerant lines. Failure to replace the orifice tube will lead to improper A/C and Heat Pump operation.

Related DTC's

    • HTCM 010
    • HTCM 029
    • HTCM 030
    • HTCM 033
    • HTCM 053

Telltale illuminated

None

Other Controller Interfaces

    • BPCM
    • DMCM

Diagnostic Aids

Check the tightness of the female terminal grip with a spare male terminal.

If the problem is intermittent, wiggle the wire harness while viewing watching the A/C Condenser Cooling Fan and see if the fan cuts out.

Step

Action

Value(s)

Yes

No

1

Did you perform the HVAC System Check?

--

Go to Step 2

Go to HVAC System Check

2

  1. Make sure the A/C is off and the heat switch is not selected.
  2. Using a scan tool observe the ambient temperature sensor.

Is the ambient temperature above the specified valve?

18°C  (64.4°F)

Go to Step 4

Go to Step 3

3

  1. Place HVAC mode select to any position except OFF
  2. Turn the temperature knob to full hot
  3. Depress the HEAT switch.

Does the A/C condensor cooling fan turn on?

--

No problem found. Go to HVAC System Check

Go to Step 5

4

  1. Make sure the heat switch is off.
  2. Place HVAC mode select switch in Max, Norm, Bi-Level, or Defrost.
  3. Turn temperature knob to full cold.

Does the A/C condensor cooling fan turn on?

--

No problem found. Go to HVAC System Check

Go to Step 5

5

Use a scan tool to display A/C request.

Does the scan tool display the specified value?

Yes

Go to Step 10

Go to Step 6

6

  1. Disconnect HTCM - C2 connector.
  2. Connect a DMM between CKT 203 (LT BLU) wire cavity D12 and ground.

Is the voltage greater than the specified valve?

10 V

Go to Step 7

Go to Step 25

7

Backprobe CKT 203 (LT BLU) wire cavity A at the HVAC - C1 connector with a DMM to ground.

Is the voltage greater than the specified valve?

10 V

Go to Step 9

Go to Step 8

8

Replace HVAC Mode Select Switch.

Is the repair complete?

--

Go to Step 26

--

9

  1. Locate and repair open to CKT 203 (LT BLU) wire.
  2. If the wire is OK, replace the HTCM.

Is the repair complete?

--

Go to Step 26

--

10

  1. Turn the ignition ON.
  2. Connect a digital multimeter between CKT 250 (BLK) wire cavity D at A/C condensor cooling fan buffer and ground.

Is the voltage greater than the specified value?

0.3 V

Go to Step 11

Go to Step 12

11

Check for a poor ground CKT 250 (BLK) wire between A/C condensor cooling fan buffer pin D and ground.

Is the repair complete?

--

Go to Step 26

--

12

Check for voltage at pin A or the A/C condensor cooling fan buffer.

Is the voltage greater than the specified value?

10 V

Go to Step 14

Go to Step 13

13

Locate and repair the loss of voltage on CKT 1640 (ORN) wire between the A/C condensor cooling fan buffer and the fuse block.

Is the repair complete?

--

Go to Step 26

--

14

Check for voltage at pin C of the A/C condensor cooling fan buffer.

Is the voltage greater than specified?

10 V

Go to Step 16

Go to Step 15

15

Locate and repair the loss of voltage on CKT 5620 (ORN) wire between power distribution and A/C condensor cooling fan buffer.

Did you complete the repair?

--

Go to Step 26

--

16

Backprobe A/C condensor cooling fan buffer.

Is the voltage greater than specified?

1.0 V

Go to Step 20

Go to Step 17

17

Backprobe pin C13 of the HTCM.

Is the voltage greater than specified?

1.0 V

Go to Step 18

Go to Step 19

18

Locate and repair the open in CKT 335 (DK GRN) wire between the HTCM and the A/C condensor cooling fan buffer.

Is the repair complete?

--

Go to Step 26

--

19

  1. Test CKT 335 (DK GRN) wire for a short to ground and repair as needed.
  2. If the wire is OK, replace the HTCM.

Is the repair complete?

--

Go to Step 26

--

20

  1. Disconnect A/C condensor cooling fan.
  2. Reconnect A/C condensor cooling fan 4-way connector.
  3. Select special test on a scan tool and actuate the A/C condensor cooling fan.
  4. Connect a DMM between ground and each cavity on a A/C condensor cooling fan connector.

Does either cavity indicate voltage above the specified value?

10 V

Go to Step 22

Go to Step 21

21

Replace the A/C condensor cooling fan buffer.

Is the repair complete?

--

Go to Step 26

--

22

Connect a DMM between both cavities at the A/C condensor cooling fan connector.

Is the voltage above the specified value?

10 V

Go to Step 23

Go to Step 24

23

Replace the A/C condensor cooling fan.

Is the repair complete?

--

Go to Step 26

--

24

Replace the A/C condensor cooling fan buffer.

Is the repair complete?

--

Go to Step 26

--

25

Replace HTCM.

Is the repair complete?

--

Go to Step 26

--

26

  1. Reconnect all disconnected components.
  2. Clear DTCs.

Is the action complete?

--

Go to HVAC System Check

--