GM Service Manual Online
For 1990-2009 cars only

Auxiliary Heater Runs Continuously 1998


Object Number: 517416  Size: MF

Circuit Description

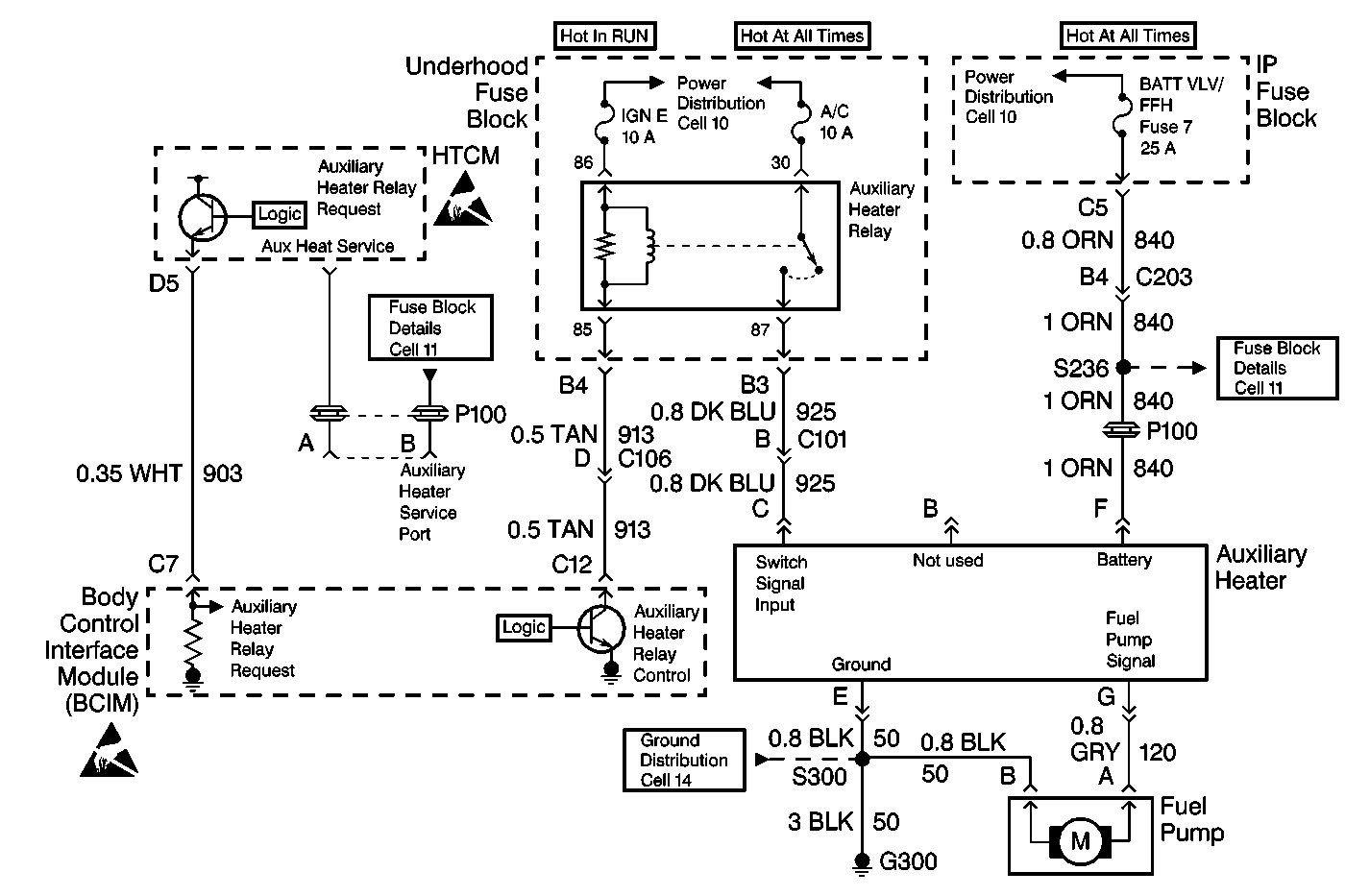
The Auxiliary Heater turns on when the heater receives an input on CKT 925 (DK BLU) wire at pin C. Any 12 volt input at his terminal will activate the auxiliary heater. Normally this input would be received from the Auxilairy Heater Relay which is controlled by the HTCM. However, if the relay fails on, or CKT 925 (DK BLU) wire is shorted to voltage, the Auxiliary Heater will turn on regardless of ambient temperature, the state of the HEAT switch, or the HTCM commanded state.

Diagnostic Aids

A potentiometer can be connected in place of the Ambient Air Temperature (AAT) sensor to simulate the temperature ranges. It is recommended, however, that the system be tested in the environment for which the symptom exists.

A scan tool can be used to read Ambient Air Temperature (AAT), Auxiliary Heater Commanded state, Auxiliary Heater Requested state, and Auxiliary Heater Service Request state.

Inserting a fuse into the Auxiliary Fuel-Fired Heater Service Port will allow operation of the Auxiliary Fuel-Fired Heater at any ambient temperature.

Step

Action

Value(s)

Yes

No

DEFINITION: This test diagnoses an Auxiliary Fuel-Fired Heater that runs regardless of ambient temperature or the state of the HEAT switch.

1

Did you perform the Auxiliary Heater System Check?

--

Go to Step 2

Go to Auxiliary Heater Diagnostic Starting Point

2

Remove the Auxiliary Heater Relay.

Important:: The Auxiliary Heater must complete it's purge cycle once the input to the heater is removed. Wait 5 minutes before answering this question and proceeding.

Does the Auxiliary Heater turn off?

--

Go to Step 6

Go to Step 3

3

Connect a DVOM between CKT 925 (DK BLU) wire cavity 87 at the Auxiliary Heater Relay cavity in the underhood fuse block and ground.

Is voltage present?

--

Go to Step 4

Go to Step 5

4

Locate and repair short to voltage in CKT 925 (DK BLU) wire.

Did you complete the repair?

--

System OK

--

5

Replace Auxiliary Fuel-Fired Heater.

Did you complete the repair?

--

Go to Auxiliary Heater Diagnostic Starting Point

--

6

Connect a DVOM between CKT 913 (TAN) wire and ground.

Is the resistance less than the specified value?

5 ohms

Go to Step 8

Go to Step 7

7

Replace Auxiliary Heater Relay.

Did you complete the repair?

--

Go to Auxiliary Heater Diagnostic Starting Point

--

8

  1. Disconnect HTCM C2 connector.
  2. Connect a DVOM between CKT 913 (TAN) wire and ground.

Is the resistance less than the specified value?

5 ohms

Go to Step 9

Go to Step 10

9

Locate and repair short to ground in CKT 913 (TAN) wire.

Did you complete the wire repair?

--

Go to Auxiliary Heater Diagnostic Starting Point

--

10

Replace HTCM.

Did you complete the repair?

--

Go to Auxiliary Heater Diagnostic Starting Point

--