GM Service Manual Online
For 1990-2009 cars only

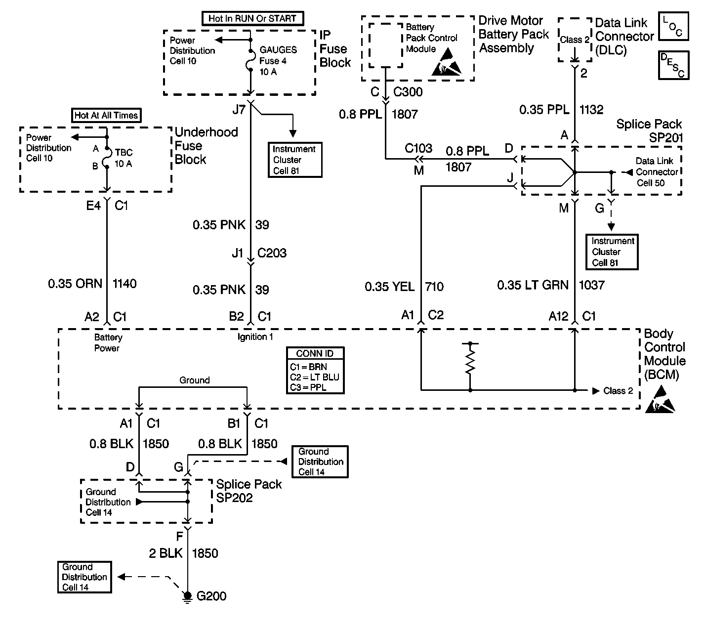
Object Number: 460639  Size: LF

Circuit Description

Important: 

   • After performing a repair that requires clearing DTC(s) from the BCM, inspect the repair by operating the vehicle within the limits shown in Conditions for Setting the DTC. Operating the vehicle under these specifications will verify that the repair was completed properly.
   • Use the J 35616 when probing electrical circuits in order to prevent damage to damage to electrical components and connectors. The J 35616 is the ONLY recommended method of probing connectors, terminals, fuse blocks and relay blocks. The J 35616 contains an assortment of flexible connectors used in order to probe connectors, terminals, fuse blocks and relay blocks during diagnosis.
   • Do not use a test lamp in order to diagnose the BCM electrical systems unless you are specifically instructed by diagnostic procedures. Use the J 35616 when diagnostic procedures require probing of connectors. Refer to Special Tools .
   • The body control module (BCM) will withstand normal current draws associated with the vehicle operations. Do not overload any circuit.
   • When you test for opens or shorts, do not ground or apply voltage to the BCM circuits unless instructed to do so. Use a J 39200 digital multimeter (DMM) (or equivalent) in order to test these circuits. Test electrical circuits using a DMM while the BCM connectors remain connected to the BCM or to the recommended breakout box.
   • Do not remove or apply the voltage to the BCM when the key is in the RUN position. Always turn the key to the LOCK position when any of the following components are removed or connected:
      - Battery cables
      - Fuses
      - Connectors
   • Whenever a BCM removal or replacement procedure is performed, follow the instructions in this section. Use the following guidelines when servicing the BCM system:
      - Always DISCONNECT the BCM connector (BRN) FIRST.
      - Always CONNECT the BCM connector (BRN) LAST.
   • The BCM may set codes when the ignition switch is in the OFF position. When you disconnect the electrical connectors from the BCM, the DTCs will set. The BCM may require 20 minutes (1216 seconds) in order to power down after the following conditions exist:
      - The ignition switch is turned to the OFF position.
      - The BCM is not receiving any active inputs.
      - The BCM does not receive any active inputs for 20 minutes.

The body control module (BCM) diagnostic system check is a test that identifies a malfunction in the electronic system. The BCM diagnostic system check is the starting point for any BCM complaint. Understand and use the BCM diagnostic system check table in order to reduce diagnostic time and prevent unneeded replacement of components.

Test Description

The numbers below refer to the step numbers on the diagnostic table.

  1. This step determines if the scan tool may be powered up by the data link connector.

  2. Most of the diagnostic procedures require a scan tool. Serial data must be available. This step verifies that communication may be established with the BCM.

  3. This step tests for any diagnostic trouble codes (DTCs) that are stored in the BCM. If the scan tool is able to read the DTCs, the serial data line is OK.

  4. This step tests for Class 2 communications with other systems. If the scan tool is able to read the data, the Class 2 serial data line is OK.

  5. This step inspects the TBC fuse. The TBC fuse is located in the underhood fuse block.

  6. This step determines if the underhood fuse block is supplying voltage to the TBC fuse.

  7. This step determines if the BCM power CKT 1140 is open between the BCM and the TBC fuse.

  8. This step determines if the BCM ground CKT 1850 is open.

  9. This step determines if the following components are good. The no-start condition indicates that the malfunction may relate to engine controls:

  10. • The BCM power and ground circuits
    • The BCM
  11. This step determines if the BCM power CKT 39 is open between the BCM and the GAUGES fuse.

  12. This step determines if the BCM power CKT 41 is open between the BCM and the CRUISE fuse.

Step

Action

Value(s)

Yes

No

1

  1. Turn the headlamp switch to the AUTO/OFF position.
  2. Replace the TBC fuse as needed.
  3. Install a scan tool.

Does the scan tool turn ON?

--

Go to Step 2

Go to Scan Tool Does Not Communicate with Class 2 Data Line in Wiring Systems

2

Using the scan tool, attempt to establish communications with the BCM.

Does the scan tool communicate with the BCM?

--

Go to Step 3

Go to Step 4

3

  1. Using the scan tool, read current DTCs.
  2. If more than one DTC is listed always select the first DTC listed on the scan tool.

Does the scan tool display any current DTCs?

--

Go to Diagnostic Trouble Code (DTC) List/Type

System OK

4

Attempt to establish communications with other class 2 systems such as the PCM, BPCM or IPC.

Does the scan tool communicate with other class 2 systems?

--

Go to Step 5

Go to Scan Tool Does Not Communicate with Class 2 Data Line in Wiring Systems

5

Inspect the TBC fuse.

Is the TBC fuse blown?

--

Go to Step 10

Go to Step 6

6

  1. Connect a test lamp to a good ground.
  2. Probe both sides of the TBC fuse in the underhood fuse block.

Does the test lamp turn ON when probing both sides of the fuse?

--

Go to Step 7

Go to Step 11

7

  1. Turn the ignition switch to the OFF position.
  2. Disconnect the following BCM connectors:
  3. • C1 (BRN)
    • C2 (BLU)
    • C3 (PPL)
  4. Turn the ignition switch to the RUN position.
  5. Important: Backprobing prevents damage to the terminals.

  6. Use the test lamp in order to backprobe between CKT 1140 (ORN) cavity A2 of the BCM connector C1 to ground.

Does the test lamp turn ON?

--

Go to Step 8

Go to Step 13

8

  1. Using a test lamp, connect one lead to a good power source.
  2. Important: Backprobing prevents damage to the terminals.

  3. Backprobe between both BCM ground CKT 1850 cavity A1 and cavity B1 of the BCM connector C1 (BRN).

Does the test lamp turn ON when probing both ground circuits?

--

Go to Step 14

Go to Step 9

9

Repair the open in CKT 1850 (BLK) between the BCM and ground.

Is the repair complete?

--

Go to Step 18

--

10

  1. Repair the short to ground in CKT 1140 (ORN).
  2. Replace the fuse as needed.

Is the repair complete?

--

Go to Step 18

--

11

Replace the underhood fuse block.

Is the repair complete?

--

Go to Step 18

--

12

  1. Replace the BCM.
  2. Reconnect all the disconnected components.
  3. Program the BCM with the proper calibrations.
  4. Perform the learn procedure with the scan tool.
  5. Clear all of the DTCs.

Does the vehicle start?

--

System OK

Go to Theft Deterrent

13

Repair the open in CKT 1140 (ORN) between the BCM and ground.

Is the repair complete?

--

Go to Step 18

--

14

  1. Turn the ignition switch to the OFF position.
  2. Ensure that the following BCM connectors are still disconnected:
  3. • C1 (BRN)
    • C2 (BLU)
    • C3 (PPL)
  4. Turn the ignition switch to the RUN position.
  5. Important: Backprobing prevents damage to the terminals.

  6. Use a test lamp in order to backprobe between CKT 39 (PNK) located in connector C1 (BRN) cavity B2 to ground.

Does the test lamp turn ON?

--

Go to Step 16

Go to Step 15

15

  1. Repair the open or short to ground in CKT 39 (PNK) between the BCM and the IP fuse block.
  2. Replace the fuse as needed.

Is the repair complete?

--

Go to Step 18

--

16

  1. Turn the ignition switch to the OFF position.
  2. Verify that the following connectors are still disconnected:
  3. • C1 (BRN)
    • C2 (LT BLU)
    • C3 (PPL)
  4. Turn the ignition switch to the RUN position.
  5. Important:  Backprobing prevents damage to the terminals.

  6. Use a test lamp in order to backprobe between CKT 41 (BRN) located in connector C1 (BRN) cavity B9 to ground.

Does the test lamp turn ON?

--

Go to Step 12

Go to Step 17

17

  1. Repair the open or short to ground in CKT 41 (BRN) between the BCM and IP fuse block.
  2. Replace the fuse as needed.

Is the repair complete?

--

Go to Step 18

--

18

  1. Turn the ignition switch to the OFF position.
  2. Reconnect all of the disconnected components.
  3. Clear all of the DTCs.

Are all of the DTCs cleared?

--

System OK

Go to Diagnostic Trouble Code (DTC) List/Type