GM Service Manual Online
For 1990-2009 cars only
Makes
🢒
Chevrolet
🢒
2003
🢒
SSR
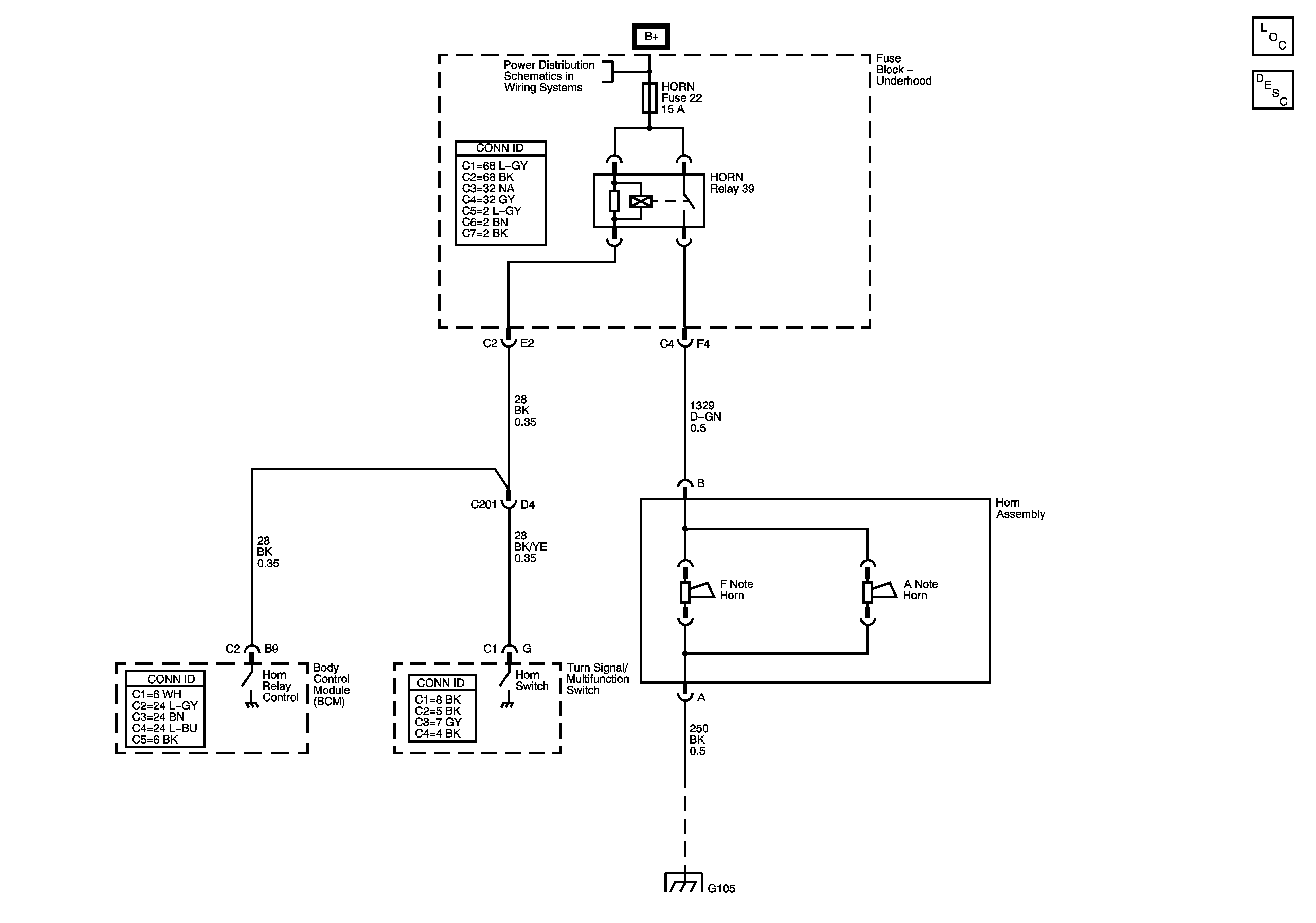
🢒 Horn Schematics
Horn Schematics
Master Electrical Component List
Horns System Description and Operation
B+ BUS - Fuse Block Underhood
G105