GM Service Manual Online
For 1990-2009 cars only
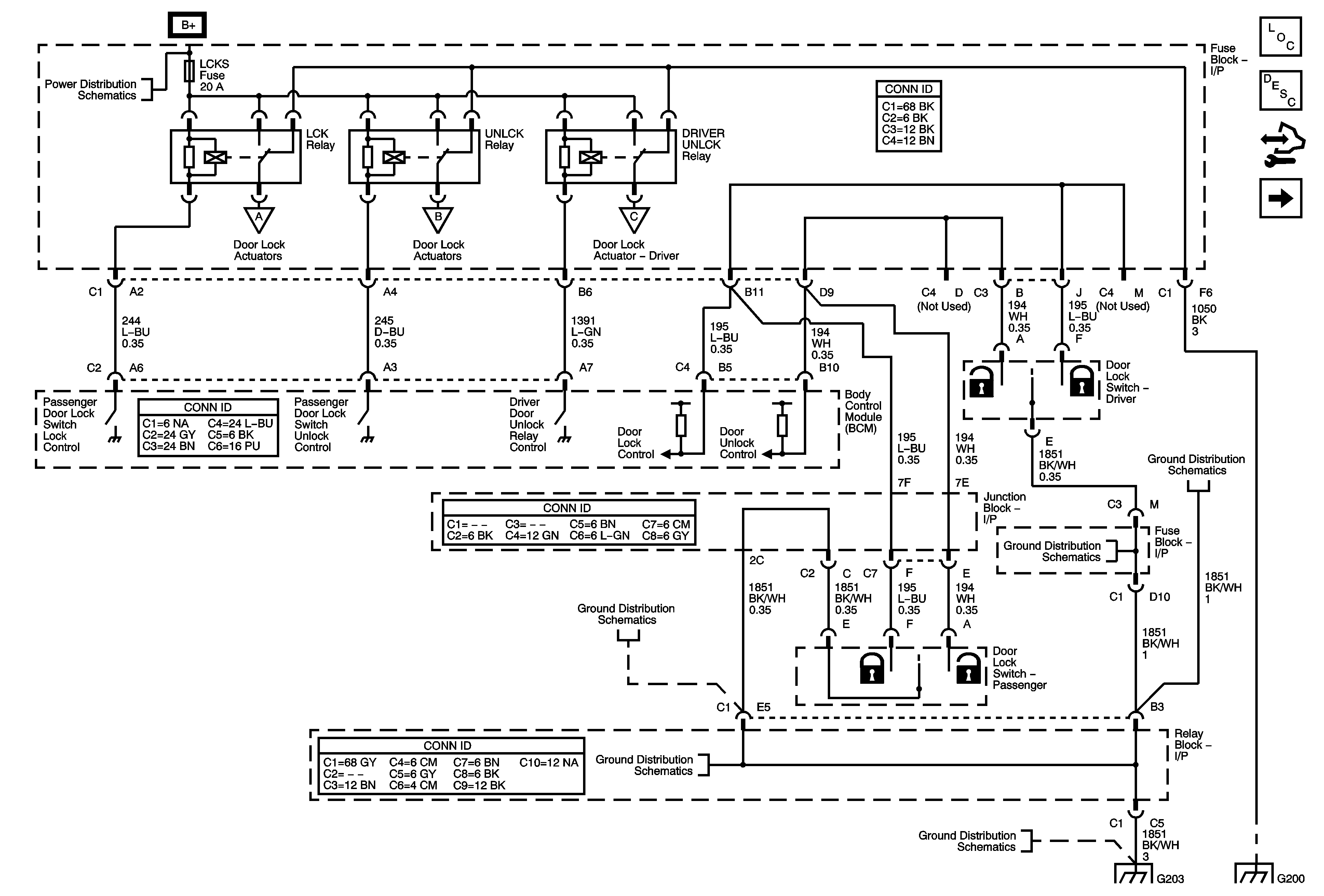
Figure 1:

Relays and Switches (Except YE9)


Object Number: 1778542  Size: FS
Master Electrical Component List
Power Door Locks Description and Operation
Control Module References
Actuators (except YE9)
AUX PWR, AUX PWR 2, DDM, ECC/TCM, ECM B, LBEC 2, LCKS, PCM B, PDM, and TCM B Fuses
Actuators (except YE9)
Actuators (except YE9)
Actuators (except YE9)
G203 - 1 of 2
G203 - 1 of 2
G203 - 1 of 2
G203 - 2 of 2
G203 - 2 of 2
G203 - 1 of 2
G115 and G200 - 1 of 2
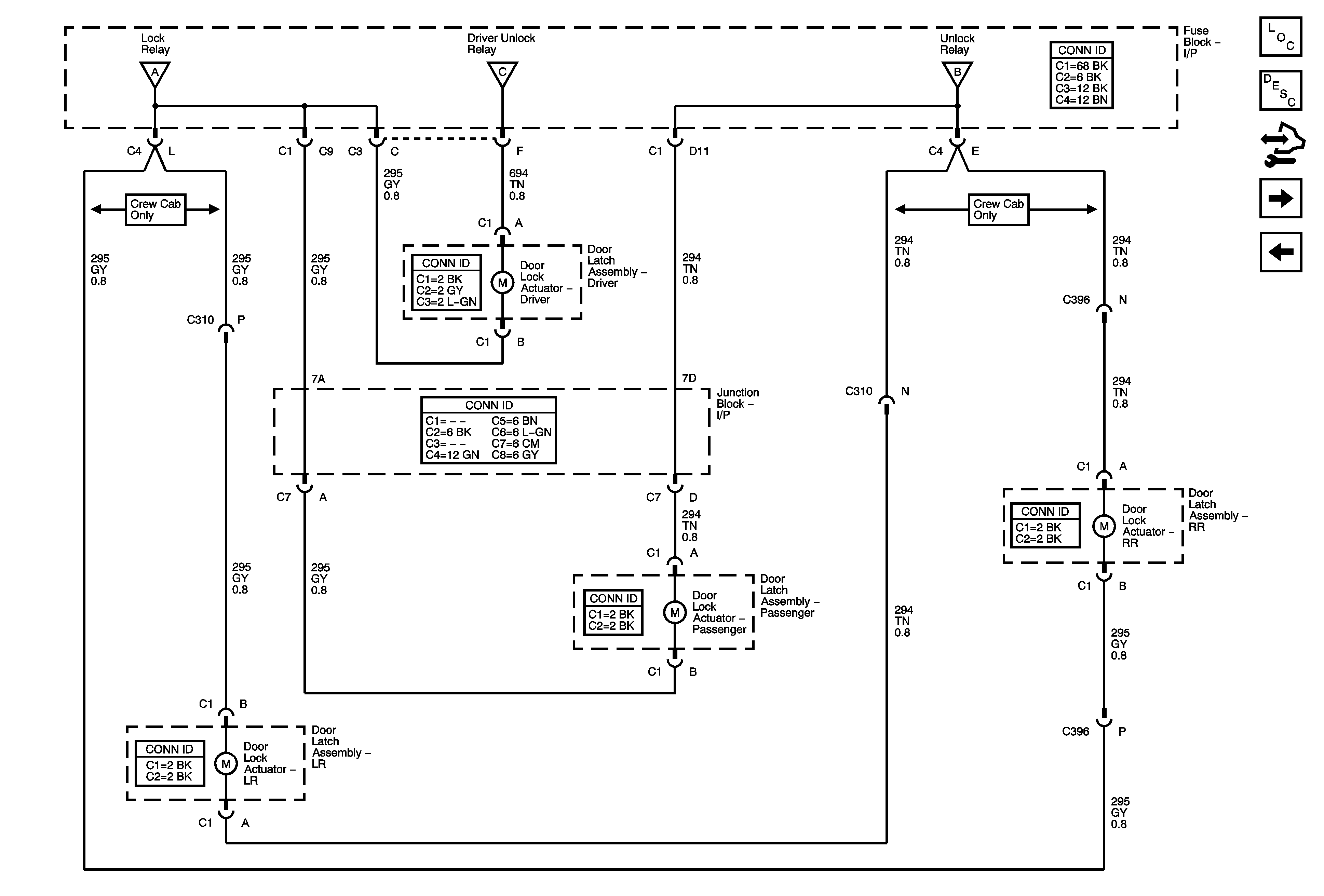
Figure 2:

Actuators (Except YE9)


Object Number: 1778547  Size: FS
Master Electrical Component List
Power Door Locks Description and Operation
Control Module References
Switches and Front Door Actuators (YE9)
Relays and Switches (except YE9)
Relays and Switches (except YE9)
Relays and Switches (except YE9)
Relays and Switches (except YE9)
Figure 3:

Switches and Front Door Actuators (YE9)


Object Number: 1778548  Size: FS
Master Electrical Component List
Power Door Locks Description and Operation
Control Module References
Relays and Actuators (YE9) - Crew Cab
Actuators (except YE9)
Outside Rearview Mirror Schematics
Left Doors
Power, Ground, DLC and Splice Pack SP205
Right Doors
Figure 4:

Relays and Actuators - Crew Cab (YE9)


Object Number: 1778553  Size: FS
Master Electrical Component List
Power Door Locks Description and Operation
Control Module References
Switches and Front Door Actuators (YE9)
AUX PWR, AUX PWR 2, DDM, ECC/TCM, ECM B, LBEC 2, LCKS, PCM B, PDM, and TCM B Fuses
Power, Ground, DLC and Splice Pack SP205
G115 and G200 - 1 of 2