GM Service Manual Online
For 1990-2009 cars only
Makes
🢒
Chevrolet
🢒
2007
🢒
Silverado Classic - 2WD
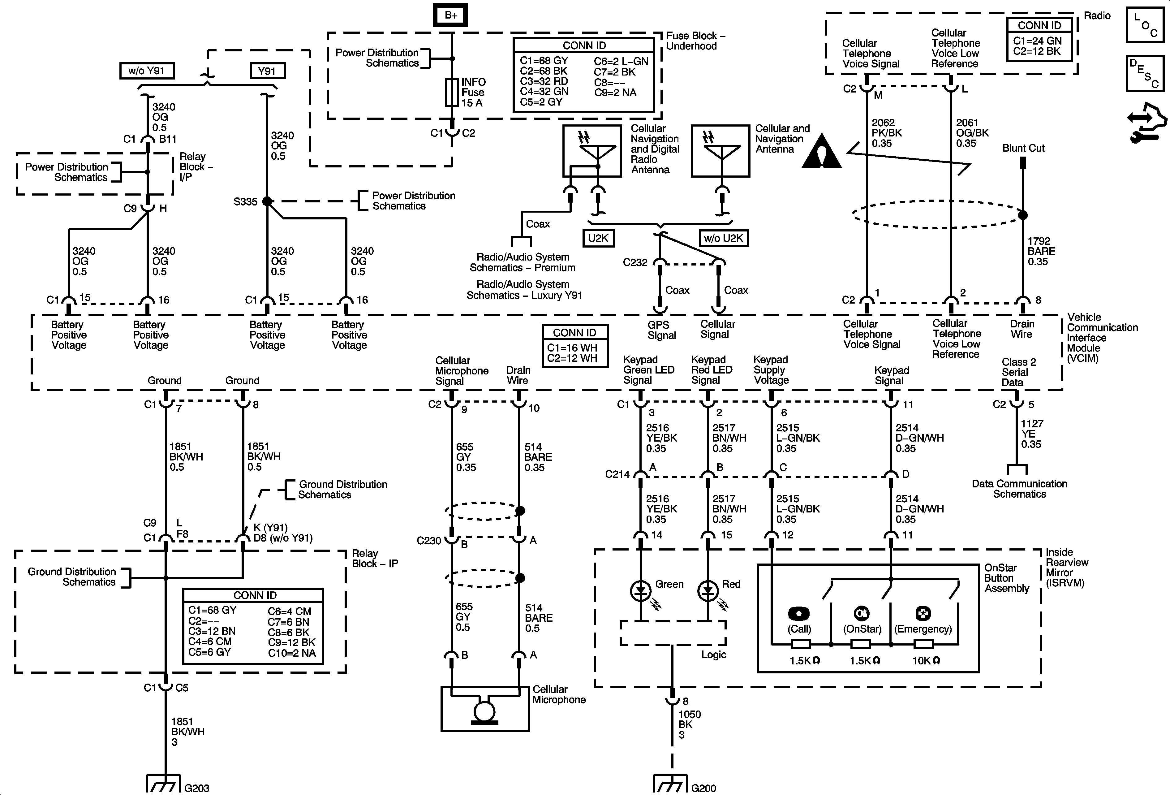
🢒 OnStar Schematics
OnStar Schematics
Master Electrical Component List
OnStar Description and Operation
Control Module References
CIG LTR, EAP, INFO, and RVC Fuses
B+ Bus Bar
Rear Seat Entertainment (RSE) Assembly (U42), Digital Radio Receiver (U2K), and Remote Playback Device - CD Player (U1S)
Digital Radio Receiver (U2K)
CIG LTR, EAP, INFO, and RVC Fuses
G203 - 1 of 2
G203 - 1 of 2
G203 - 1 of 2
G200 - 2 of 2
Splice Pack SP207
Entertainment/Communication Schematic Icons