GM Service Manual Online
For 1990-2009 cars only
Makes
🢒
Chevrolet
🢒
2007
🢒
Silverado - 4WD
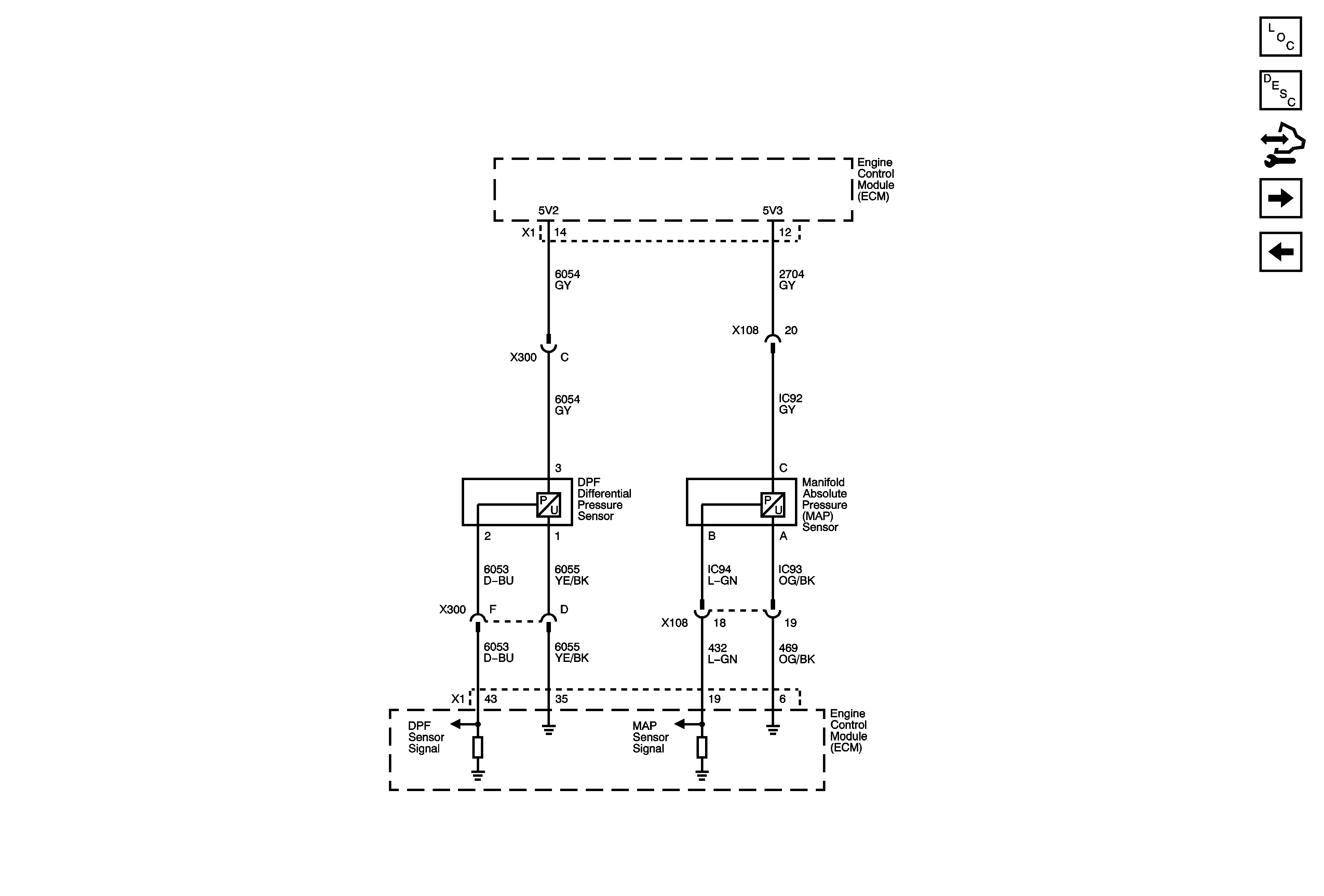
🢒 Engine Data Sensors - Pressure
Engine Data Sensors - Pressure
Engine Data Sensors - Pressure
Master Electrical Component List
Engine Control Module Description
Control Module References
EGR and Turbocharger Controls
Engine Data Sensors - Temperature and MAF