GM Service Manual Online
For 1990-2009 cars only
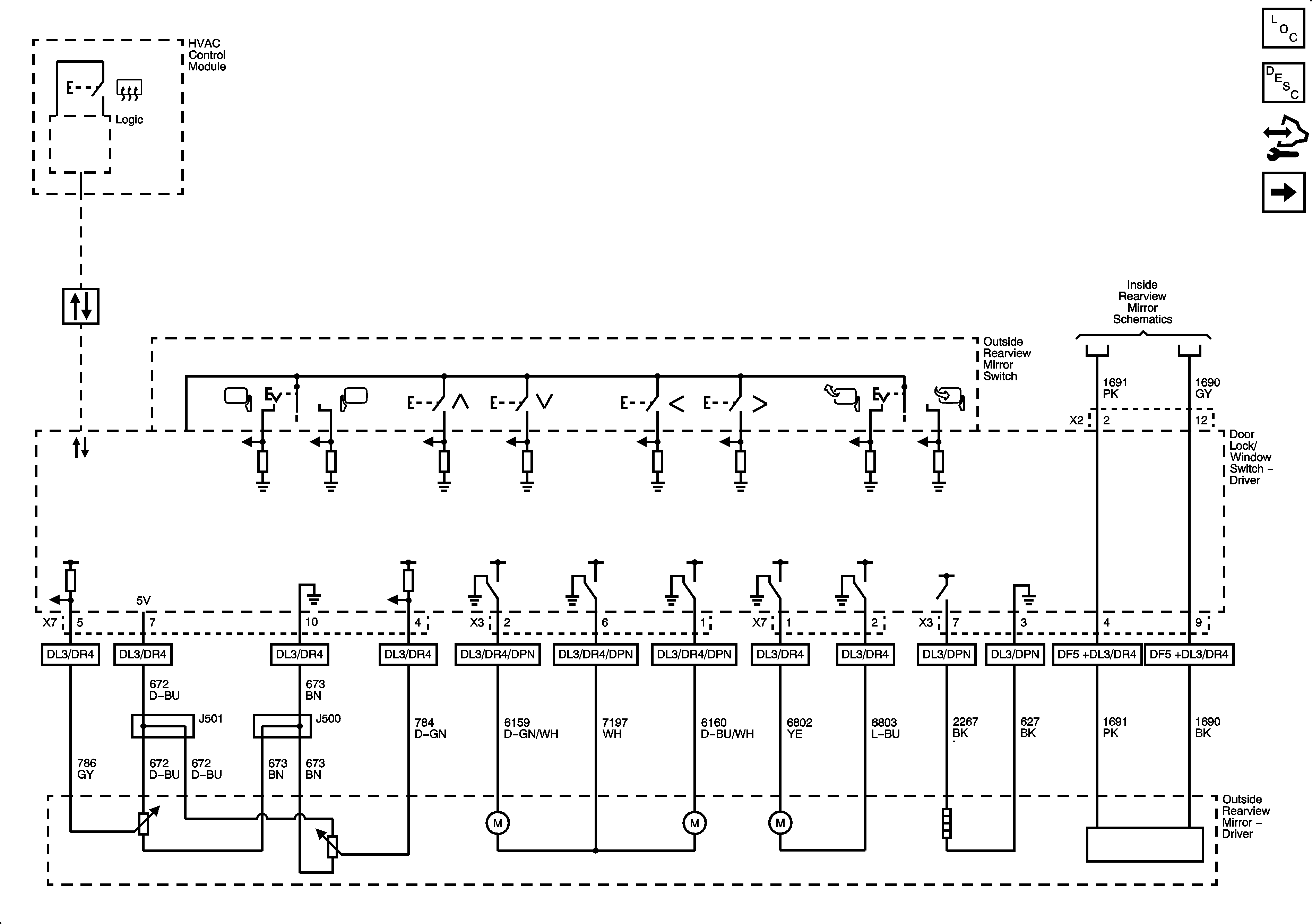
Figure 1:

Driver (AN3/DL3)


Object Number: 1915015  Size: FS
Master Electrical Component List
Outside Mirror Description and Operation Power Mirrors
Control Module References
Passenger (AN3/DL3)
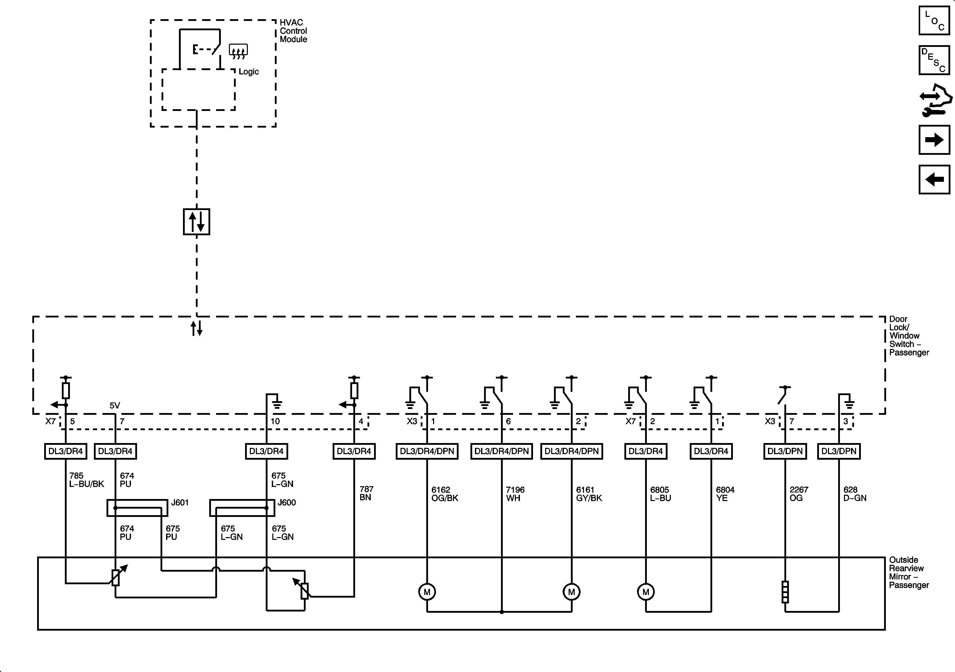
Figure 2:

Passenger (AN3/DL3)


Object Number: 1915020  Size: FS
Master Electrical Component List
Outside Mirror Description and Operation Power Mirrors
Control Module References
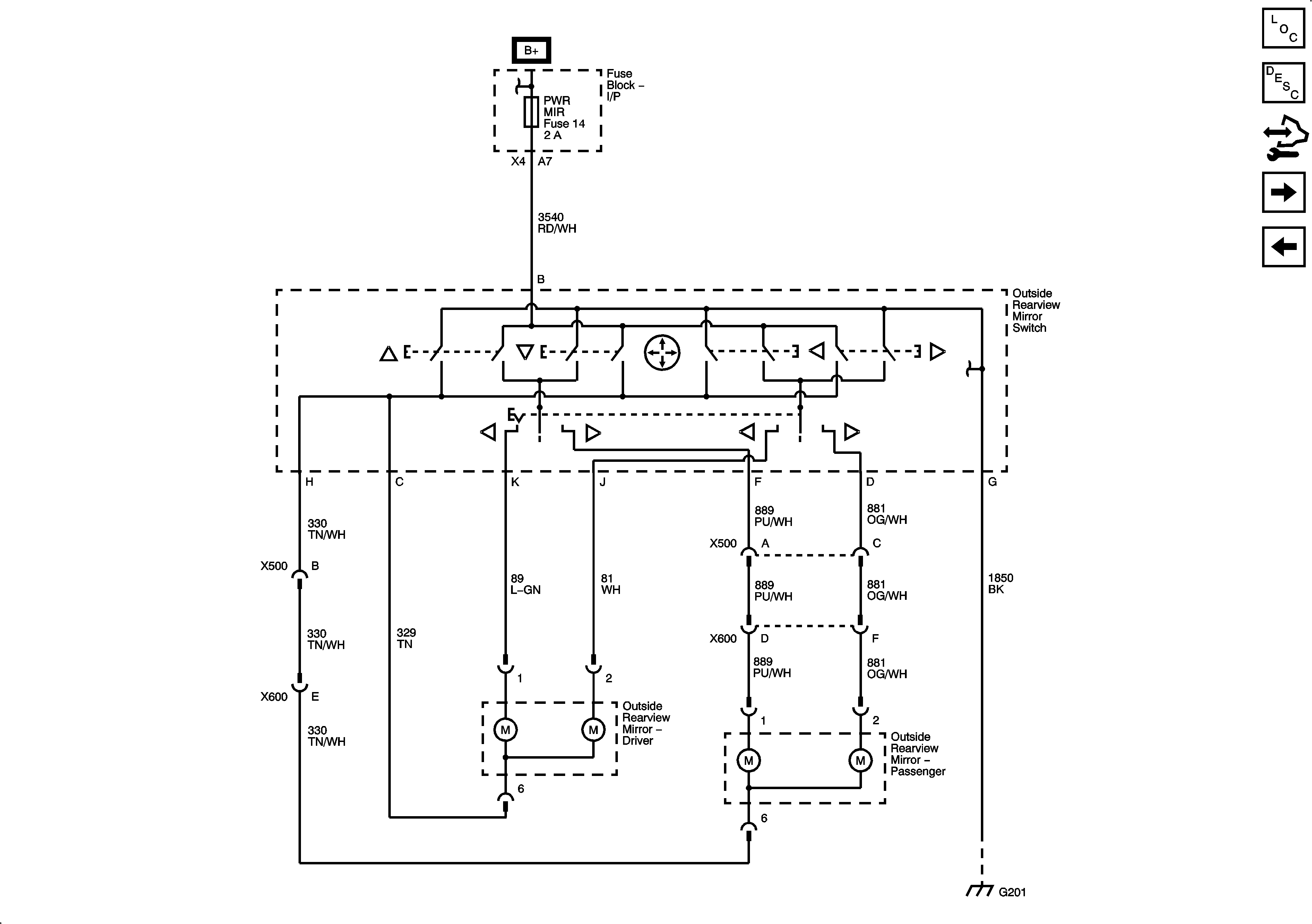
Position Controls (DL8/DPN without AN3/DL3)
Driver (AN3/DL3)
Figure 3:

Position Controls (DL8/DPN without AN3/DL3)


Object Number: 1915024  Size: FS
Master Electrical Component List
Outside Mirror Description and Operation Power Mirrors
Control Module References
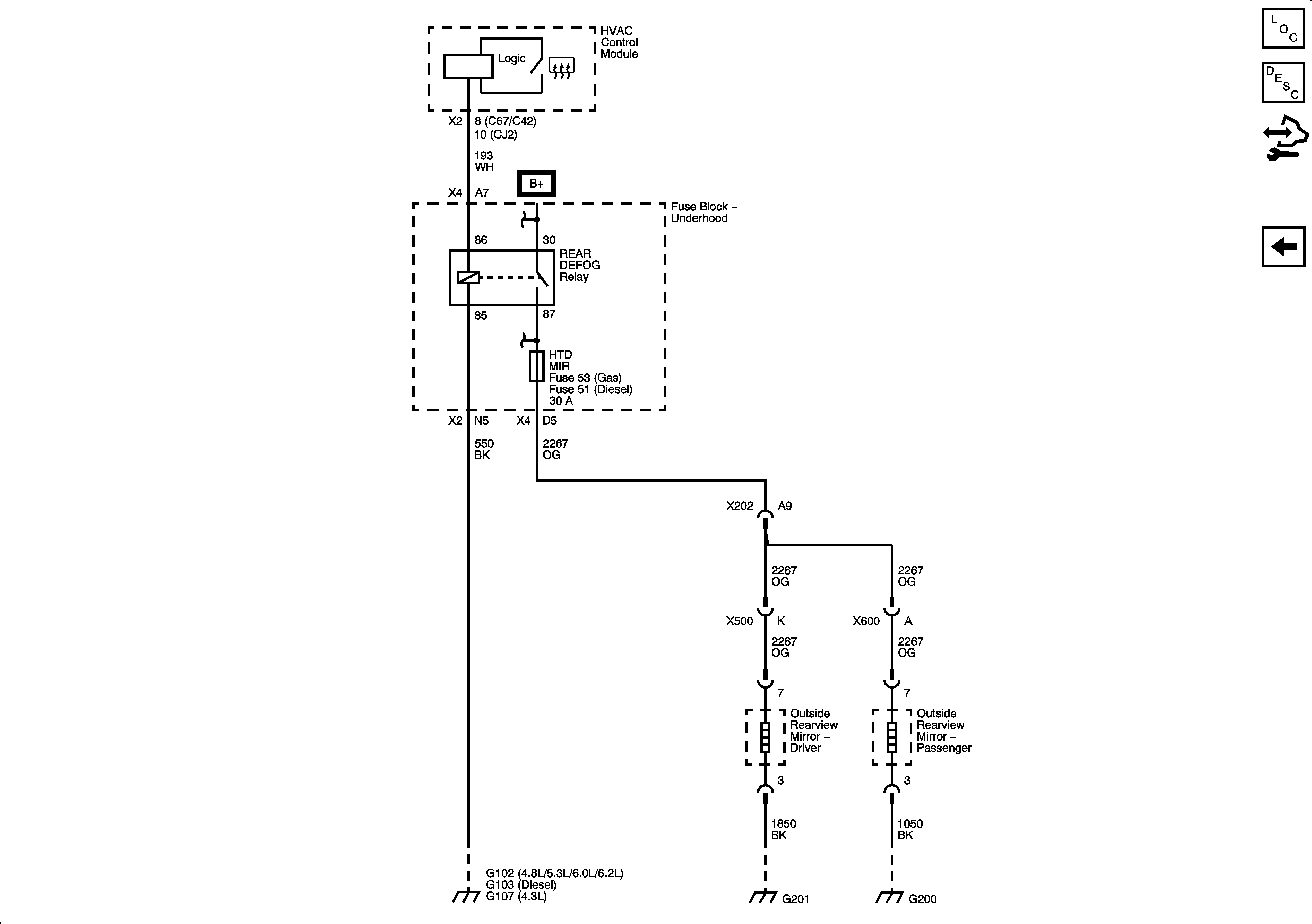
Heat (DL8/DPN without AN3/DL3)
Passenger (AN3/DL3)
Figure 4:

Heat (DL8/DPN without AN3/DL3)


Object Number: 1915029  Size: FS
Master Electrical Component List
Outside Mirror Description and Operation Heated Mirrors
Control Module References
Position Controls (DL8/DPN without AN3/DL3)