GM Service Manual Online
For 1990-2009 cars only
Makes
🢒
Chevrolet
🢒
2008
🢒
Silverado - 4WD
🢒
Diagnostic Navigation
🢒
Vehicle Diagnostic Information
🢒 Transfer Case Control Schematics
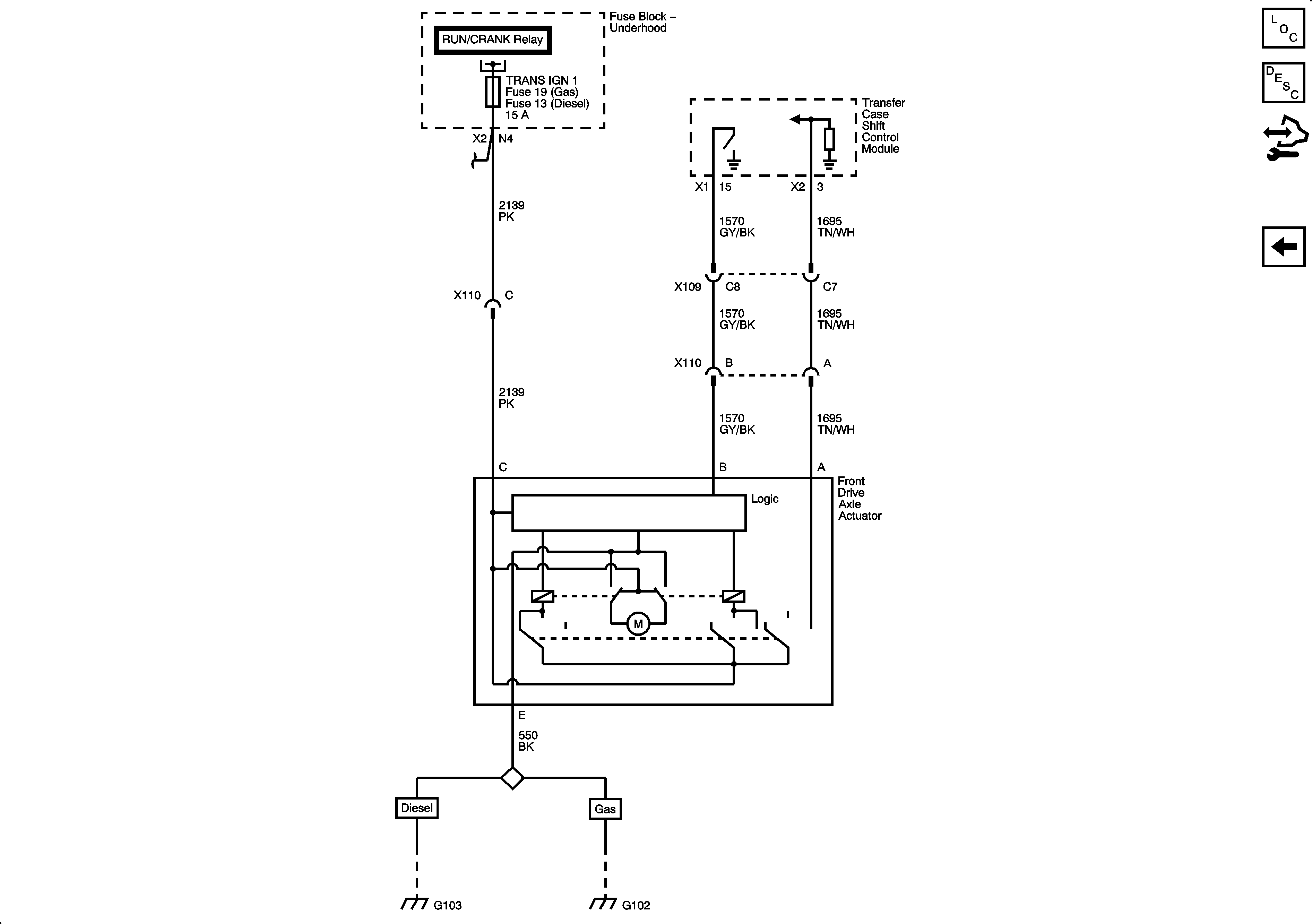
Figure
1:
Power, Ground and Shift Controls
Master Electrical Component List
Transfer Case Description and Operation
Control Module References
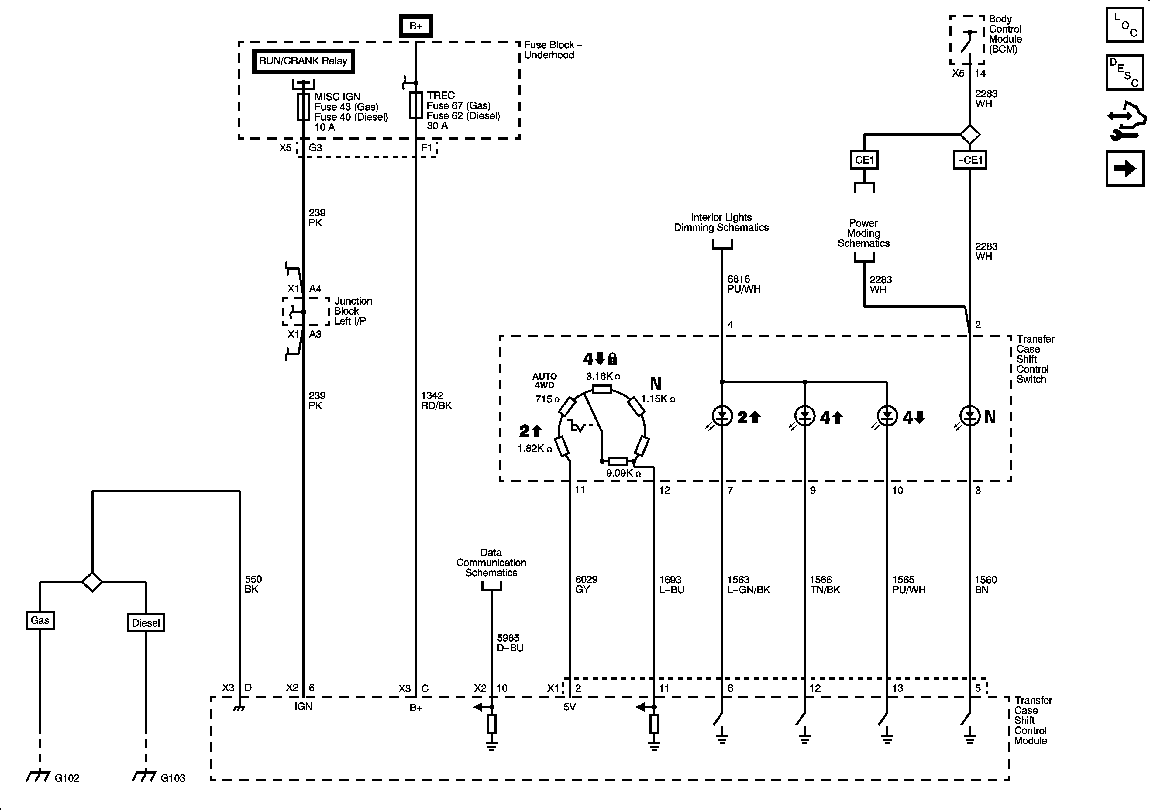
Transfer Case Controls
Figure
2:
Transfer Case Controls
Master Electrical Component List
Transfer Case Description and Operation
Control Module References
Front Axle Controls
Power, Ground and Shift Controls
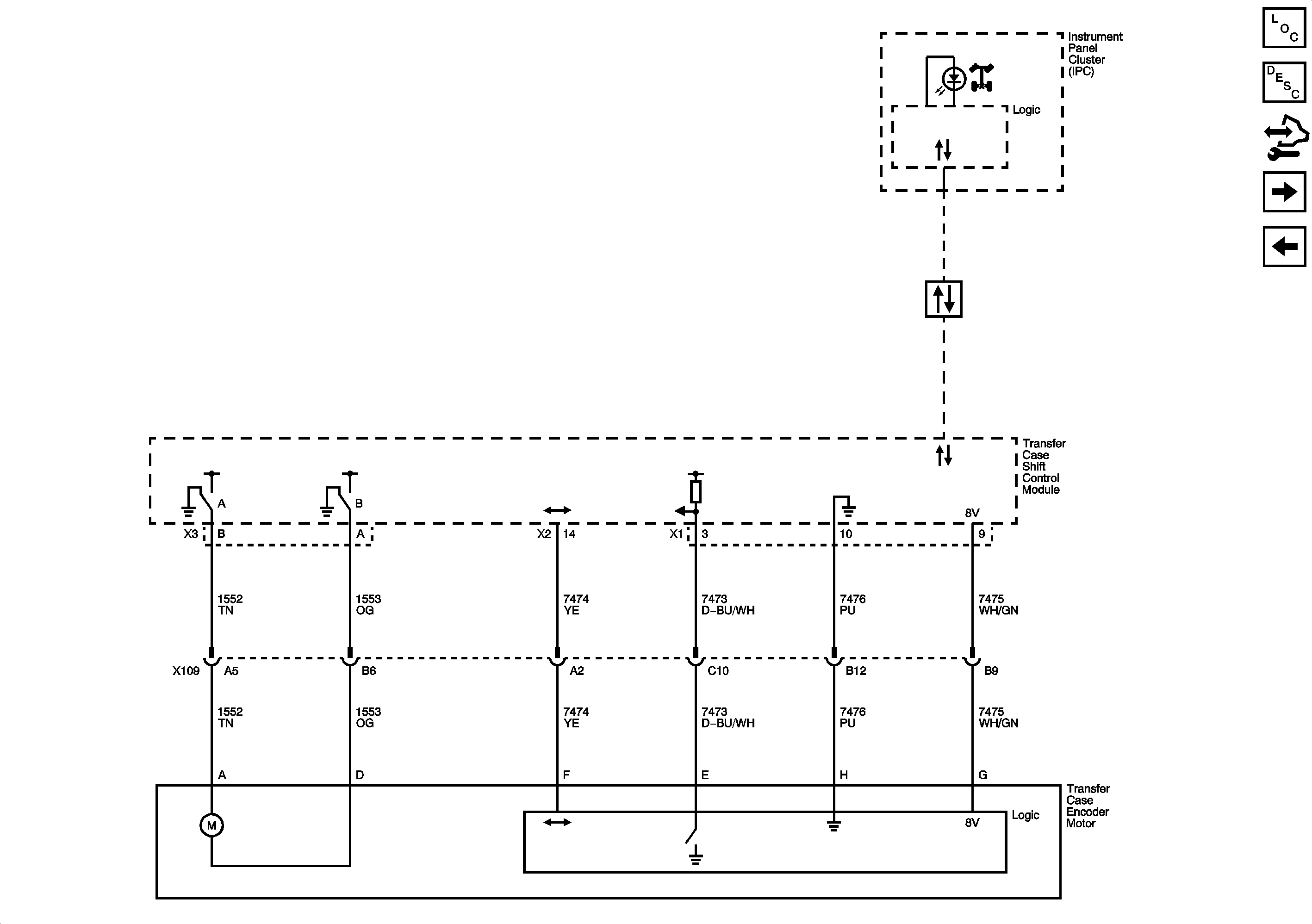
Figure
3:
Front Axle Controls
Master Electrical Component List
Transfer Case Description and Operation
Control Module References
Transfer Case Controls