GM Service Manual Online
For 1990-2009 cars only
Figure 1:

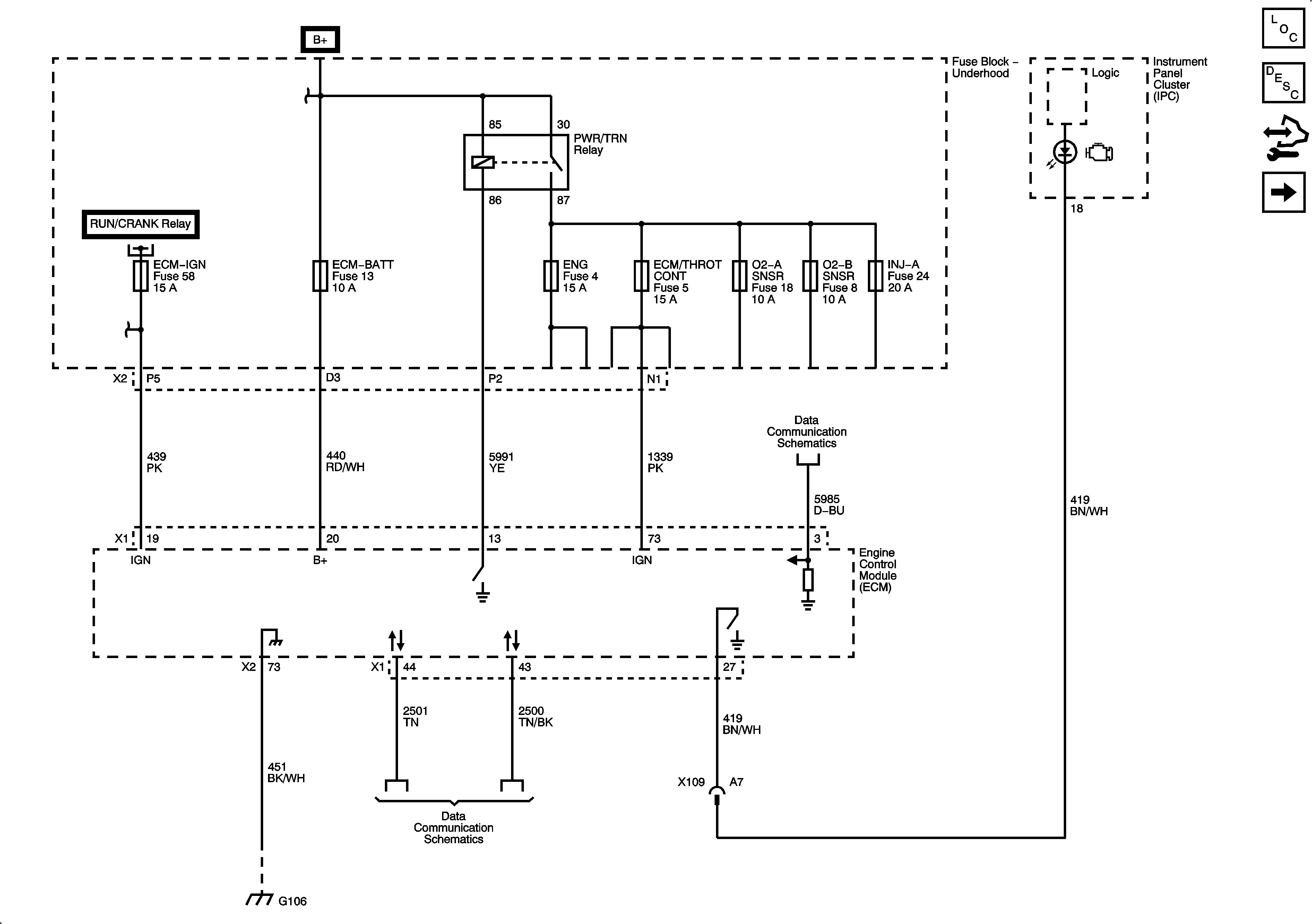
Module Power, Ground, and Serial Data


Object Number: 1915211  Size: FS
Master Electrical Component List
Engine Control Module Description
Control Module References
5-Volt and Low Reference
Figure 2:

5-Volt and Low Reference


Object Number: 1915213  Size: FS
Master Electrical Component List
Engine Control Module Description
Control Module References
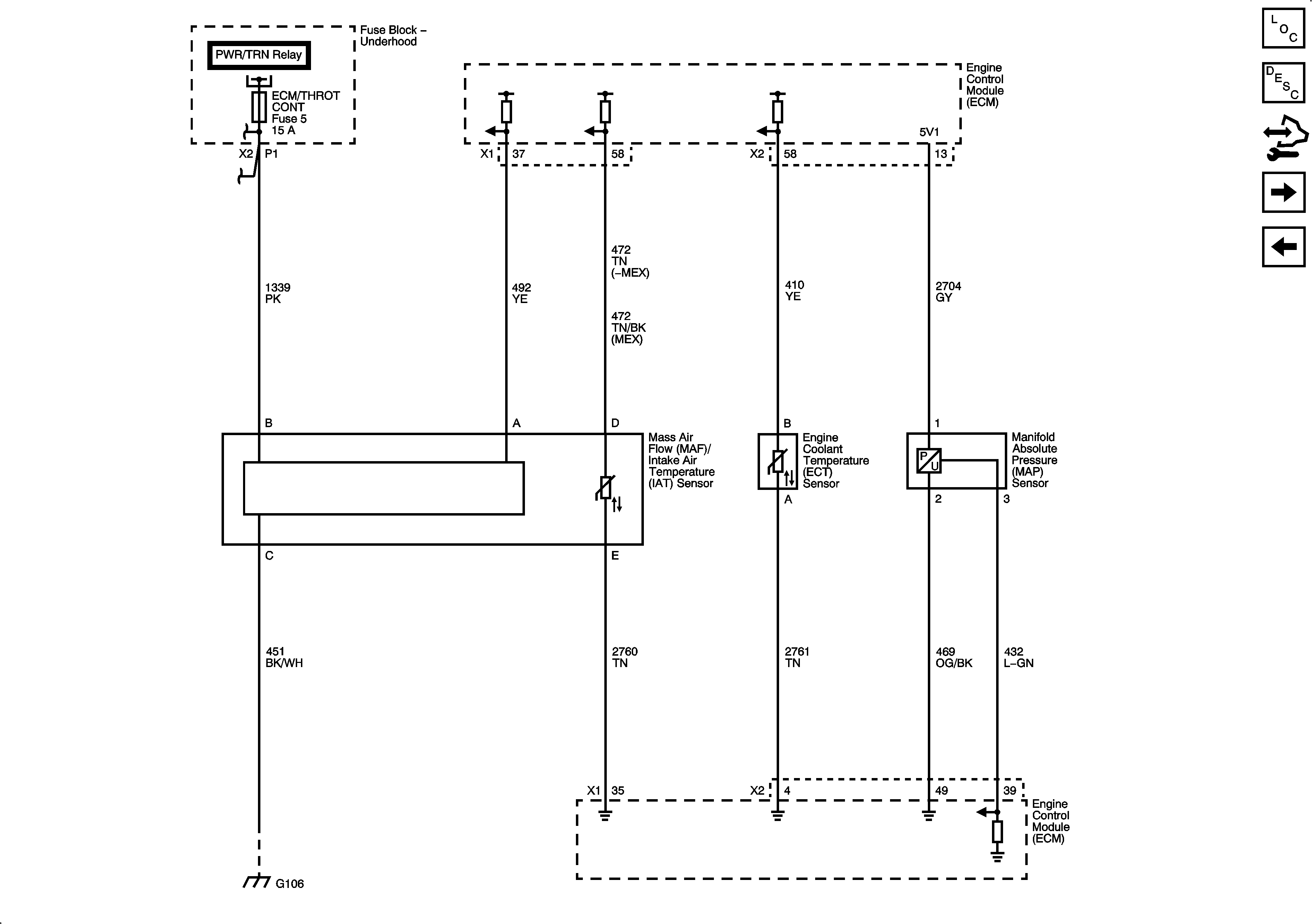
Engine Data Sensors - Pressure and Temperature
Module Power, Ground and Serial Data
Figure 3:

Engine Data Sensors - Pressure and Temperature


Object Number: 1915216  Size: FS
Master Electrical Component List
Engine Control Module Description
Control Module References
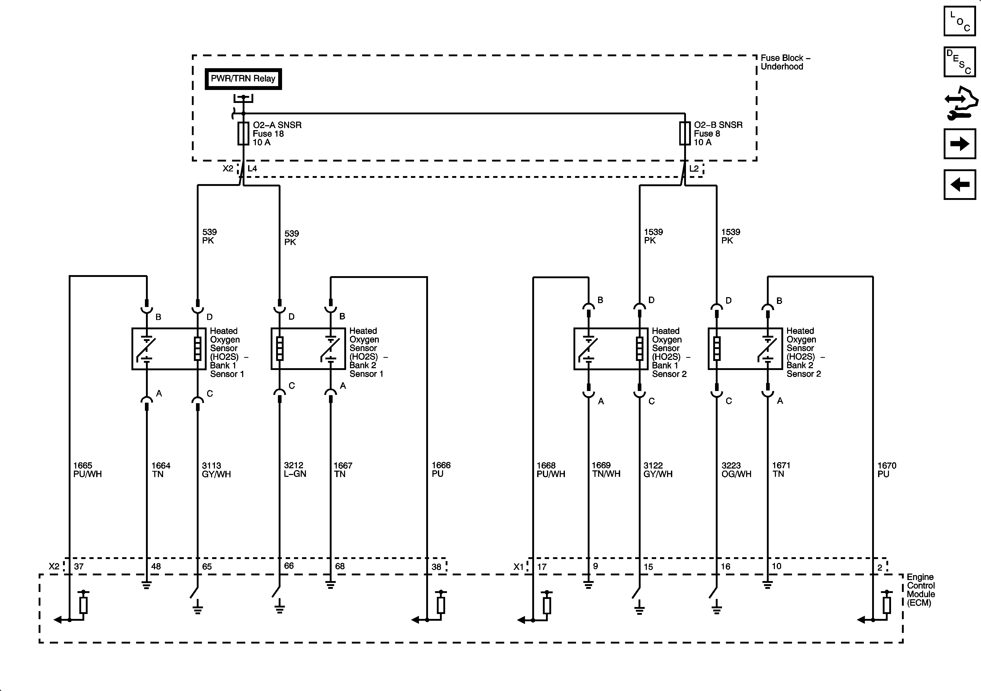
Engine Data Sensors - Heated Oxygen Sensors
5-Volt and Low Reference
Figure 4:

Engine Data Sensors - Heated Oxygen Sensors


Object Number: 1915219  Size: FS
Master Electrical Component List
Engine Control Module Description
Control Module References
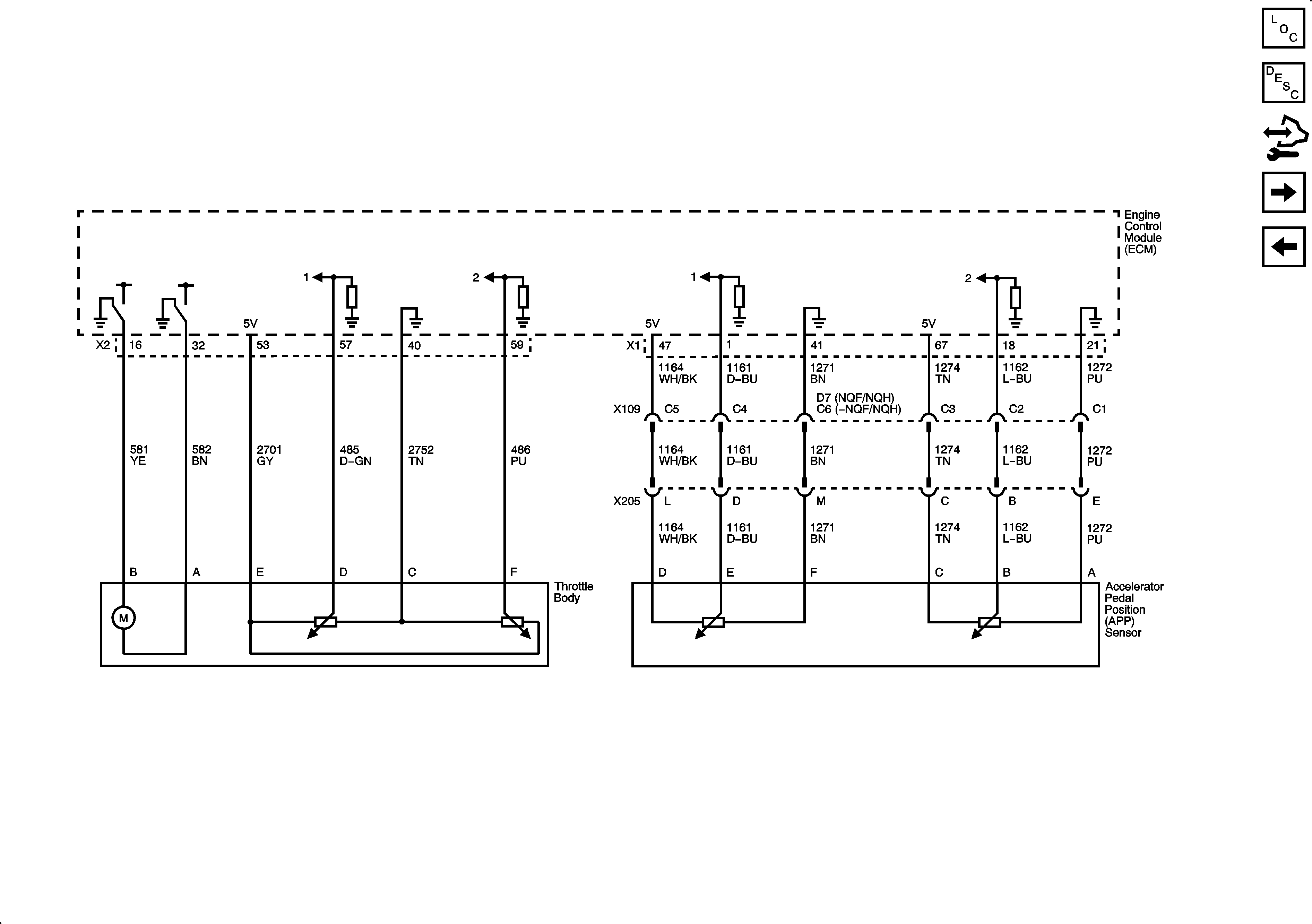
Engine Data Sensors - Throttle Controls
Engine Data Sensors - Pressure and Temperature
Figure 5:

Engine Data Sensors - Throttle Controls


Object Number: 1915222  Size: FS
Master Electrical Component List
Throttle Actuator Control (TAC) System Description
Control Module References
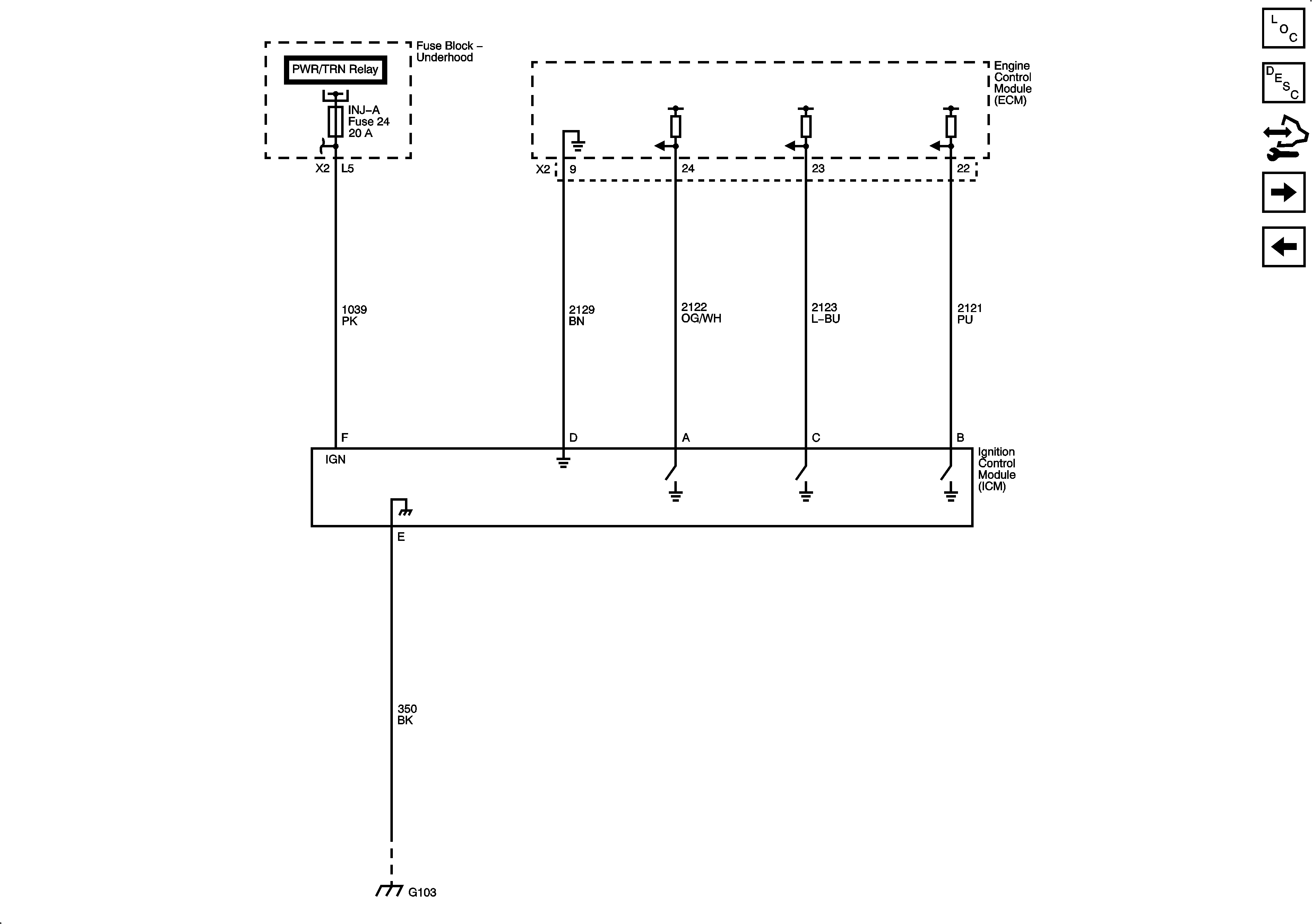
Ignition Controls - Ignition Control Module
Engine Data Sensors - Heated Oxygen Sensors
Figure 6:

Ignition Controls - Ignition Control Module


Object Number: 1915224  Size: FS
Master Electrical Component List
Electronic Ignition (EI) System Description
Control Module References
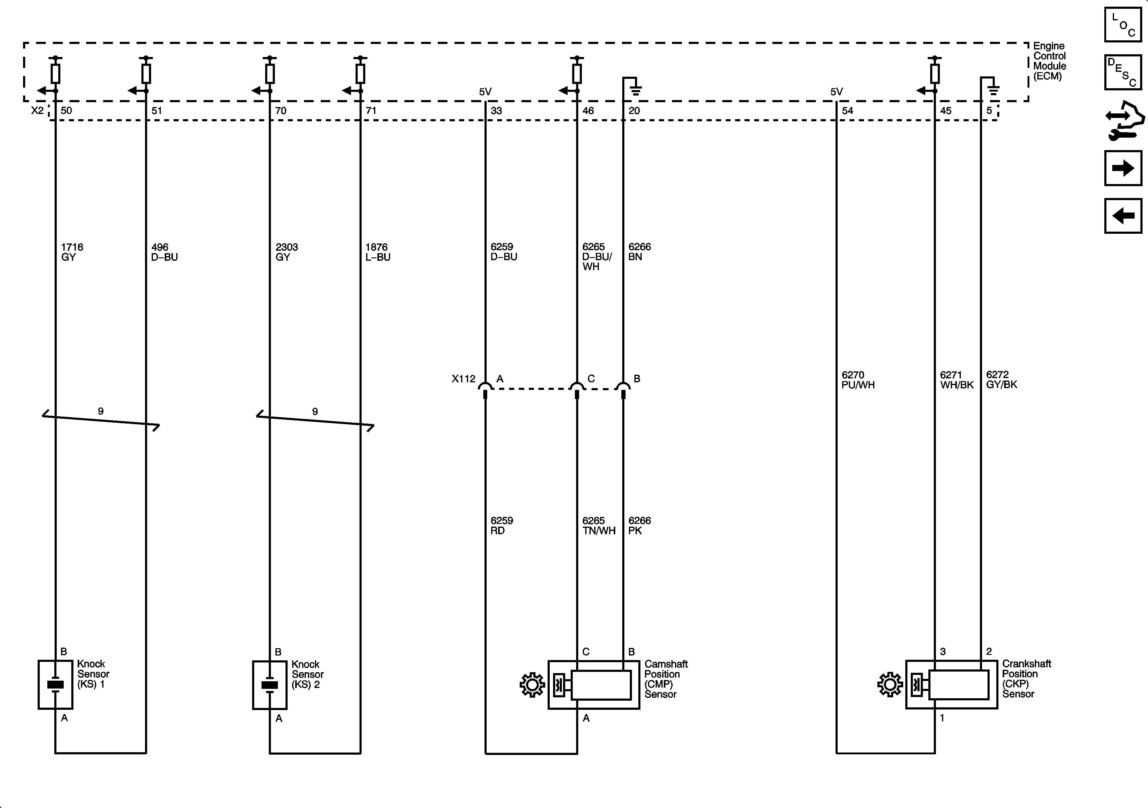
Ignition Controls - Sensors
Engine Data Sensors - Throttle Controls
Figure 7:

Ignition Controls - Sensors


Object Number: 1915227  Size: FS
Master Electrical Component List
Electronic Ignition (EI) System Description
Control Module References
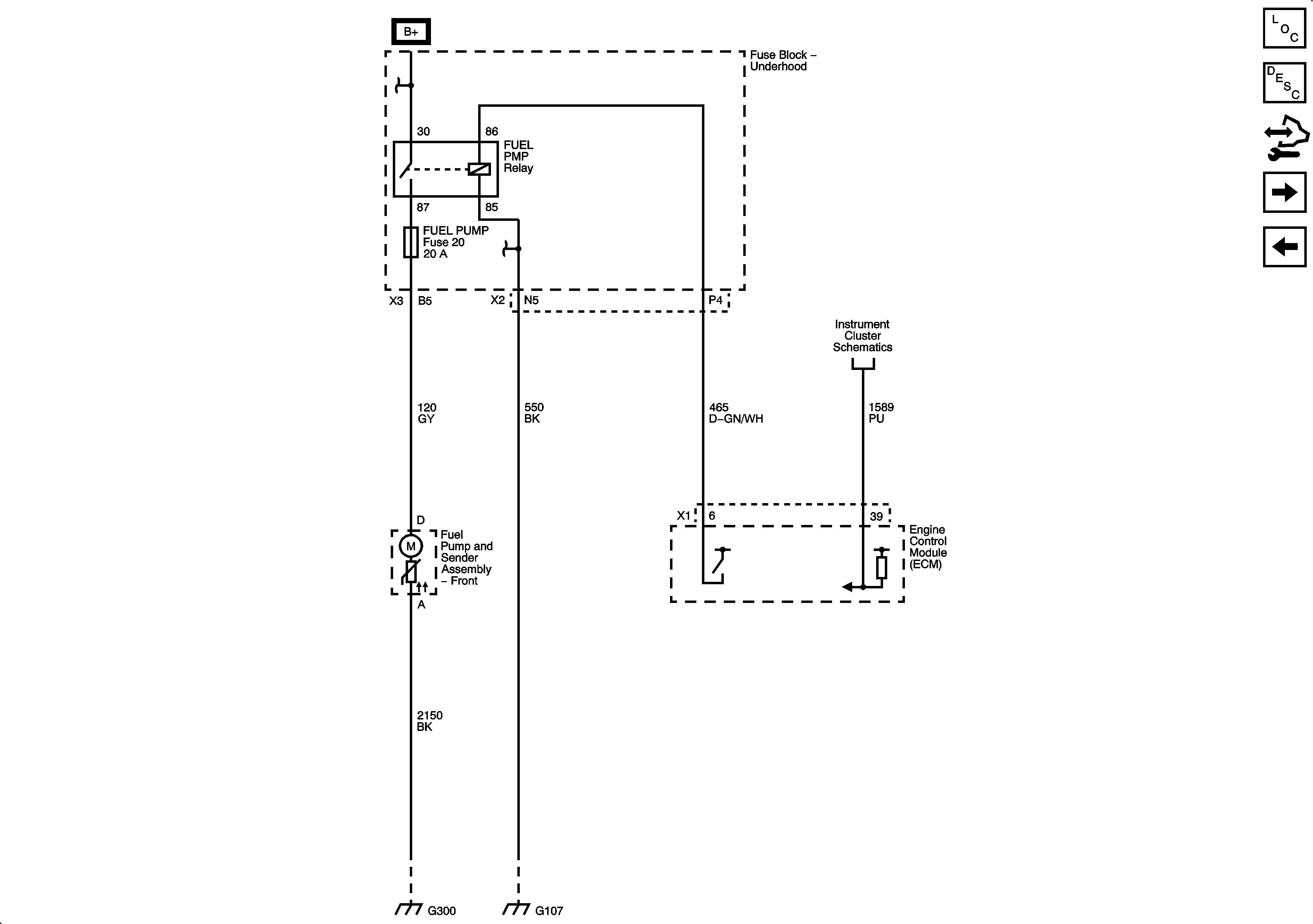
Fuel Pump Controls
Ignition Controls - Ignition Control Module
Figure 8:

Fuel Pump Controls


Object Number: 1915229  Size: FS
Master Electrical Component List
Fuel System Description
Control Module References
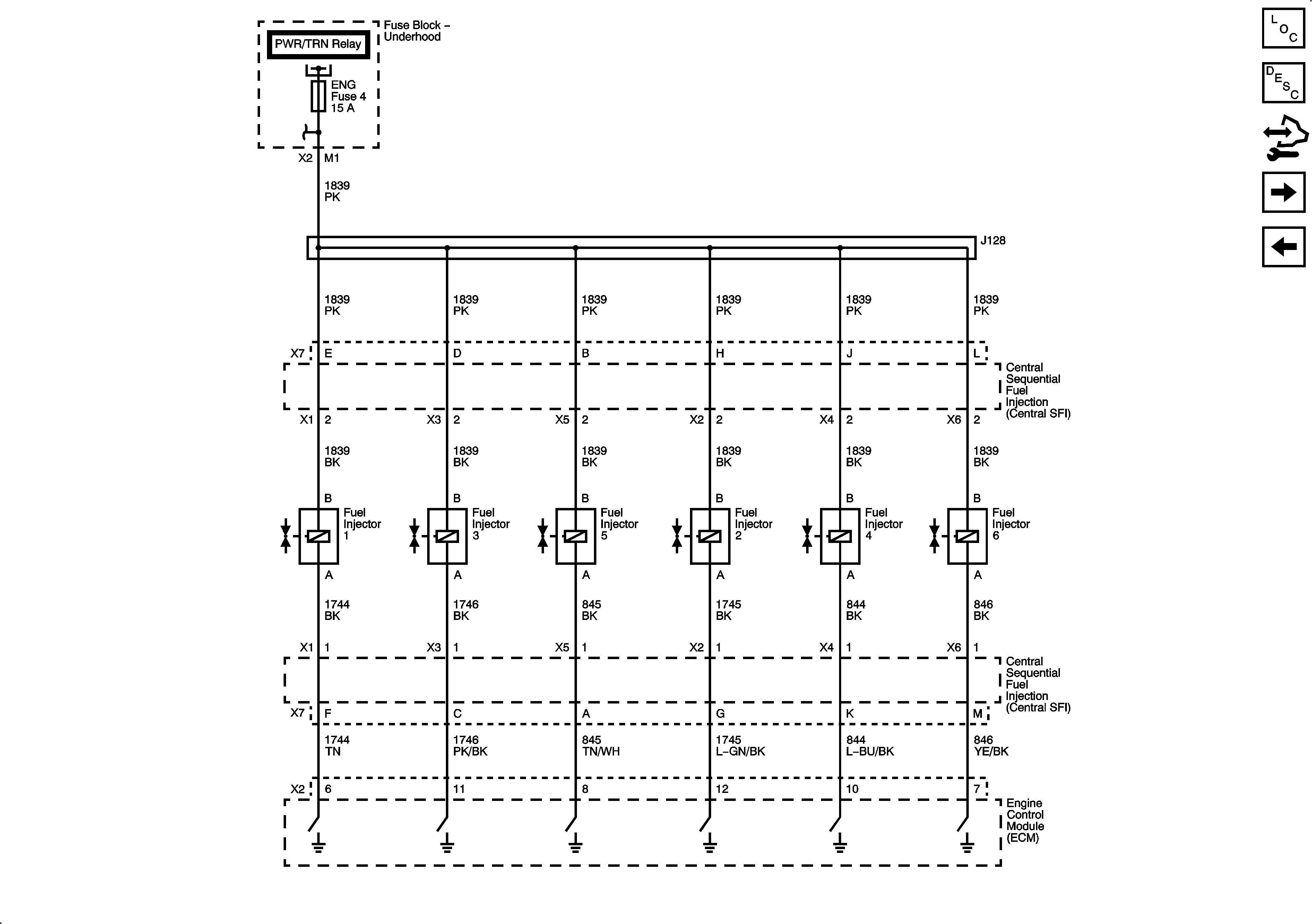
Fuel Controls - Fuel Injectors
Ignition Controls - Sensors
Figure 9:

Fuel Controls - Fuel Injectors


Object Number: 1915231  Size: FS
Master Electrical Component List
Fuel System Description
Control Module References
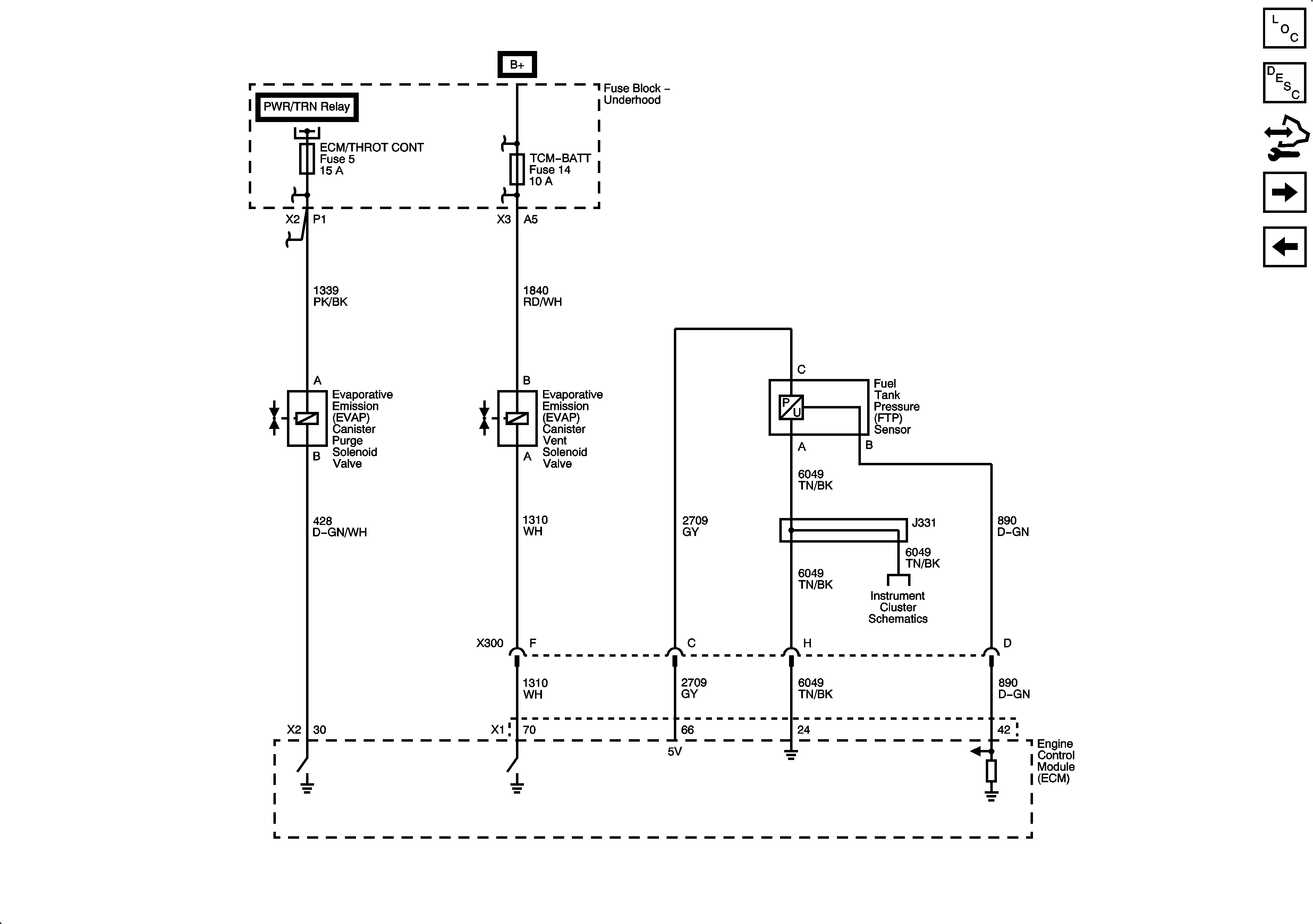
Fuel Controls - EVAP Controls
Fuel Pump Controls
Figure 10:

Fuel Controls - EVAP Controls


Object Number: 1915233  Size: FS
Master Electrical Component List
Evaporative Emission Control System Description
Control Module References
Controlled/Monitored Subsystem References
Fuel Controls - Fuel Injectors
Figure 11:

Controlled/Monitored Subsystem References


Object Number: 1915235  Size: FS
Master Electrical Component List
Engine Control Module Description
Control Module References
Fuel Controls - EVAP Controls