GM Service Manual Online
For 1990-2009 cars only
Makes
🢒
Chevrolet
🢒
1998
🢒
Tahoe 4WD - RHD
🢒
Body and Accessories
🢒
Cruise Control
🢒 Cruise Control Schematics
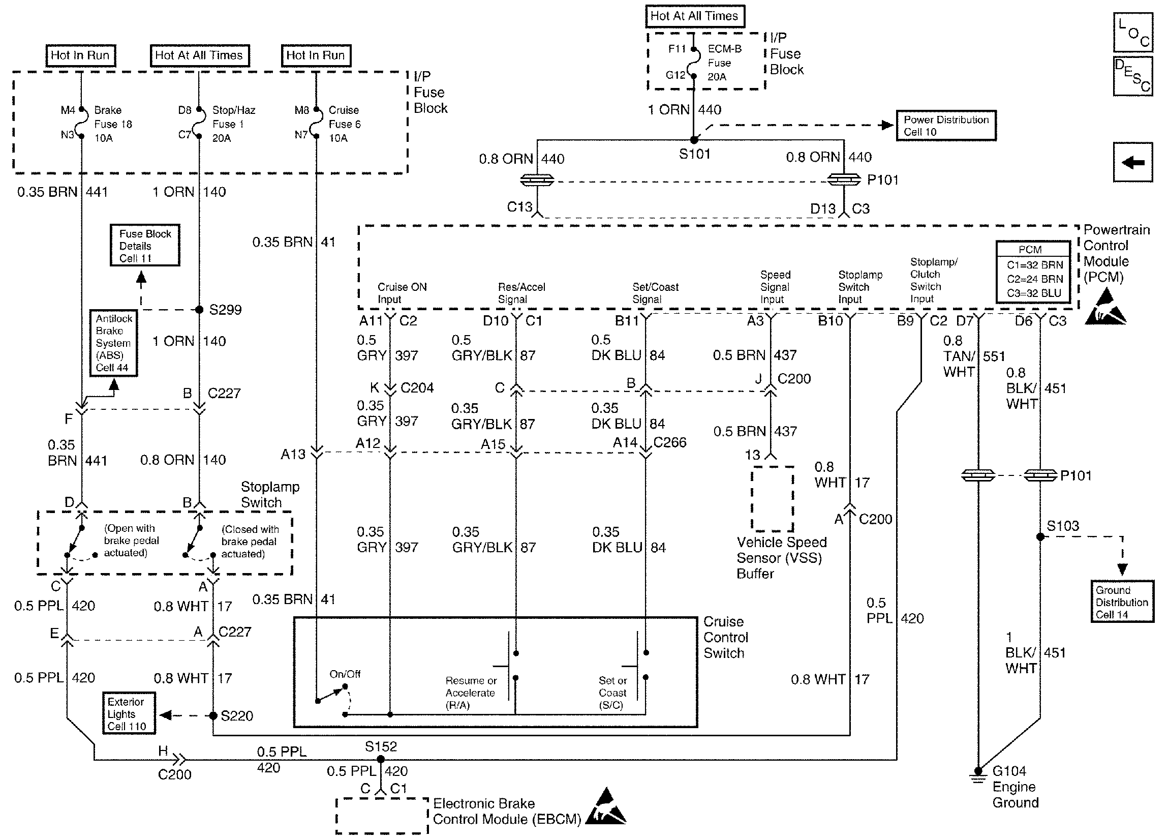
Figure
1:
Cell 34: Diesel
Cruise Control Components
Cruise Control Schematic Icons
Cruise Control Schematic Icons
Cell 34: Gas
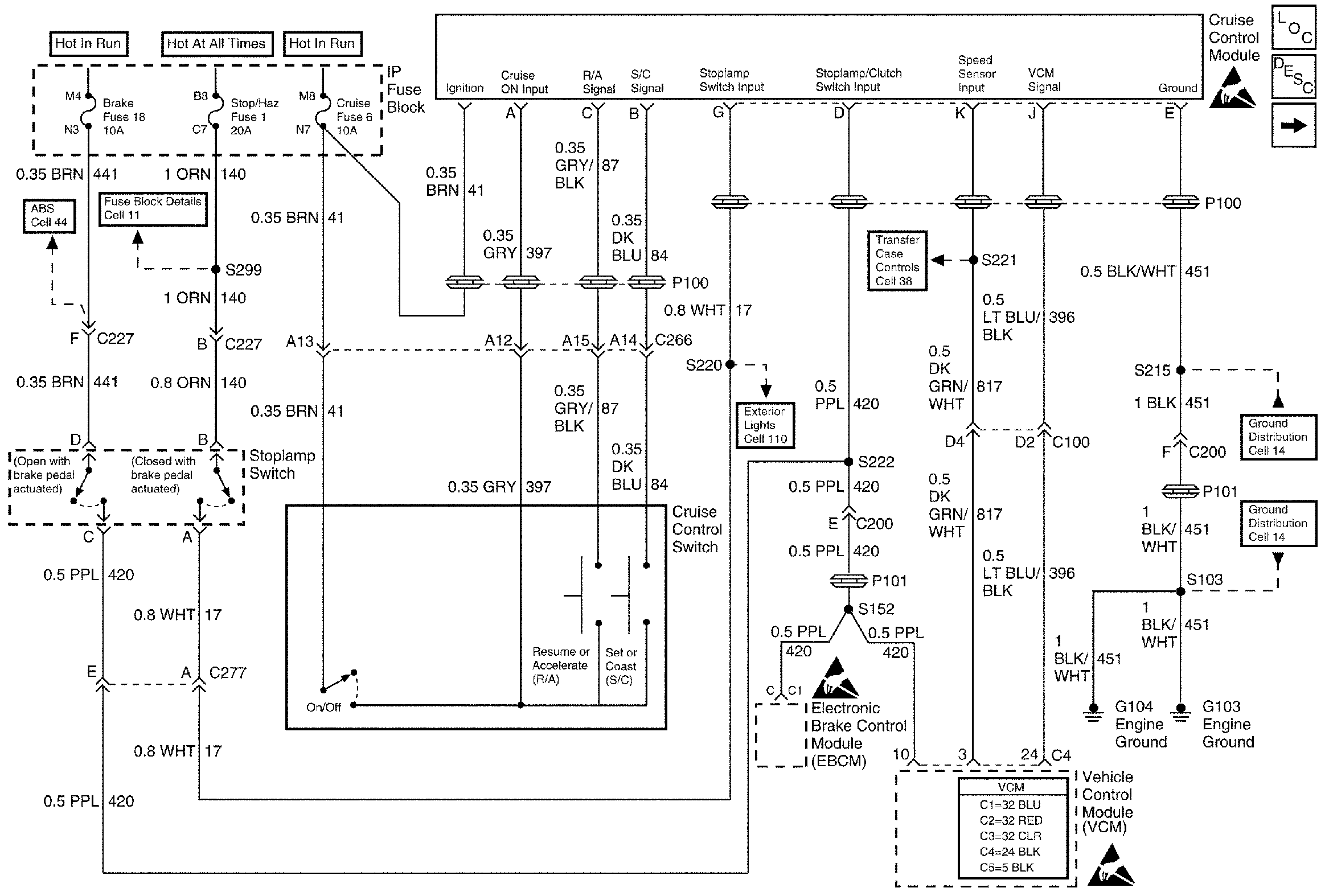
Figure
2:
Cell 34: Gas
Cruise Control Components
Cruise Control Schematic Icons
Cruise Control Schematic Icons
Cruise Control Schematic Icons
Cell 34: Diesel