GM Service Manual Online
For 1990-2009 cars only
Makes
🢒
Chevrolet
🢒
1998
🢒
Tahoe 4WD - RHD
🢒
Body and Accessories
🢒
Seats
🢒 Power Seats Schematics
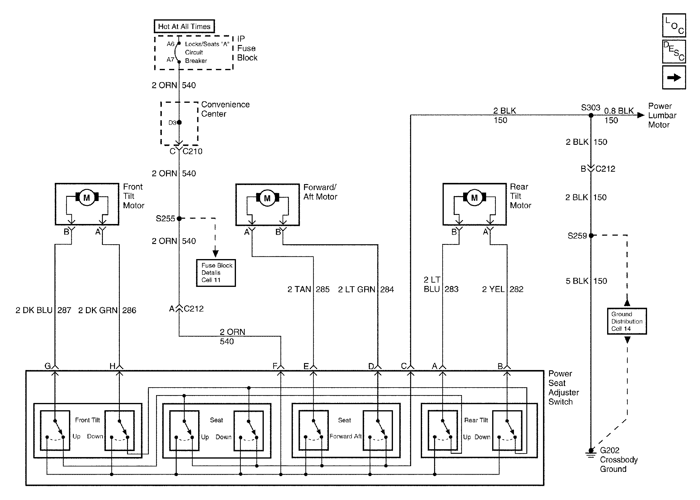
Figure
1:
Cell 140: Adjuster Switch
Power Seat Systems Components
Power Seats Circuit Description
Cell 140: Lumbar
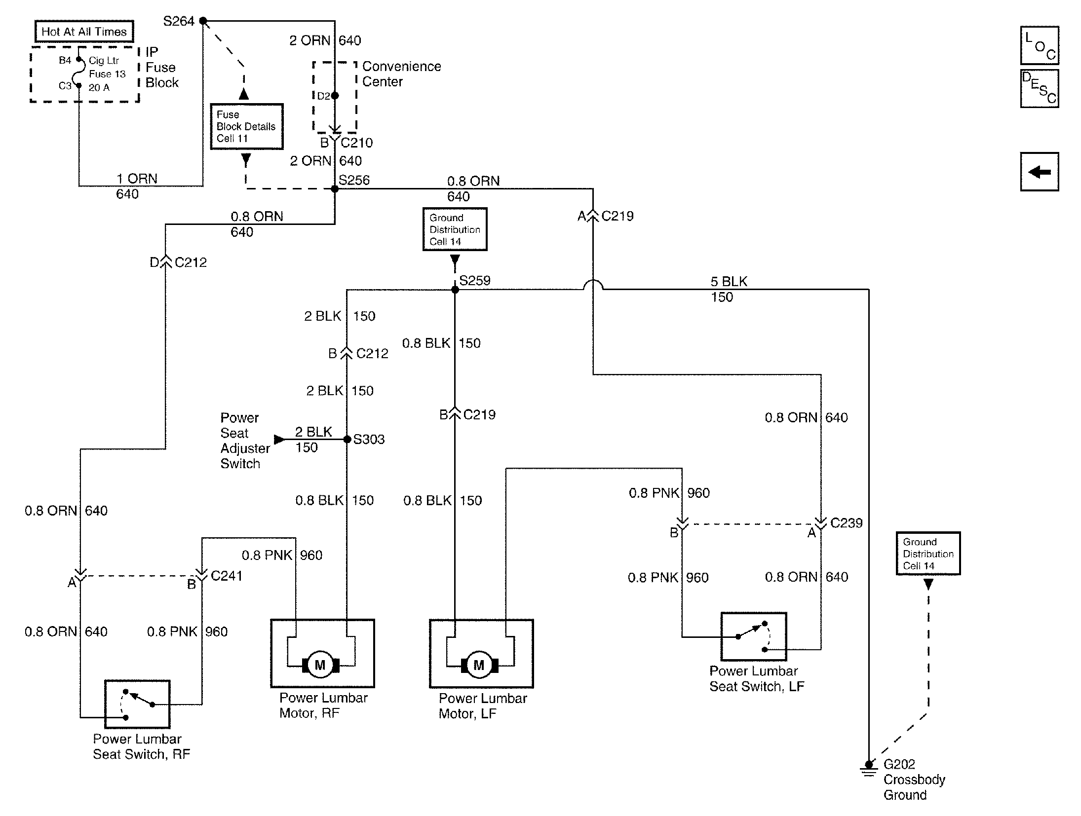
Figure
2:
Cell 140: Lumbar
Power Seat Systems Components
Power Seats Circuit Description
Cell 140: Adjuster Switch