GM Service Manual Online
For 1990-2009 cars only
Makes
🢒
Chevrolet
🢒
2000
🢒
Tahoe Limited
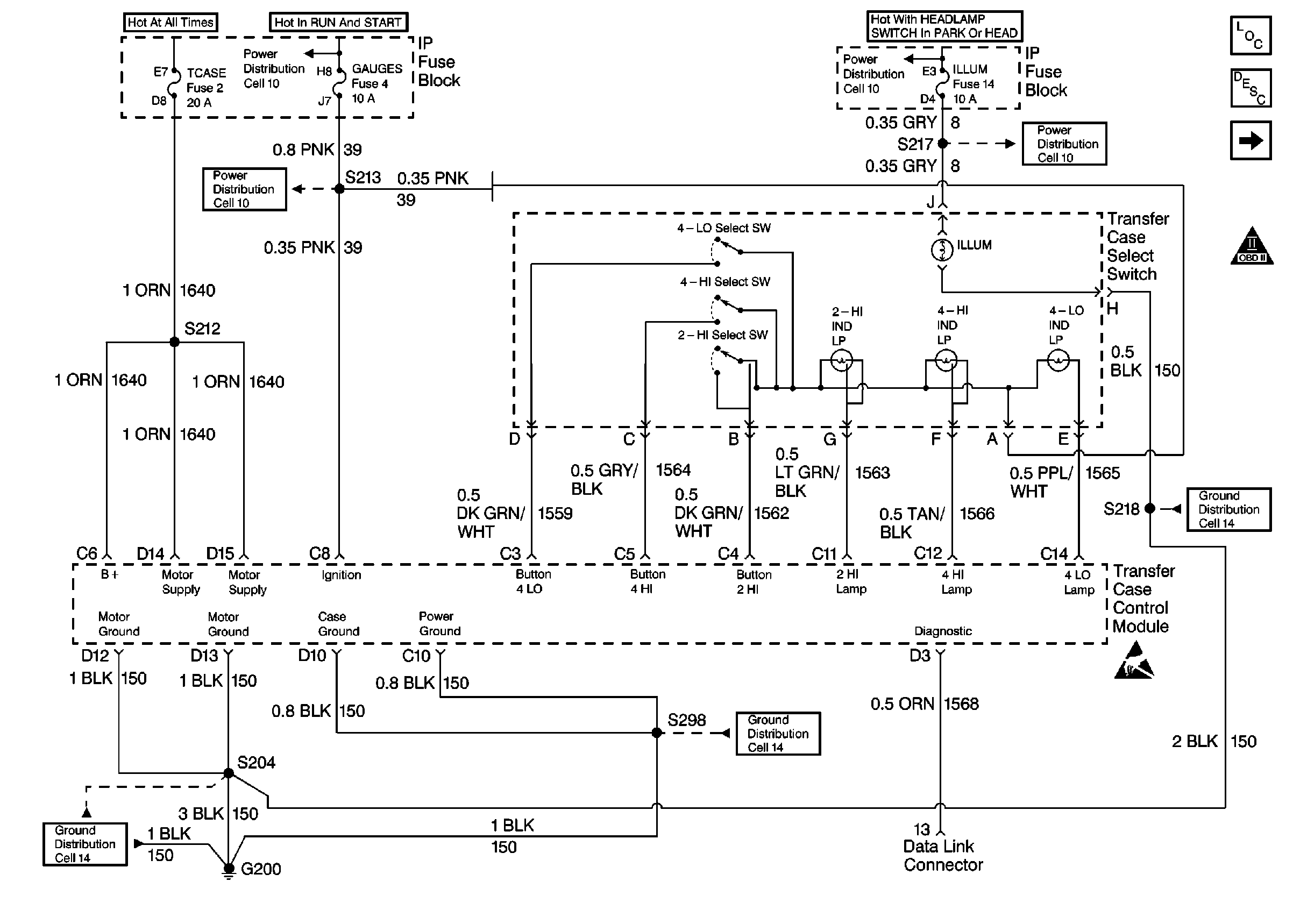
🢒 Select Switch
Select Switch
Select Switch
Cell 10: GAUGES Fuse
Cell 14: G200 (1 of 4)
Cell 14: G200 (4 of 4)
Cell 14: G200 (2 of 4)
Cell 10: ILLUM Fuse
Encoder Motor
OBD II Symbol Description Notice