GM Service Manual Online
For 1990-2009 cars only
Makes
🢒
Chevrolet
🢒
1999
🢒
Tahoe - 2WD
🢒
Body and Accessories
🢒
Lighting Systems
🢒 Headlights Twilight Sentinel/Daytime Running Lights (DRL) Schematics
Headlights Twilight Sentinel/Daytime Running Lights (DRL) Schematics Luxury
Figure
1:
Cell 101: DRL Module, DRL Relay, Headlamps
Lighting Systems Components
Twilight Sentinel Circuit Description
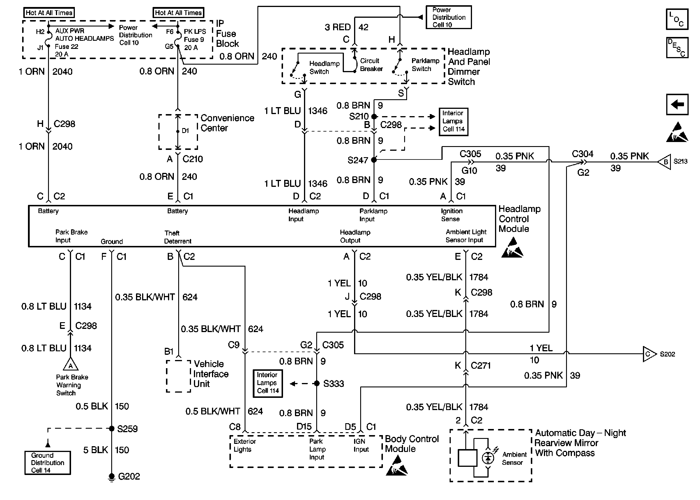
Cell 101: Headlamp and Panel Dimmer Switch, Headlamp Control Module
Handling ESD Sensitive Parts Notice
Handling ESD Sensitive Parts Notice
Cell 101: Headlamp and Panel Dimmer Switch, Headlamp Control Module
Cell 10: GAUGES Fuse
Cell 101: Headlamp and Panel Dimmer Switch, Headlamp Control Module
Cell 103: Fog Lamp Switch, Relay and Lamps
Cell 10: LIGHTING and BATTERY Fuses
Cell 10: IGN A Fuse and Ignition Switch
Indicator Lamps
Indicator Lamps
Cell 103: Fog Lamp Switch, Relay and Lamps
Ignition Switch, DRL Module, G105 and G200
Cell 14: G200 (1 of 4)
Cell 14: G112
Cell 14: G113
Cell 101: Headlamp and Panel Dimmer Switch, Headlamp Control Module
Figure
2:
Cell 101: Headlamp and Panel Dimmer Switch, Headlamp Control Module
Handling ESD Sensitive Parts Notice
Cell 101: DRL Module, DRL Relay, Headlamps
Twilight Sentinel Circuit Description
Lighting Systems Components
Cell 10: LIGHTING and BATTERY Fuses
Fuses, Headlamp and Panel Dimmer Switch and Window Switches
Cell 101: DRL Module, DRL Relay, Headlamps
Fuses, Headlamp and Panel Dimmer Switch and Window Switches
Cell 14: G202 (2 of 4)
Cell 101: DRL Module, DRL Relay, Headlamps
Cell 10: LIGHTING and BATTERY Fuses
Cell 101: DRL Module, DRL Relay, Headlamps
Handling ESD Sensitive Parts Notice
Handling ESD Sensitive Parts Notice