GM Service Manual Online
For 1990-2009 cars only
Makes
🢒
Chevrolet
🢒
2002
🢒
Tahoe - 2WD
🢒
Body and Accessories
🢒
Instrument Panel, Gages, and Console
🢒 Driver Information System Schematics
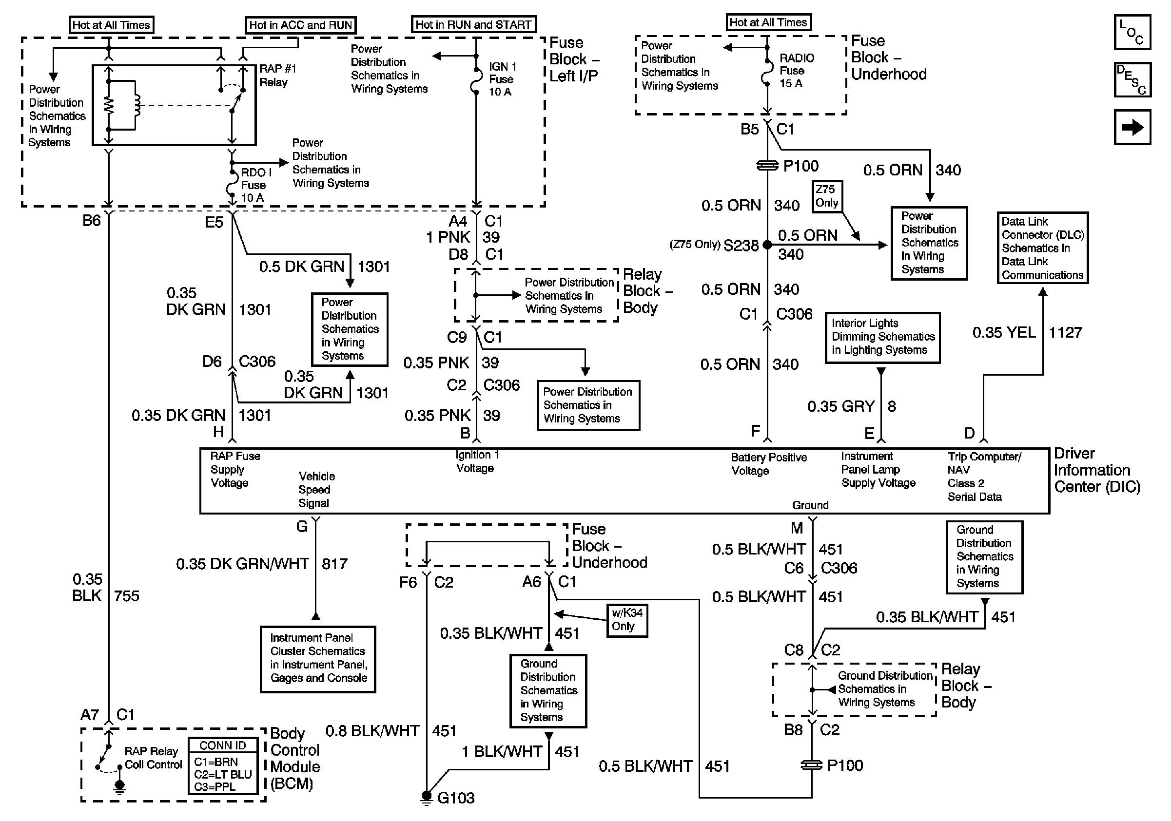
Figure
1:
Driver Information Center
Master Electrical Component List
Driver Information Center (DIC) Description and Operation
Analog Clock (Z75 Only)
IGNITION, RUN, ACCESSORY, and RAP Bus Bars - RAP #1 and RAP #2 Fuses
IGNITION, RUN, ACCESSORY, and RAP Bus Bars - RAP #1 and RAP #2 Fuses
IGNITION, RUN, and START Bus Bar
B+ Bus Bar
PWR WDO Circuit Breakers, RDO I and RAP #2 Fuses
IGN 1, SEO IGN, and AIR BAG Fuses
LED Dimming Control, IPC, Cargo/Fog Lamp Switch and DIC
AIR, RADIO, ECM B, FRT HVAC, and CIGAR Fuses
Splice Pack SP205
Gages, VSS, and Engine Oil Signals
G103, G105, and G106
G103, G105, and G106
G103, G105, and G106
Figure
2:
Analog Clock - Z75 Only
Master Electrical Component List
Driver Information Center (DIC) Description and Operation
Driver Information Center (DIC)
B+ Bus Bar
AIR, RADIO, ECM B, FRT HVAC, and CIGAR Fuses
Power Folding Mirror Switch, Analog Clock and Steering Wheel Controls
G203 - 4 of 4
G203 - 1 of 4