GM Service Manual Online
For 1990-2009 cars only
Makes
🢒
Chevrolet
🢒
2006
🢒
Tahoe - 2WD
🢒
Vehicle Control Systems
🢒
Vehicle DTC Information
🢒 Transfer Case Control Schematics
Figure
1:
Power, Ground, Serial Data , and Switch Inputs
Master Electrical Component List
Transfer Case Description and Operation
Control Module References
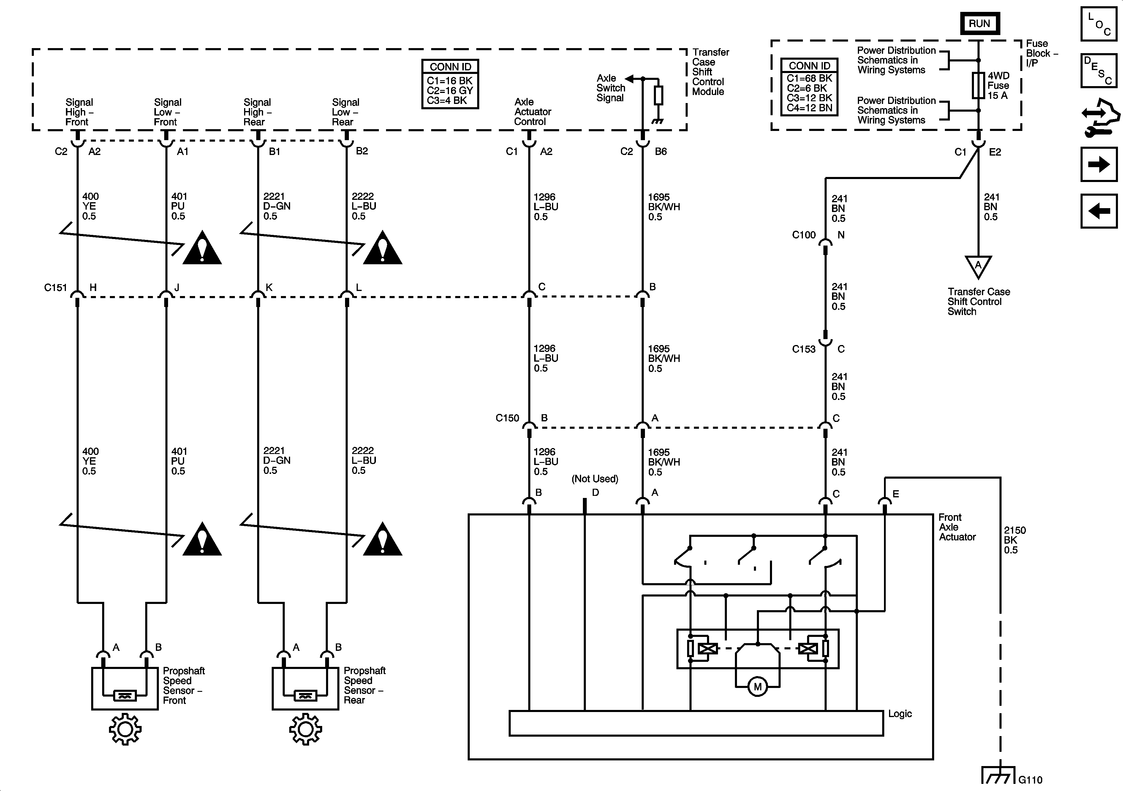
Propshaft Speed Sensors and Front Axle Actuator
Power, Ground, DLC and Splice Pack SP205
Dimming Control and LED Dimming Supply Voltage - 2 of 2
Propshaft Speed Sensors and Front Axle Actuator
G203 2 of 3
Figure
2:
Prop Shaft Speed Sensors and Front Axle Actuator
Master Electrical Component List
Transfer Case Description and Operation
Control Module References
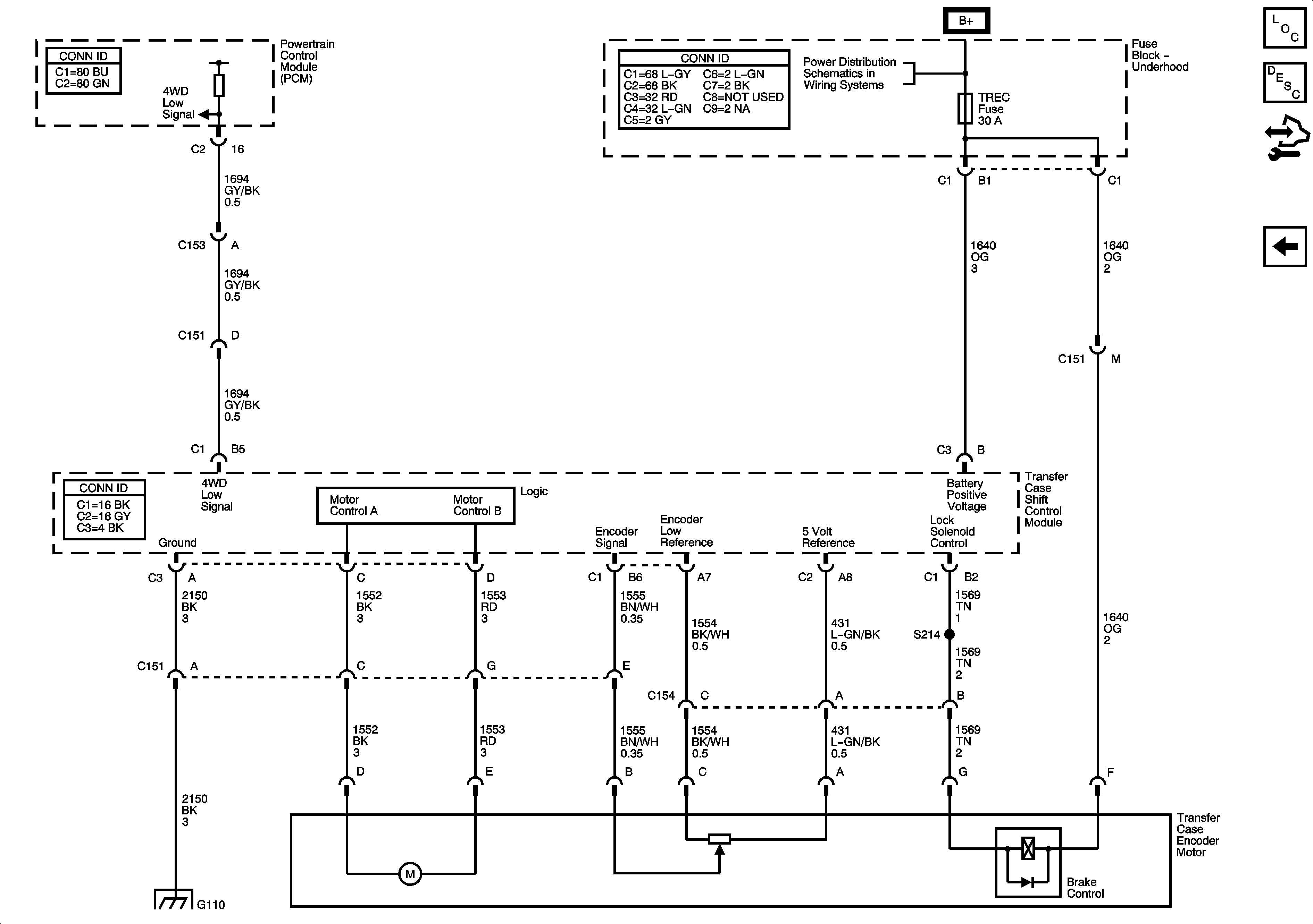
Shift Motor and Encoder Circuits
Power, Ground, Serial Data, and Encoder Circuits
Transfer Case Control Schematic Icons
Ignition Switch - ACCY/RUN/START, RUN, and START Busses, IGN A and CRANK Fuses
BRAKE, CRUISE, IGN 2, HTR/AC, HVAC 1, and 4WD Fuses
Power, Ground, Serial Data, and Encoder Circuits
G101 and G110
Transfer Case Control Schematic Icons
Figure
3:
Shift Motor and Encoder Circuits
Master Electrical Component List
Transfer Case Description and Operation
Control Module References
Propshaft Speed Sensors and Front Axle Actuator
B+ Bus - 1 of 2
G101 and G110