GM Service Manual Online
For 1990-2009 cars only

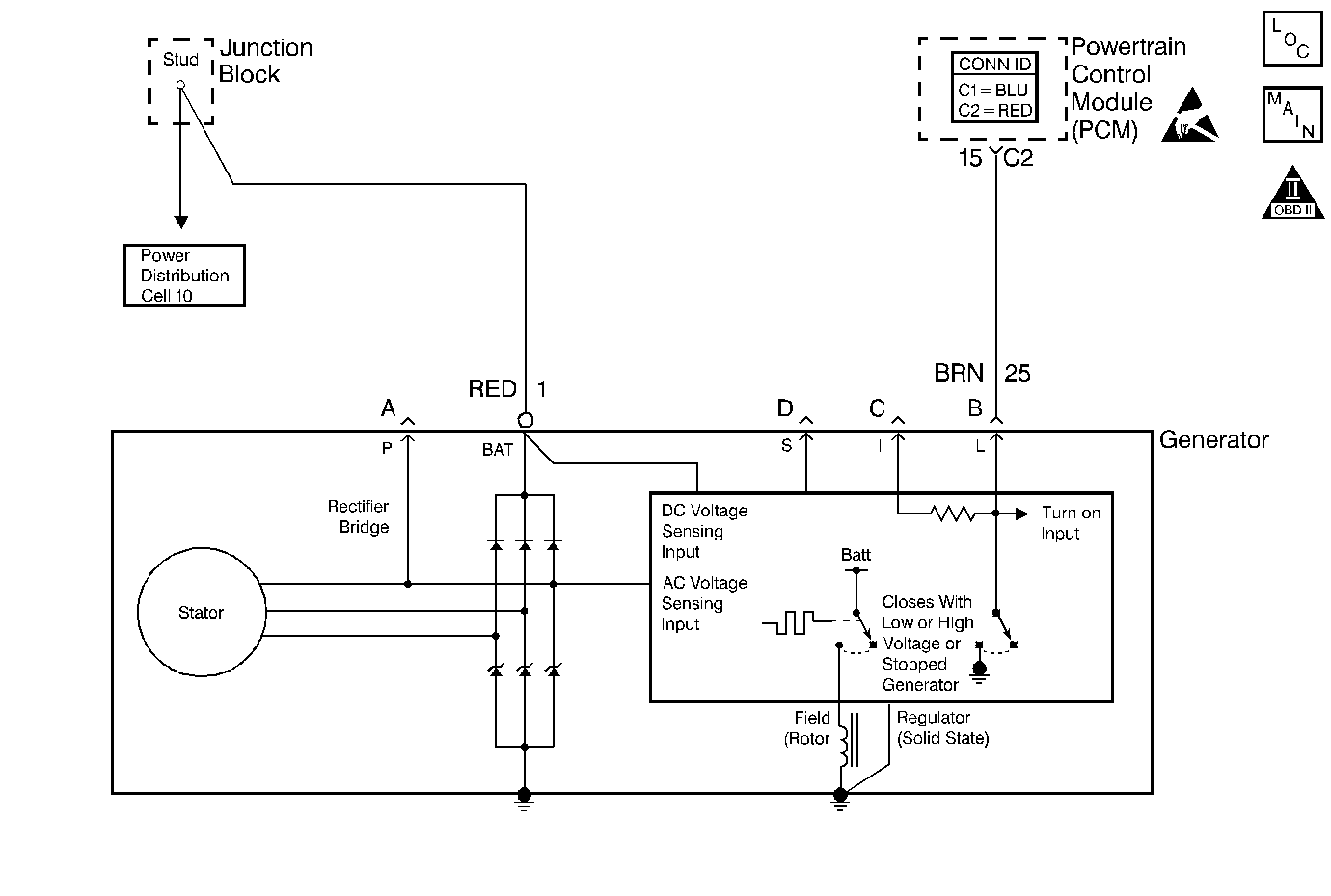
Object Number: 348736  Size: MF
Engine Controls Component Views
Engine Controls Schematics
OBD II Symbol Description Notice
Handling ESD Sensitive Parts Notice

Circuit Description

The L-terminal circuit from the generator is a discrete circuit into the powertrain control module (PCM). The PCM supplies the ignition voltage to the generator lamp feed. This ignition voltage is pulled low by the generator once the ignition switch supplies ignition 1 voltage. The voltage stays low until the generator turns. When the generator is up and running, the PCM detects ignition voltage. Therefore, with no failures with the vehicles charging system, the lamp terminal circuit will go low 0 volts when the ignition switch is powered up and then goes to the ignition voltage after the engine is started.

When the charging system detects a fault such as a circuit shorted to ground , the instrument panel cluster (IPC) displays a message.

Conditions for Running the DTC

Engine operating

Conditions for Setting the DTC

The PCM detects an improper voltage on the generator L- terminal circuit.

Action Taken When the DTC Sets

    • The powertrain control module (PCM) stores the DTC information into memory when the diagnostic runs and fails.
    • The malfunction indicator lamp (MIL) will not illuminate.
    • The PCM records the operating conditions at the time the diagnostic fails. The PCM stores this information in the Failure Records.

Conditions for Clearing the DTC

    • A last test failed, or current DTC, clears when the diagnostic runs and does not fail.
    • A history DTC will clear after 40 consecutive warm-up cycles, if no failures are reported by this or any other non-emission related diagnostic.
    • Use a scan tool in order to clear the DTC.

Diagnostic Aids

Important: Remove any debris from the PCM connector surfaces before servicing the PCM. Inspect the PCM connector gaskets when diagnosing or replacing the PCM. Ensure that the gaskets are installed correctly. The gaskets prevent water intrusion into the PCM.

    • The following may cause an intermittent:
       - Poor connections -- Check for adequate terminal tension. Refer to Testing for Intermittent Conditions and Poor Connections in Wiring Systems.
       - Corrosion
       - Mis-routed harness
       - Rubbed through wire insulation
       - Broken wire inside the insulation
    • For an intermittent, refer to Symptoms .
    • A generator fault, such as a shorted output diode, malfunctioning regulator, open or shorted rotor may cause a low battery charge. Refer to Diagnostic System Check - Engine Electrical in Engine Electrical for further information and generator diagnosis.
    • Use a scan tool in order to diagnosis the generator circuits. A scan tool displays Generator L-Terminal Inactive when there is a problem with the L-terminal circuit.

Test Description

The numbers below refer to the step numbers on the Diagnostic Table.

  1. This step determines if a fault is present.

  2. A poor connection at the generator causes no output.

Step

Action

Value(s)

Yes

No

1

Did you perform the Powertrain On-Board Diagnostic (OBD) System Check?

--

Go to Step 2

Go to Powertrain On Board Diagnostic (OBD) System Check

2

  1. Install a scan tool.
  2. Idle the engine.
  3. Monitor the generator L-terminal parameter using a scan tool.

Does the scan tool display the generator L-terminal as Inactive?

--

Go to Step 3

Go to Diagnostic Aids

3

Probe the generator battery feed circuit using the test lamp connected to ground. Refer to Measuring Voltage in Wiring Systems.

Does the test lamp illuminate?

--

Go to Step 4

Go to Diagnostic System Check - Engine Electrical in Engine Electrical.

4

  1. Disconnect the electrical connector from the generator.
  2. Start the engine.
  3. Measure the voltage to ground at the generator harness connector terminal B using the DMM. Refer to Measuring Voltage in Wiring Systems .

Is the voltage the same as or more than the specified value?

10 V

Go to Step 11

Go to Step 5

5

  1. Turn OFF the ignition.
  2. Disconnect the PCM connector C2. Refer to Powertrain Control Module Replacement .
  3. Test continuity from the generator circuit at the PCM harness connector to the B terminal of the generator harness connector using the DMM J 39200 . Refer to Testing for Continuity in Wiring Systems .

Does the DMM indicate continuity?

--

Go to Step 6

Go to Step 8

6

Test continuity from terminal B at the generator harness connector to battery ground using the DMM. Refer to Testing for Continuity in Wiring Systems .

Does the DMM indicate continuity?

--

Go to Step 7

Go to Step 9

7

Repair the short to ground in the generator circuit. Refer to Wiring Repairs in Wiring Systems .

Is the repair complete?

--

Go to Step 13

--

8

Repair the open or high resistance in the generator circuit. Refer to Wiring Repairs in Wiring Systems .

Is the repair complete?

--

Go to Step 13

--

9

Inspect the terminal contact tension at the PCM harness connector. Refer to Testing for Intermittent Conditions and Poor Connections in Wiring Systems .

Did you find and correct the condition?

--

Go to Step 13

Go to Step 10

10

Important:: Program the replacement PCM.

Replace the PCM. Refer to Powertrain Control Module Replacement .

Is the action complete?

--

Go to Step 13

--

11

  1. Inspect the terminal contact tension at the generator electrical connector. Refer to Testing for Intermittent Conditions and Poor Connections in Wiring Systems.
  2. If you find a poor connection, repair the connection as necessary. Refer to Connector Repairs in Wiring Systems .

Did you find and correct the condition?

--

Go to Step 13

Go to Step 12

12

Repair or replace the generator. Refer to Generator Replacement in Engine Electrical.

Is the action complete?

--

Go to Step 13

--

13

  1. Select the Diagnostic Trouble Code (DTC) option and the Clear DTC Information option using the scan tool.
  2. Idle the engine at the normal operating temperature.
  3. Select the Diagnostic Trouble Code (DTC) option and the Specific DTC option, then enter the DTC number using the scan tool.
  4. Operate the vehicle within the Conditions for Running this DTC as specified in the supporting text, if applicable.

Does the scan tool indicate that this test ran and passed?

--

Go to Step 14

Go to Step 2

14

Select the Capture Info option and the Review Info option using the scan tool.

Does the scan tool display any DTCs that you have not diagnosed?

--

Go to the applicable DTC table

System OK