GM Service Manual Online
For 1990-2009 cars only
Figure 1:

Power, Ground, Serial Data - w/o Traction Assist


Object Number: 699387  Size: FS
Master Electrical Component List
ABS Description and Operation
Speed Sensor Signals - w/o Traction Assist
IGNITION, RUN, ACCESSORY, and RAP Bus Bars, RAP #1 and RAP #2 Fuses
B+ Bus Bar
G100 and G110
SP205
Cruise Control Module (CCM), Clutch Pedal Position (CPP) Switch, Stoplamp Switch
Figure 2:

Speed Sensor Signals - w/o Traction Assist


Object Number: 699393  Size: FS
Master Electrical Component List
ABS Description and Operation
Power, Ground, Serial Data - w/Traction Assist
Power, Ground, Serial Data - w/o Traction Assist
Transfer Case Control Schematics
Figure 3:

Power, Ground, Serial Data - w/Traction Assist


Object Number: 699395  Size: FS
Master Electrical Component List
ABS Description and Operation
Speed Sensor Signals and Traction Control Switch - w/Traction Assist
Speed Sensor Signals - w/o Traction Assist
IGNITION, RUN, ACCESSORY, and RAP Bus Bars, RAP #1 and RAP #2 Fuses
B+ Bus Bar
SP205
G100 and G110
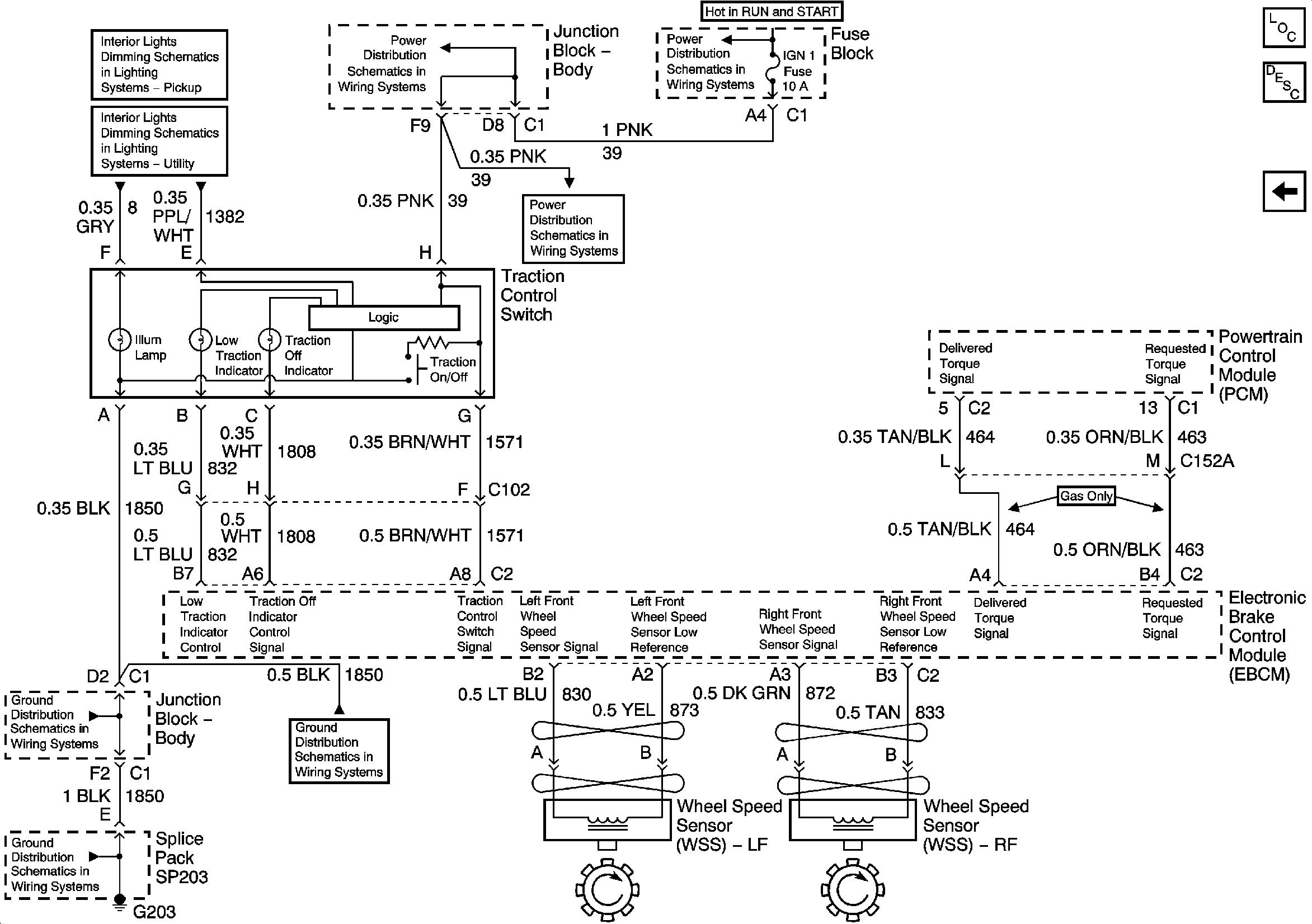
Figure 4:

Speed Sensor Signals and Traction Control Switch - w/Traction Assist


Object Number: 699399  Size: FS
Master Electrical Component List
ABS Description and Operation
Power, Ground, Serial Data - w/Traction Assist
IGNITION, RUN, and START Bus Bar
IGN 1, AIR BAG, and SEO IGN Fuses
IGN 1, AIR BAG, and SEO IGN Fuses
Dimming Control, Traction Control, Fog Lamp and Selectable Ride Switches
Transfer Case Shift Control and Traction Control Switches and IPC
G203 - 3 of 4 - Base Pickup
G203 - 1 of 4
G203 - 3 of 4 - Base Pickup