GM Service Manual Online
For 1990-2009 cars only

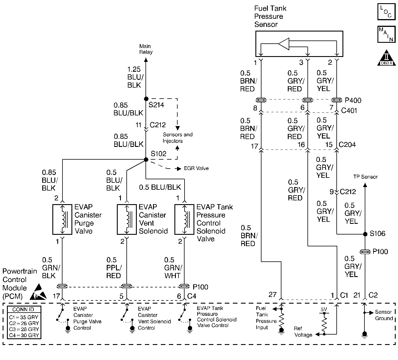
Object Number: 490769  Size: LF
EGR Valve and EVAP Controls
OBD II Symbol Description Notice
Handling ESD Sensitive Parts Notice

Circuit Description

The EVAP control system leak detection diagnostic strategy is based on applying vacuum to the EVAP system and monitoring vacuum decay. The powertrain control module (PCM) monitors the vacuum level via the fuel tank pressure sensor input. The PCM turns ON the EVAP canister purge valve and the EVAP vent solenoid, allowing engine manifold pressure (vacuum) to draw a small vacuum on the entire evaporative emission system. If a sufficient vacuum cannot be sustained over a given period of time, a small leak (or a malfunction) is suspected and a DTC P0440 sets.

The evaporative emission (EVAP) system as defined by federal regulation includes the following components:

    • Fuel tank
    • EVAP vent solenoid
    • Fuel tank pressure sensor
    • Fuel pipes and hoses
    • Vapor lines
    • Fuel filler cap
    • Fuel tank pressure control valve
    • Evaporative emission canister
    • Purge lines
    • EVAP canister purge valve

Conditions for Running the DTC

    • The ignition is ON
    • The engine is running
    • The engine is operating in closed loop

Conditions for Setting the DTC

Fuel tank pressure change:

    • Engine coolant temperature is between 70°C (158°F) and 110°C (230°F).
    • Intake air temperature is between -7°C (19°F) and 70°C (158°F).
    • Barometric pressure is more than 75 kPa.
    • Engine speed is between 1,000 and 3,000 RPM (A/T), 1,000 and 3,500 RPM (M/T).
    • Fuel tank level is less than 75 percent.
    • Purge accumulation time is more than 360 seconds.

Diagnostic may take up to 20 minutes to run.

Action Taken When the DTC Sets

    • The malfunction indicator lamp (MIL) will illuminate after two consecutive ignition cycles in which the diagnostic runs with the fault active.
    • The PCM will record operating conditions at the time the diagnostic fails. This information will be stored in the Freeze Frame buffer.

Conditions for Clearing the MIL/DTC

    • The MIL will turn OFF after three consecutive drive cycles without a fault present.
    • A DTC will clear after 40 consecutive warm-up cycles without a fault.
    • DTCs can be cleared by using a scan tool or by disconnecting the PCM battery feed.

Diagnostic Aids

A DTC P0440 is more likely to set during city driving. Avoid operating the vehicle for long periods on the highway when validating a DTC P0440.

The EVAP purge diagnostic checks for many of the faults that can cause a DTC P0440 to set. If the EVAP purge test passes the cause of the DTC P0440 is probably intermittent. Clear the DTCs. Road test the vehicle while monitoring the EVAP purge test in the MIL/System Status selection under System Information on the scan tool. When the EVAP purge test indicates complete with a YES status, check for a DTC P0440 under Last Test Failed. If there is no DTC P0440 indicated, the DTC is intermittent and the purge system diagnostic is indicating OK at this time.

Check for any of the following conditions:

    • Cracked or punctured EVAP canister
    • A damaged or disconnected source vacuum line, EVAP purge line, vent hose or fuel tank vapor line
    • A faulty or erratic fuel level sensor can cause a DTC P0440 to set
    • A faulty or erratic fuel tank pressure sensor can cause a DTC P0440 to set
    • A faulty EVAP canister purge valve
    • A faulty EVAP canister vent solenoid
    • A faulty EVAP tank pressure control solenoid vacuum valve

For functional checks of the components listed above, refer to Evaporative Emission Control System Diagnosis .

An intermittent malfunction may be caused by a fault in any of the EVAP control system electrical circuits. Inspect the wiring harness and components for any of the following conditions:

    • Backed out terminals
    • Improper mating of terminals
    • Broken electrical connector locks
    • Improperly formed or damaged terminals
    • Faulty terminal to wire connections
    • Physical damage to the wiring harness
    • A broken wire inside the insulation
    • Corrosion of electrical connections, splices, or terminals

If the DTC P0440 is intermittent, driving the vehicle under the following conditions can verify whether the fault is present. Perform the scan tool Clear DTC Information function. Road test the vehicle while monitoring the DTC P0440 diagnostic on the scan tool under the Not Ran Since Code Cleared selection in the DTC Information menu. If a DTC P0440 appears in the Not Ran Since Code Cleared list, the P0440 diagnostic has not yet run. When the DTC P0440 does not appear in the Not Ran Since Code Cleared list, the P0440 diagnostic has run. If the MIL is NOT ILLUMINATED, and there is no PENDING DTC Status in DTC Information, the P0440 diagnostic has passed. DTCs MUST BE CLEARED in order to view the CURRENT STATUS of the Not Ran Since Code Cleared list. DO NOT FORGET that the Not Ran Since Code Cleared list only indicates that the test has run, not whether the test passed or failed. The DTC Information screen must be checked for CURRENT or PENDING status, in order to determine the outcome of the diagnostic test involved.

If you duplicate the DTC P0440, the information included in the Freeze Frame data can be useful in determining vehicle operating conditions when the DTC was first set.

Test Description

The numbers below refer to the step numbers in the diagnostic table.

  1. The Powertrain OBD System Check prompts the technician to complete some basic checks and to store the Freeze Frame data on the scan tool if applicable. This creates an electronic copy of the data taken when the fault occurred. The information is then stored in the scan tool for later reference.

  2. If any other EVAP DTCs except a DTC P0455 are set, diagnose those DTCs first.

  3. This step checks the operation of the EVAP tank pressure control solenoid valve. The EVAP tank pressure control solenoid valve output control is disabled by the PCM when any DTCs are stored and when engine speed is indicated.

  4. This step checks the EVAP tank pressure control solenoid valve control circuit. A short to ground will keep the EVAP tank pressure control solenoid vacuum valve open and cause the system to fail. The EVAP tank pressure control solenoid valve output control is disabled by the PCM when any DTCs are stored and when engine speed is indicated.

  5. This step checks the components that supply manifold vacuum to the EVAP canister purge valve.

  6. This step checks the operation of the EVAP canister purge valve. The EVAP canister purge valve duty cycle control is disabled by the PCM when any DTCs are stored and when engine speed is indicated.

  7. This step checks the operation of the EVAP canister vent solenoid. The EVAP canister vent solenoid output control is disabled by the PCM when any DTCs are stored and when engine speed is indicated.

  8. This step checks the EVAP canister vent solenoid control circuit. The EVAP canister vent solenoid output control is disabled by the PCM when any DTCs are stored and when engine speed is indicated.

  9. This step uses tools from the EVAP Pressure/Purge Cart Diagnostic Station, in order to determine whether EVAP control system is sealed sufficiently to be pressurized. Any leak that is found must be located and repaired before continuing with the diagnosis.

  10. Use the ultrasonic leak detector in order to locate any leaks after pressurizing the EVAP system.

  11. This step checks the EVAP canister for blockage or restrictions.

  12. The DTC P0440 diagnostic can be monitored on the scan tool under the MIL/System Status selection of System Information. When the EVAP purge test displays a YES status (indicating that the purge system diagnostic is completed) check for a DTC P0440 in the Last Test Failed screen of the scan tool. If there is no DTC P0440 displayed the EVAP purge system diagnostic has run and passed, indicating that no malfunction was present this time. DTCs MUST BE CLEARED in order to view the CURRENT STATUS of the system diagnostics being performed. Do not forget that the MIL/System Status tests only indicate that the test has run, not whether the test passed or failed. The Last Test Failed screen must be checked for related DTCs in order to determine the outcome of the diagnostic test involved.

Step

Action

Value(s)

Yes

No

1

Did you perform the Powertrain On-Board Diagnostic (OBD) System Check?

--

Go to Step 2

Go to Powertrain On Board Diagnostic (OBD) System Check

2

Are any other EVAP codes set with the exception of the P0455?

--

Go to Diagnostic Trouble Code (DTC) List

Go to Step 3

3

Visually inspect the entire EVAP control system for any of the following conditions:

    • Loose hose connections
    • Damaged or deteriorated hoses
    • Clogged hoses
    • Missing or damaged components
    • Faulty terminal (electrical) connections on any related components
    • Loose or faulty fuel cap

Was a problem found?

--

Go to Step 21

Go to Step 4

4

Caution: Do not breathe the air through the EVAP component tubes or hoses. The fuel vapors inside the EVAP components may cause personal injury.

  1. Remove the fuel tank pressure control valve.
  2. Important: There will be some resistance, but air should flow steadily.

  3. Blow air through the valve from the canister port.

Did the air flow through the valve to the tank port side?

--

Go to Step 5

Go to Step 29

5

Important: The fuel tank pressure control valve will not allow air to flow from the tank side port to the canister side port until the pressure on the tank port side is more than 3.5 kPa (0.5 psi).

  1. Blow hard through the valve from the tank port side. Air should flow through the valve to the canister port.
  2. Apply the specified value of vacuum to the vacuum port of the fuel tank pressure control valve, using a hand held vacuum pump.
  3. With the vacuum applied, blow gently through the tank side port. Air should flow easily through to the canister port.

Did the fuel tank pressure control valve pass both checks?

51 kPa (15 in Hg)

Go to Step 6

Go to Step 29

6

  1. Turn ON the ignition, leaving the engine OFF.
  2. Command the EVAP tank pressure control solenoid valve ON with the scan tool.
  3. Disconnect the vacuum hoses from the EVAP tank pressure control solenoid valve.
  4. Blow air through the fuel tank pressure control valve side of the EVAP tank pressure control solenoid valve.

Did the air pass through the valve and out the manifold vacuum side?

--

Go to Step 7

Go to Step 8

7

  1. Check the vacuum hoses and the intake manifold port for any of the following conditions:
  2. • Plugged
    • Cracks
    • Leaks
  3. Repair any problems found in the checks above.

Was a repair necessary?

--

Go to Step 35

Go to Step 10

8

  1. Turn OFF the ignition.
  2. Disconnect the EVAP tank pressure control solenoid valve electrical connector.
  3. Turn ON the ignition, leaving the engine OFF.
  4. Probe the electrical terminal 1, harness side, with a test lamp connected to ground.

Did the test lamp illuminate?

--

Go to Step 9

Go to Step 23

9

  1. Probe the electrical connector terminal 2 (harness side) with the test lamp connected to B+.
  2. Command the EVAP tank pressure control solenoid valve OFF with the scan tool. The test lamp should not illuminate.
  3. Command the EVAP tank pressure control solenoid valve ON with the scan tool. The test lamp should illuminate.

Does the test lamp indicate that the EVAP tank pressure control solenoid valve control circuit passed both checks?

--

Go to Step 33

Go to Step 32

10

  1. Check for any of the following conditions at the EVAP canister purge valve:
  2. • No manifold vacuum from the intake manifold vacuum port
    • Leaking or damaged vacuum hoses
    • Clogged or restricted vacuum hoses or passages
  3. Repair any problems found in the checks above.

Was a repair necessary?

--

Go to Step 35

Go to Step 11

11

  1. Turn ON the ignition, leaving the engine OFF.
  2. Disconnect the EVAP canister purge valve vacuum hoses from the intake manifold and from the EVAP canister.
  3. Blow air into the EVAP canister purge valve vacuum hose that was disconnected from the EVAP canister. Air should not pass through the EVAP canister purge valve and exit from the intake manifold hose.
  4. Command the EVAP canister purge valve ON and adjust the duty cycle to 100 percent with the scan tool.
  5. Blow air into the EVAP canister purge valve vacuum hose that was disconnected from the EVAP canister. Air should pass through the EVAP canister purge valve and exit from the intake manifold hose.

Did the EVAP canister purge valve pass both inspections?

--

Go to Step 14

Go to Step 12

12

  1. Turn ON the ignition, leaving the engine OFF.
  2. Probe the BLU/BLK wire at the EVAP canister purge valve electrical connector terminal 1 with a test lamp connected to ground.

Did the test lamp illuminate?

--

Go to Step 13

Go to Step 23

13

  1. Probe the EVAP canister purge valve control circuit at the EVAP canister purge valve electrical connector with a test lamp connected to B+.
  2. Command the EVAP canister purge valve ON, with the scan tool. Adjust the duty cycle from 0 to 100 percent while monitoring the test lamp.

Did the test lamp flash and then illuminate fully as the duty cycle reached 100 percent?

--

Go to Step 31

Go to Step 30

14

  1. Turn OFF the ignition.
  2. Remove the canister hose from the EVAP canister vent solenoid.
  3. Apply the specified value of vacuum to the canister side of the EVAP canister vent solenoid using a hand vacuum pump.

Does the solenoid hold vacuum?

51 kPa (15 in Hg)

Go to Step 27

Go to Step 15

15

  1. Turn ON the ignition, leaving the engine OFF.
  2. Command the EVAP canister vent solenoid ON using a scan tool.
  3. Apply the specified value of vacuum to the canister side of the EVAP canister vent solenoid using a hand vacuum pump.

Does the solenoid hold vacuum?

51 kPa (15 in Hg)

Go to Step 16

Go to Step 17

16

While the EVAP canister vent solenoid is still holding vacuum from step 15, use the scan tool to command the EVAP canister vent solenoid OFF.

Did the vacuum drop to the specified value?

0 kPa (0 in Hg)

Go to Step 19

Go to Step 24

17

  1. Turn OFF the ignition.
  2. Disconnect the EVAP canister vent solenoid electrical connector.
  3. Turn ON the ignition, leaving the engine OFF.
  4. Probe terminal 1 (harness side) of the EVAP canister vent solenoid with a test lamp connected to ground.

Did the test lamp illuminate?

--

Go to Step 18

Go to Step 23

18

  1. Command the EVAP canister vent solenoid ON with the scan tool.
  2. Probe terminal 2, harness side, of the EVAP canister vent solenoid with a test lamp connected to B+.

Did the test lamp illuminate?

--

Go to Step 28

Go to Step 26

19

  1. Turn ON the ignition, leaving the engine OFF.
  2. Remove the fuel cap and install the J 41415-30 Gas Cap Adapter.
  3. Connect the J 41413 EVAP Pressure/Purge Diagnostic Station to the gas cap adapter.
  4. Apply vacuum to the tank pressure control valve vacuum port using a hand vacuum pump.
  5. Command the EVAP canister vent solenoid ON with the scan tool.
  6. Pressurize the EVAP system to the first specified value using the J 41413 EVAP Pressure/Purge Diagnostic Station. Monitor the pressure using the gauge on the cart.
  7. Turn the rotary switch on the J 41413 EVAP Pressure/Purge Diagnostic Station to the HOLD position and observe the EVAP pressure gauge.

Does the pressure decrease to less than the second specified value within 2 minutes?

28 mm Hg (15 in Hg)

18.6 mm Hg (10 in Hg)

Go to Step 20

Go to Step 22

20

  1. With step 19 conditions met, continually attempt to pressurize the EVAP system to the specified value.
  2. Locate any leaks in the EVAP system using the J 41416 Ultrasonic Leak Detector. In order to examine the top tank connections, partially lower the fuel tank.

Did you find any leaks?

56 mm Hg (30 in Hg)

Go to Step 21

Go to Step 22

21

Replace any leaking or faulty EVAP control system components.

Is the action complete?

--

Go to Step 35

--

22

  1. Disconnect the vacuum hoses from the EVAP canister and block the vent solenoid port.
  2. Using a hand held vacuum pump connected to the tank port, attempt to obtain the specified value of the vacuum pressure. The pressure should bleed through the canister and out the purge port with no restrictions.

Did the vacuum gauge read any pressure?

18.6 mm Hg (10 in Hg)

Go to Step 25

Go to Diagnostic Aids

23

Repair the open in the ignition positive voltage circuit between terminal 1 and the main relay. Refer to Wiring Repairs in Wiring Systems.

Is the action complete?

--

Go to Step 35

--

24

  1. Check for a short to ground in the EVAP canister vent solenoid control circuit between the EVAP canister vent solenoid and the PCM.
  2. Repair as necessary. Refer to Wiring Repairs in Wiring Systems.

Was a repair necessary?

--

Go to Step 35

Go to Step 34

25

Replace the EVAP canister. Refer to Evaporative Emission Canister Replacement .

Is the action complete?

--

Go to Step 35

--

26

  1. Check for an open in the EVAP canister vent solenoid control circuit.
  2. Repair as necessary. Refer to Wiring Repairs in Wiring Systems.

Was a repair necessary?

--

Go to Step 35

Go to Step 34

27

  1. Inspect the EVAP canister vent solenoid vacuum hoses for restrictions.
  2. Repair as necessary.

Was a repair necessary?

--

Go to Step 35

Go to Step 28

28

Replace the EVAP canister vent solenoid. Refer to Evaporative Emission Canister Vent Solenoid Replacement .

Is the action complete?

--

Go to Step 35

--

29

Replace the fuel tank pressure control valve. Refer to Fuel Tank Pressure Control Valve Replacement .

Is the action complete?

--

Go to Step 35

--

30

  1. Check for an open or a short in the EVAP canister purge valve control circuit.
  2. Repair as necessary. Refer to Wiring Repairs in Wiring Systems.

Was a repair necessary?

--

Go to Step 35

Go to Step 34

31

Replace the EVAP canister purge valve. Refer to Evaporative Emission Canister Purge Solenoid Valve Replacement .

Is the action complete?

--

Go to Step 35

--

32

  1. Check for an open or a short in the EVAP tank pressure control solenoid valve control circuit.
  2. Repair as necessary. Refer to Wiring Repairs in Wiring Systems.

Was a repair necessary?

--

Go to Step 35

Go to Step 34

33

Replace the EVAP tank pressure control solenoid valve. Refer to Evaporative Emission Tank Pressure Control Solenoid Valve Replace .

Is the action complete?

--

Go to Step 35

--

34

Important: The replacement PCM must be programmed.

Replace the PCM. Refer to Powertrain Control Module Replacement/Programming .

Is the action complete?

--

Go to Step 35

--

35

  1. Perform the scan tool Clear DTC Information function and road test the vehicle within the Freeze Frame conditions that set the DTC, or until the EVAP purge test is complete.
  2. Review the scan tool data.
  3. Check for DTCs. The repair is complete if no DTCs are stored.

Are any DTCs displayed on the scan tool?

--

Go to Diagnostic Trouble Code (DTC) List

System OK