 
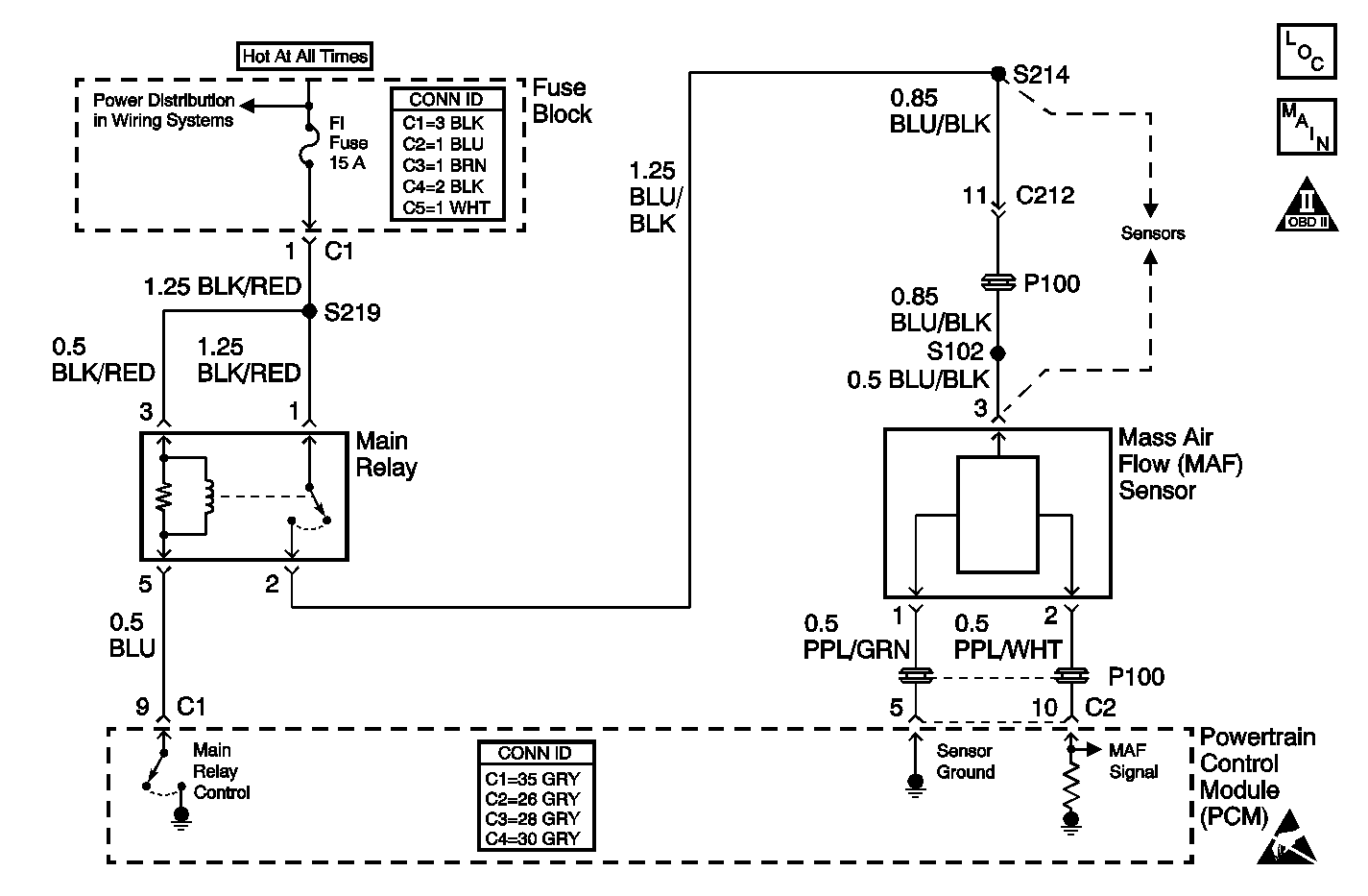
The mass air flow (MAF) sensor measures the amount of air which passes through the sensor in a given amount of time. The powertrain control module (PCM) uses this information to determine the operating requirements of the engine in order to control the fuel delivery. The PCM calculates the engine's fuel requirements by monitoring the current flow on the signal wire from the MAF sensor. When the volume of air entering the MAF sensor increases, the current flow seen by the PCM from the MAF sensor also increases. When the air flow decreases, the current seen by the PCM also decreases. The MAF sensor is located between the air intake tube and the air cleaner in the right front area of the engine compartment.
The ignition key is On or the engine is running.
| • | The MAF sensor output current is less than 0.64 mA | 
| • | The condition is present for more than 5 seconds | 
| • | The PCM illuminates the malfunction indicator lamp (MIL). | 
| • | The PCM records the operating conditions at the time the diagnostic fails. This information is stored in the Freeze Frame buffer. | 
| • | The PCM enters the Fail-safe mode and determines the injector drive time and the idle air control (IAC) duty cycle according to the throttle position (TP) sensor input and the engine speed. | 
| • | The MIL turns OFF after 3 consecutively passing trips without a fault present. | 
| • | A History DTC clears after 40 consecutive warm-up cycles without a fault. | 
| • | Perform the scan tool clear DTC Information function in order to clear the DTC. | 
Check for any of the following conditions:
| • | A misrouted wiring harness. Inspect the MAF sensor harness to ensure that the harness is not routed too close to high voltage wires such as spark plug leads. | 
| • | A damaged wiring harness. Inspect the wiring harness for damage. If the harness appears to be OK, observe the scan tool while moving the connectors and the wiring harnesses related to the MAF sensor. A change in the display will indicate the location of the fault. | 
| • | Check for an air intake restriction. An acceleration from a stop should cause the MAF sensor parameter displayed on a scan tool to increase from about 2 to 3.5 g/sec at idle to 5 to 9 g/sec at 2,000 RPM. Check for a plugged intake air duct or dirty air filter element. | 
If a DTC P0102 is intermittent, driving the vehicle under the following conditions can verify whether the fault is present. Perform the scan tool clear DTC information function. Road test the vehicle while monitoring the DTC P0102 diagnostic on the scan tool under the Not Ran Since Code Cleared selection in the DTC Information menu. If a DTC P0102 appears in the Not Ran Since Code Cleared list, the P0102 diagnostic has not yet run. When the DTC P0102 does not appear in the Not Ran Since Code Cleared list, the P0102 diagnostic has run. If the MIL is NOT illuminated, and there is no Pending DTC Status in DTC Information, the P0102 diagnostic has passed. The DTCs MUST be cleared in order to view the Current Status of the Not Ran Since Code Cleared list. DO NOT forget that the Not Ran Since Code Cleared list only indicates that the test has run, not whether the test passed or failed. The DTC Information screen must be checked for Current or Pending status, in order to determine the outcome of the diagnostic test involved.
An intermittent malfunction may be caused by a fault in the MAF sensor circuit. Inspect the wiring harness and components for any of the following conditions:
| • | Any backed-out terminals | 
| • | Any improper mating of terminals | 
| • | Any broken electrical connector locks | 
| • | Any improperly formed or damaged terminals | 
| • | Any faulty terminal-to-wire connections | 
| • | Any physical damage to the wiring harness | 
| • | A broken wire inside the insulation | 
| • | Any corrosion of the electrical connections, the splices, or the terminals | 
If the DTC P0102 cannot be duplicated, the information included in the Freeze Frame data can be useful in determining the vehicle operating conditions when the DTC was first set.
The numbers below refer to the step numbers in the diagnostic table.
The Powertrain OBD System Check prompts the technician to complete some basic checks and store the freeze frame data on the scan tool if applicable. This creates an electronic copy of the data taken when the fault occurred. The information is then stored in the scan tool for later reference.
This step will determine if the fault is present.
Review the Freeze Frame data to determine when the DTC set. Always record this information.
This step checks for an open or a short in the MAF sensor signal circuit between the MAF sensor and the PCM.
| Step | Action | Value(s) | Yes | No | ||||||
|---|---|---|---|---|---|---|---|---|---|---|
| Did you perform the Powertrain On-Board Diagnostic (OBD) System Check? | -- | Go to Step 2 | ||||||||
| 
 Is the MAF within the specified range? | 2.0--3.5 g/s | Go to Step 4 | Go to Step 3 | |||||||
| 
 Does the MAF equal the specified value? | 5-9 g/s at 2,500 RPM | Go to Step 4 | Go to Diagnostic Aids | |||||||
| 4 | 
 Is the voltage near the specified value? | B+ | Go to Step 5 | Go to Step 6 | ||||||
| 5 | 
 Is the voltage within the specified range? | 1.0-1.6 V | Go to Step 9 | Go to Step 7 | ||||||
| 6 | Repair the open or the short circuit in the MAF sensor ignition feed circuit. Refer to Wiring Repairs in Wiring Systems. Is the action complete? | -- | Go to Step 10 | -- | ||||||
| 
 
 
 
 Was a repair necessary? | -- | Go to Step 10 | Go to Step 8 | |||||||
| 8 | Replace the MAF sensor. Refer to Mass Airflow Sensor Replacement . Is the action complete? | -- | Go to Step 10 | -- | ||||||
| 9 | Important: The replacement PCM must be programmed. Replace the PCM. Refer to Powertrain Control Module Replacement/Programming . Is the action complete? | -- | Go to Step 10 | -- | ||||||
| 10 | 
 Are any DTCs displayed on the scan tool? | -- | System OK |