 
The evaporative emission (EVAP) control system evaporative leak detection diagnostic strategy is based on applying vacuum to the EVAP system and monitoring vacuum decay. The PCM monitors the vacuum level via the fuel tank pressure sensor input. The powertrain control module (PCM) turns on the EVAP canister purge valve and the EVAP vent solenoid, allowing engine manifold pressure to draw a small vacuum on the entire evaporative emission system. If a sufficient vacuum cannot be sustained over a given period of time, a large leak or a malfunction is indicated with the DTC P0455.
The EVAP control system as defined by federal regulation includes the following components:
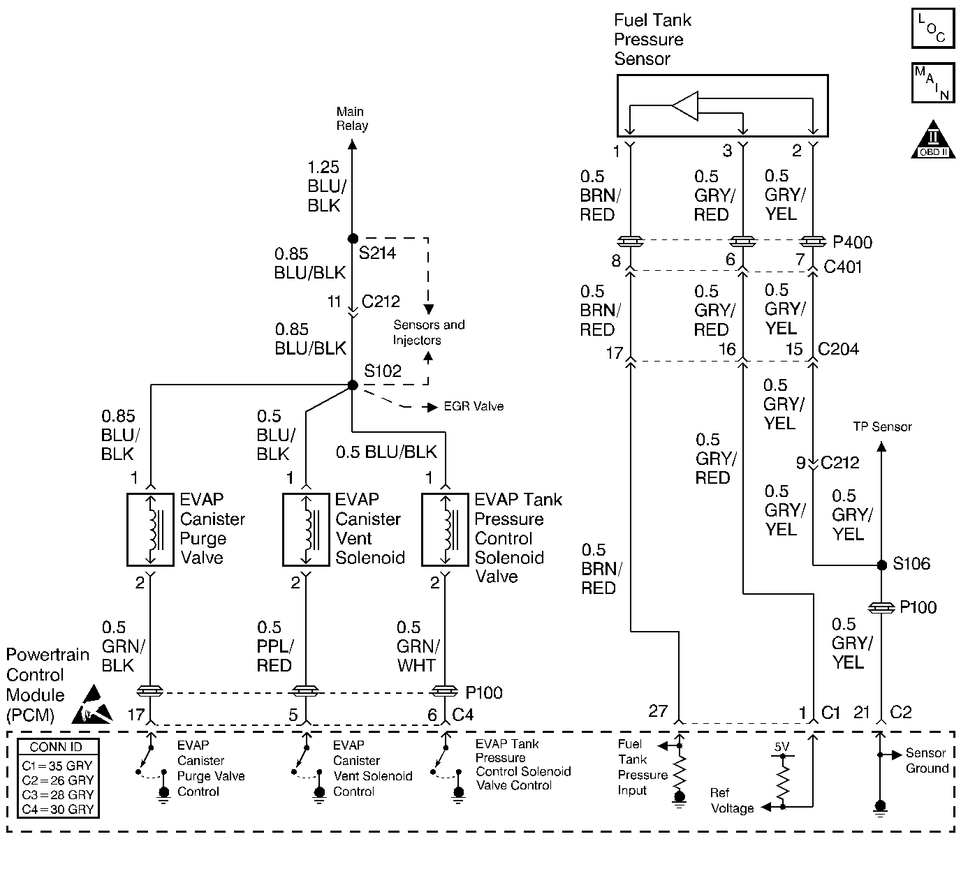
| • | The fuel tank | 
| • | The EVAP vent valve | 
| • | The fuel tank pressure sensor | 
| • | The fuel pipes and hoses | 
| • | The vapor lines | 
| • | The fuel filler cap | 
| • | The fuel tank pressure control valve | 
| • | The evaporative emission canister | 
| • | The purge lines | 
| • | The EVAP canister purge valve | 
| • | The barometric pressure (BARO) is more than 75 kPa. | 
| • | The engine coolant temperature is between -8°C and +110°C (18°F-230°F) | 
| • | Intake air temperature is more than -8°C (+18°F). | 
| • | The fuel tank level is less than 75 percent. | 
| • | The engine is running. | 
The difference between the maximum fuel tank internal pressure and the minimum pressure is less than the specified value.
The diagnostic may take up to 20 minutes to run.
| • | The PCM illuminates the malfunction indicator lamp (MIL) after 2 consecutive ignition cycles in which the diagnostic runs with the fault active. | 
| • | The PCM records the operating conditions at the time the diagnostic fails. This information is stored in the Freeze Frame buffer. | 
| • | The MIL turns OFF after 3 consecutively passing trips without a fault present. | 
| • | A history DTC clears after 40 consecutive warm-up cycles without a fault. | 
| • | Perform the scan tool clear DTC Information function in order to clear the DTC. | 
A DTC P0455 is more likely to set during city driving. Avoid operating the vehicle for long periods on the highway when validating DTC P0455.
The EVAP purge diagnostic checks for many of the faults that can cause DTC P0455 to set. If the EVAP purge test passes, the cause of DTC P0455 is probably intermittent. Clear the DTCs. Road test the vehicle while monitoring the EVAP Purge test in the MIL/System Status selection under System Information on the scan tool. When the EVAP Purge test indicates complete with a YES status, check for DTC P0455 under Last Test Failed. If there is no DTC P0455 indicated, the DTC is intermittent and the purge system diagnostic is indicating OK at this time.
Check for any of the following conditions:
| • | A loose or missing fuel filler cap | 
| • | A cracked or punctured EVAP canister | 
| • | A damaged or disconnected source vacuum line, EVAP purge line, vent hose, or fuel tank vapor line | 
| • | A faulty or erratic fuel tank pressure sensor can cause DTC P0455 to set. | 
For functional checks of the EVAP components listed above, refer to Evaporative Emission Control System Diagnosis .
If the DTC is intermittent, driving the vehicle under the following conditions can verify whether the fault is present. Perform the scan tool Clear DTC Information function. Road test the vehicle while monitoring the DTC P0455 diagnostic on the scan tool under the Not Ran Since Code Cleared selection in the DTC Information menu. If a DTC P0455 appears in the Not Ran Since Code Cleared list, the P0455 diagnostic has not yet run. When the DTC P0455 does not appear in the Not Ran Since Code Cleared list, the P0455 diagnostic has run. If the MIL is NOT illuminated, and there is no Pending DTC Status in DTC Information, the P0455 diagnostic has passed. The DTCs MUST be cleared in order to view the Current Status of the Not Ran Since Code Cleared list. DO NOT forget that the Not Ran Since Code Cleared list only indicates that the test has run, not whether the test passed or failed. The DTC Information screen must be checked for Current or Pending status in order to determine the outcome of the diagnostic test involved.
An intermittent malfunction may be caused by a fault in any of the EVAP control system electrical circuits. Inspect the wiring harness and the components for any of the following conditions:
| • | Any backed-out terminals | 
| • | Any improper mating of terminals | 
| • | Any broken electrical connector locks | 
| • | Any improperly formed or damaged terminals | 
| • | Any faulty terminal-to-wire connections | 
| • | Any physical damage to the wiring harness | 
| • | A broken wire inside the insulation | 
| • | Any corrosion of the electrical connections, the splices, or the terminals | 
If the DTC P0455 cannot be duplicated, the information included in the Freeze Frame data can be useful in determining vehicle operating conditions when the DTC was first set.
The numbers below refer to the step numbers in the diagnostic table.
The Powertrain OBD System Check prompts the technician to complete some basic checks and store the Freeze Frame data on the scan tool if applicable. This creates an electronic copy of the data taken when the fault occurred. The information is then stored in the scan tool for later reference.
If any other EVAP diagnostic trouble codes except DTC P0440 are set, diagnose those DTCs first.
This step checks the operation of the EVAP tank pressure control vacuum valve. The output control of the pressure control vacuum valve is disabled by the PCM when any DTCs are stored and when engine speed is indicated.
This step checks the control circuit of the pressure control vacuum valve . A short to ground will keep the EVAP solenoid open and cause the system to fail. The output control of the pressure control vacuum valve is disabled by the PCM when any DTCs are stored and when engine speed is indicated.
This step checks the components that supply manifold vacuum to the EVAP canister purge valve.
This step checks the operation of the EVAP canister purge valve. The duty cycle control ofr the EVAP canister purge valve is disabled by the PCM when any DTCs are stored and when engine speed is indicated.
This step checks the operation of the EVAP canister vent valve. The output controls can be found on the scan tool under Special Functions. The output control of the EVAP canister vent valve is disabled by the PCM when any DTCs are stored or when engine speed is indicated.
This step checks the control circuit of the EVAP canister vent valve. The output control of the EVAP canister vent valve is disabled by the PCM when any DTCs are stored and when engine speed is indicated.
This step uses tools from the EVAP pressure/purge cart diagnostic station, in order to determine whether EVAP control system is sealed sufficiently to be pressurized. Any leak that is found must be located and repaired before continuing with the diagnosis.
Use the ultrasonic leak detector in order to locate any leaks after pressurizing the EVAP system.
This step checks the EVAP canister for blockage or restrictions.
This step checks whether the malfunction that caused the DTC P0455 is still present. Driving the vehicle under these conditions will verify whether the fault is present. After performing the scan tool Clear DTC Information function, the DTC P0455 diagnostic can be monitored on the scan tool under the Not Ran Since Code Cleared selection in the DTC Information menu. If DTC P0455 appears in the Not Ran Since Code Cleared list, the P0455 diagnostic has not yet run. When DTC P0455 does not appear in the Not Ran Since Code Cleared list, the P0455 diagnostic has run. If the MIL is NOT illuminated and there is no Pending DTC Status in DTC Information, the P0455 diagnostic has passed. The DTCs MUST be cleared in order to view the Current Status of the Not Ran Since Code Cleared list. DO NOT forget that the Not Ran Since Code Cleared list only indicates that the test has run, not whether the test passed or failed. The DTC Information screen must be checked for Current or Pending status in order to determine the outcome of the diagnostic test involved.
| Step | Action | Value(s) | Yes | No | ||||||||||||
|---|---|---|---|---|---|---|---|---|---|---|---|---|---|---|---|---|
| Did you perform the Powertrain On-Board Diagnostic (OBD) System Check? | -- | |||||||||||||||
| Are any other EVAP codes set with the exception of the P0440? | -- | |||||||||||||||
| 3 | Visually inspect the entire EVAP control system for any of the following conditions: 
 
 
 
 
 
 Was a problem found? | -- | ||||||||||||||
| 4 | Caution: Do not breathe the air through the EVAP component tubes or hoses. The fuel vapors inside the EVAP components may cause personal injury. 
 Important: There will be some resistance, but air should flow steadily through the valve. Does the air flow through the valve to the tank port side? | -- | ||||||||||||||
| 5 | Important: The FTP control valve will not allow air to flow from the tank port side to the canister port side until the pressure on the tank port side is more than 3.5 kPa (0.5 psi). 
 Does the FTP control valve pass both checks? | 15 in Hg | ||||||||||||||
| 
 Did the air pass through the valve and out through the manifold vacuum side? | -- | |||||||||||||||
| 7 | 
 
 
 
 Was a repair necessary? | -- | ||||||||||||||
| 8 | 
 Does the test lamp illuminate? | -- | ||||||||||||||
| 
 Does the test lamp indicate that the EVAP tank pressure control valve control circuit passes both checks? | -- | |||||||||||||||
| 
 
 
 
 Was a repair necessary? | -- | |||||||||||||||
| 
 Does the EVAP canister purge valve pass both tests? | -- | |||||||||||||||
| 12 | 
 Does the test lamp illuminate? | -- | ||||||||||||||
| 13 | 
 Does the test lamp flash and then illuminate fully as the duty cycle reaches 100 percent? | -- | ||||||||||||||
| 14 | 
 Does the valve hold the vacuum? | 15 in. Hg | ||||||||||||||
| 
 Does the valve hold the vacuum? | 15 in. Hg | |||||||||||||||
| 16 | Use the scan tool to command the EVAP canister vent valve OFF while the EVAP canister vent valve is still holding the vacuum from Step 15. Does the vacuum decrease to the specified value? | 0 in Hg | ||||||||||||||
| 17 | 
 Does the test lamp illuminate? | -- | ||||||||||||||
| 
 Does the test lamp illuminate? | -- | |||||||||||||||
| 
 Does the pressure decrease to less than the second specified value within 2 minutes? | 28 mm Hg (15 in. H20) 18.6 mm Hg (10 in. H2O) | |||||||||||||||
| 
 Were any leaks found? | 56 mm Hg (30 in. H2O) | |||||||||||||||
| 21 | Replace any leaking or faulty EVAP control system components. Is the action complete? | -- | -- | |||||||||||||
| 
 Does the vacuum gauge indicate any pressure? | 18.6 mm Hg (10 in H2O) | Go to Diagnostic Aids | ||||||||||||||
| 23 | Repair the open in the ignition positive voltage circuit between terminal 1 and the main relay. Refer to Wiring Repairs in Wiring Systems. Is the action complete? | -- | -- | |||||||||||||
| 24 | 
 Was a repair necessary? | -- | ||||||||||||||
| 25 | Replace the EVAP canister. Refer to Evaporative Emission Canister Replacement . Is the action complete? | -- | -- | |||||||||||||
| 26 | 
 Was a repair necessary? | -- | ||||||||||||||
| 27 | Inspect the vacuum hoses to the EVAP canister vent valve for restrictions and repair as necessary. Was a repair necessary? | -- | ||||||||||||||
| 28 | Replace the EVAP canister vent solenoid. Refer to Evaporative Emission Canister Vent Solenoid Replacement . Is the action complete? | -- | -- | |||||||||||||
| 29 | Replace the fuel tank pressure control valve. Refer to Fuel Tank Pressure Control Valve Replacement . Is the action complete? | -- | -- | |||||||||||||
| 30 | 
 Was a repair necessary? | -- | ||||||||||||||
| 31 | Replace the EVAP canister purge valve. Refer to Evaporative Emission Canister Purge Solenoid Valve Replacement . Is the action complete? | -- | -- | |||||||||||||
| 32 | 
 Was a repair necessary? | -- | ||||||||||||||
| 33 | Replace the EVAP tank pressure control valve. Refer to Evaporative Emission Tank Pressure Control Solenoid Valve Replace . Is the action complete? | -- | -- | |||||||||||||
| 34 | Important: The replacement PCM must be programmed. Replace the PCM. Refer to Powertrain Control Module Replacement/Programming . Is the action complete? | -- | -- | |||||||||||||
| 
 Are any DTCs displayed on the scan tool? | -- | System OK |