GM Service Manual Online
For 1990-2009 cars only
Makes
🢒
Chevrolet
🢒
2001
🢒
Tracker - 2WD
🢒
Body and Accessories
🢒
Wiring Systems
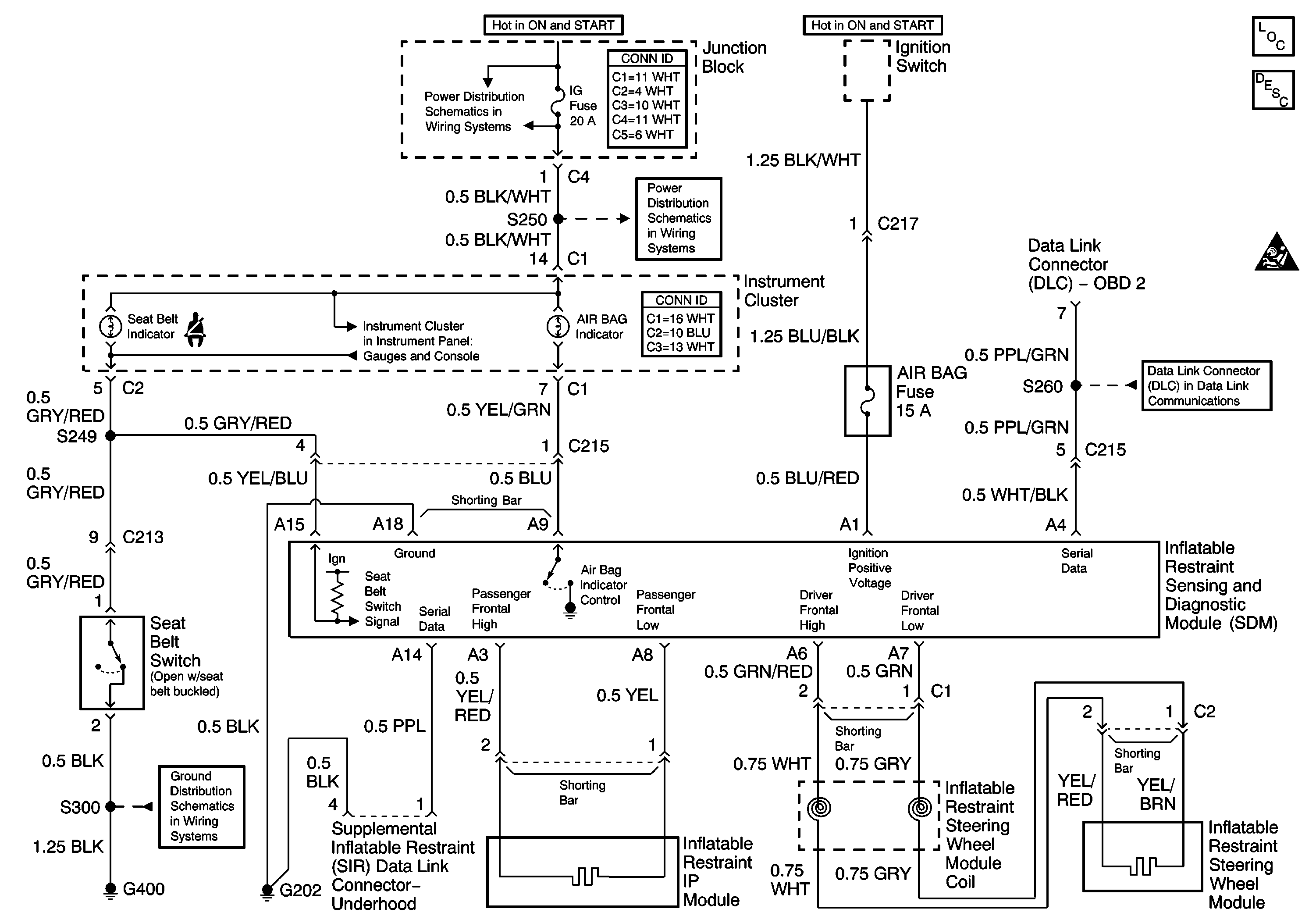
🢒 SIR Schematics
Master Electrical Component List
SIR System Description and Operation
SIR Handling Caution
Data Link Connector (DLC)
IG, Turn and WIP Fuses
IG Fuse
ABS Indicator, Brake Indicator, Air Bag Indicator
G400 and G401