GM Service Manual Online
For 1990-2009 cars only
Makes
🢒
Chevrolet
🢒
2001
🢒
Tracker - 2WD
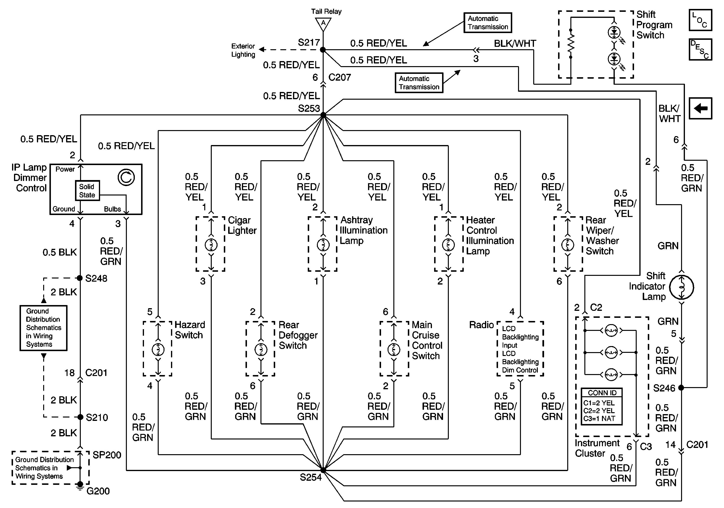
🢒 IP Lamp Dimmer Control, Shift Indicator Lamp
IP Lamp Dimmer Control, Shift Indicator Lamp
IP Lamp Dimmer Control, Shift Indicator Lamp
Master Electrical Component List
Interior Lighting Systems Description and Operation
Tail Relay, Light Switch
Tail Relay, Light Switch
G200 (2 of 2)
G200 (1 of 2)