GM Service Manual Online
For 1990-2009 cars only
Makes
🢒
Chevrolet
🢒
2008
🢒
TrailBlazer - 2WD
🢒
Body Systems
🢒
Vehicle Access
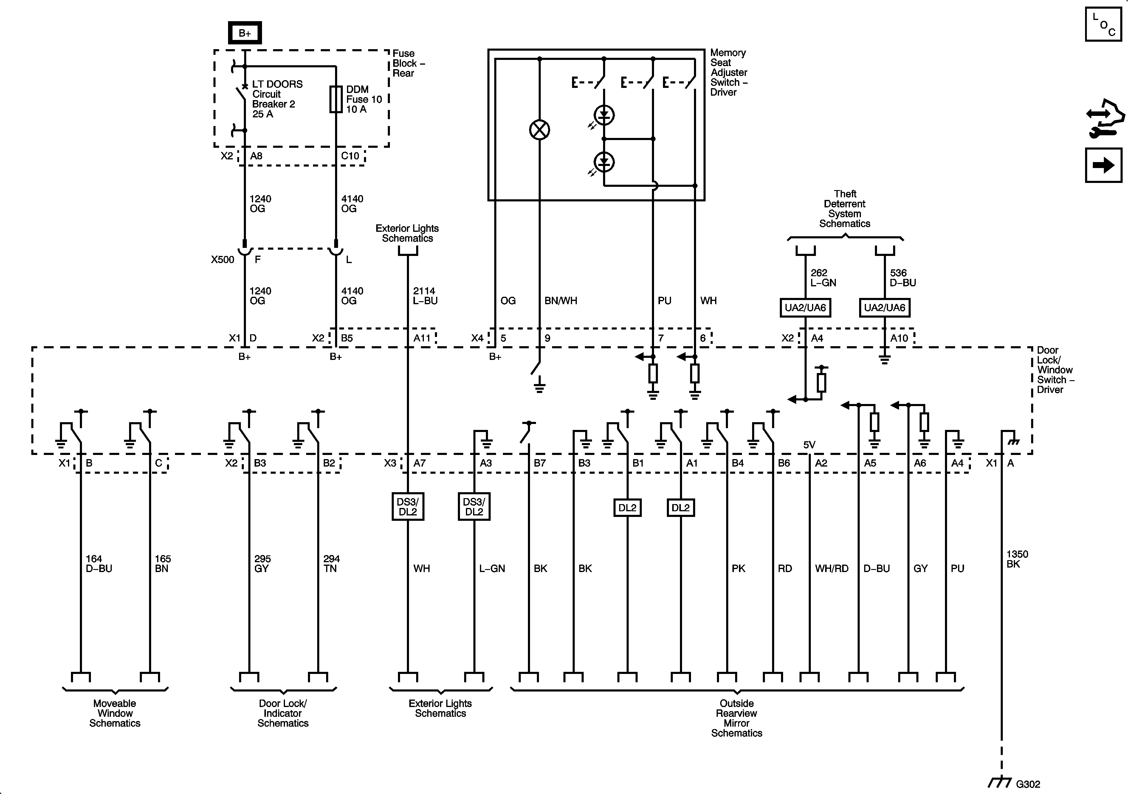
🢒 Door Control Module Schematics
Figure
1:
Power, Ground, and Subsystem References
Master Electrical Component List
Power Door Locks Description and Operation
Control Module References
Serial Data and Subsystem References
Figure
2:
Serial Data and Subsystem References
Master Electrical Component List
Power Door Locks Description and Operation
Control Module References
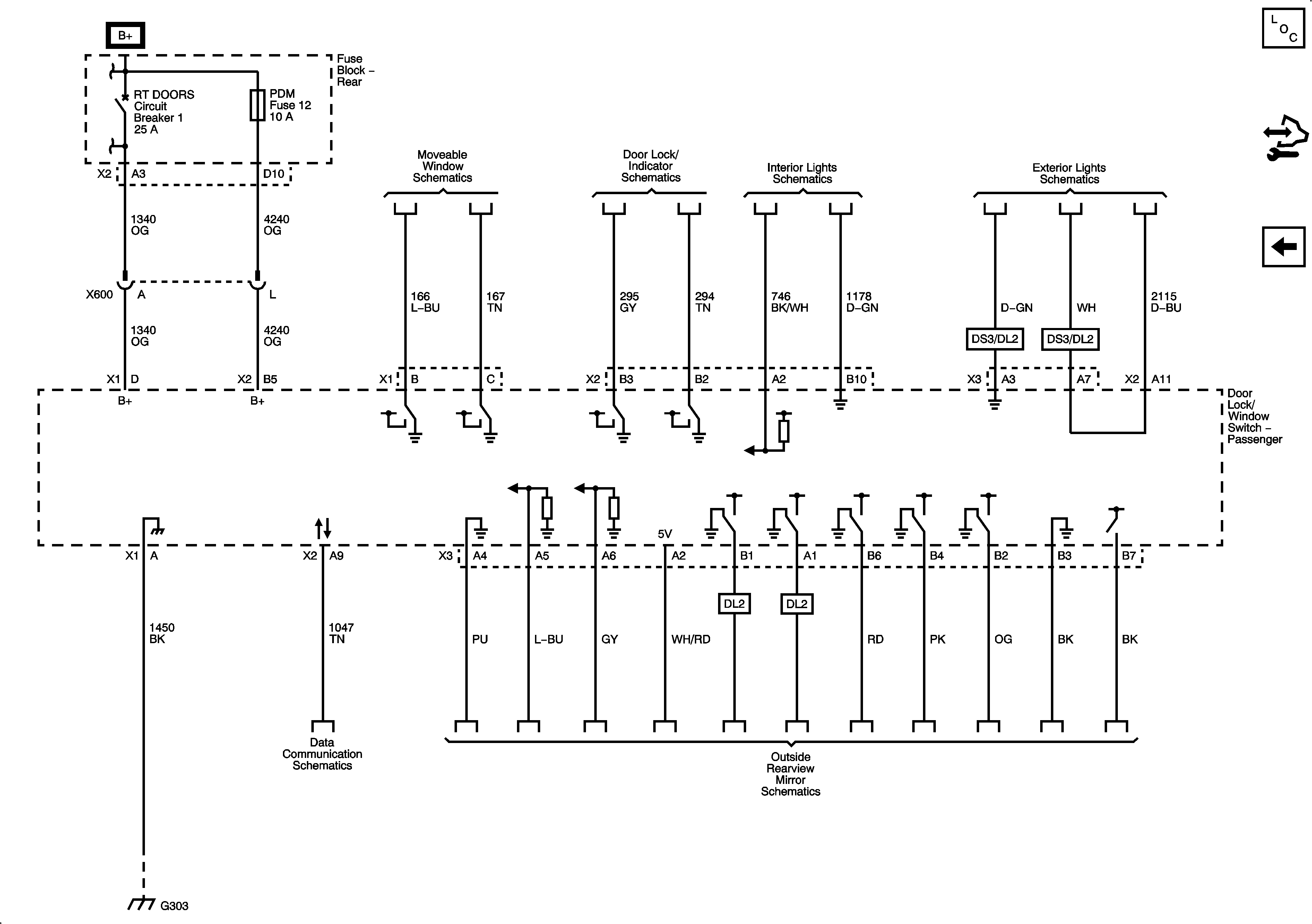
Front Passenger
Power, Ground, and Subsystem References
Figure
3:
Front Passenger
Master Electrical Component List
Power Door Locks Description and Operation
Control Module References
Serial Data and Subsystem References