GM Service Manual Online
For 1990-2009 cars only
Makes
🢒
Chevrolet
🢒
2005
🢒
Uplander
🢒
Body
🢒
Wiring Systems
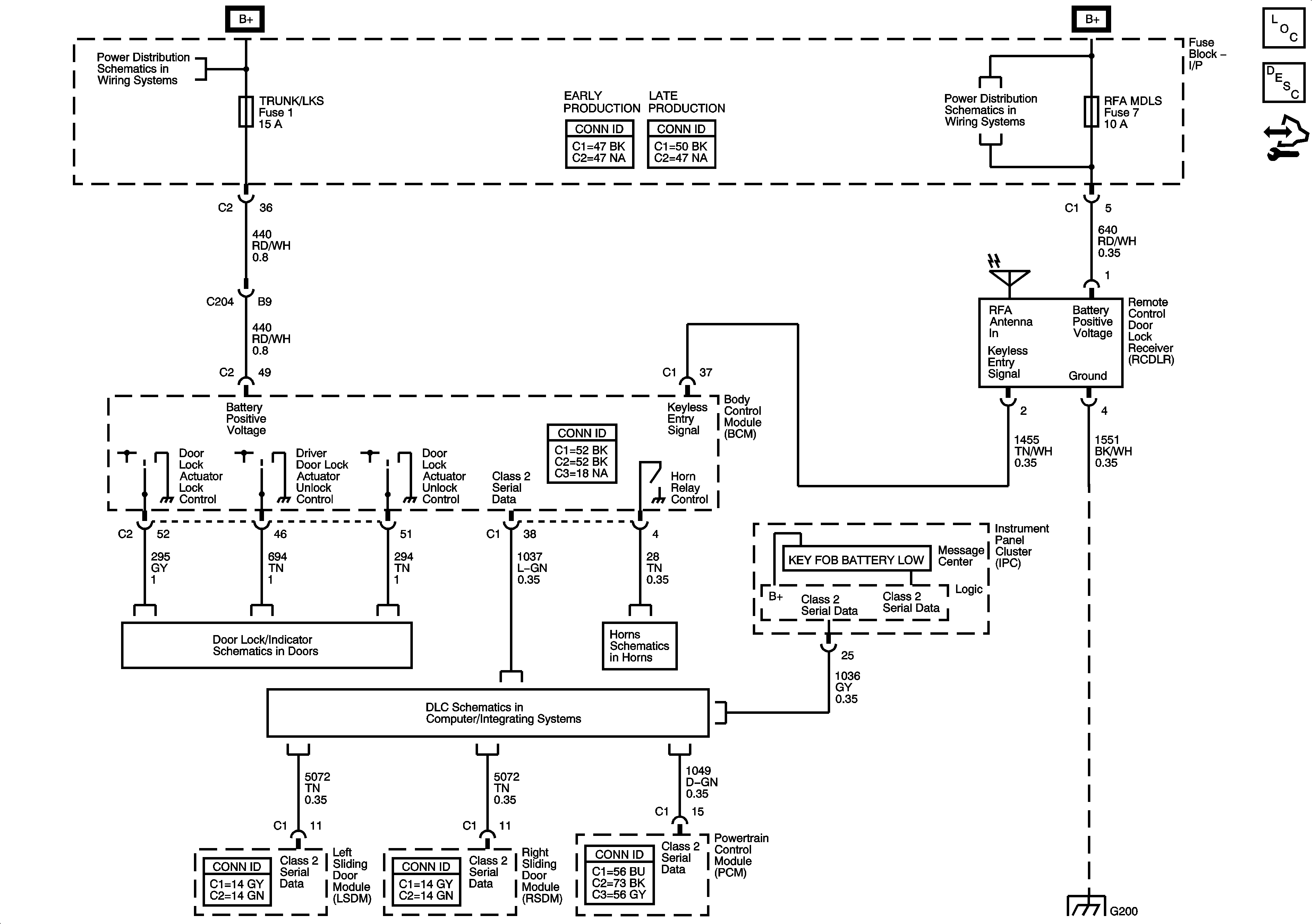
🢒 Keyless Entry Schematics
Master Electrical Component List
Keyless Entry System Description and Operation
Control Module References
BATT MAIN 3, ELC, and TRUNK/LKS Fuses
BATT MAIN 1, CHMSL BCK/UP, PRK LAMP, PSD, and RFA MDLS Fuses
Actuators
DLC Schematics
Horns Schematics
G200 2 of 2