GM Service Manual Online
For 1990-2009 cars only
Makes
🢒
Chevrolet
🢒
2005
🢒
Uplander - 4WD
🢒
Transmission/Transaxle
🢒
Automatic Transaxle - 4T65-E
🢒 Automatic Transmission Controls Schematics
Figure
1:
Shift Solenoids, TCC, and TFT
Master Electrical Component List
Electronic Component Description
Control Module References
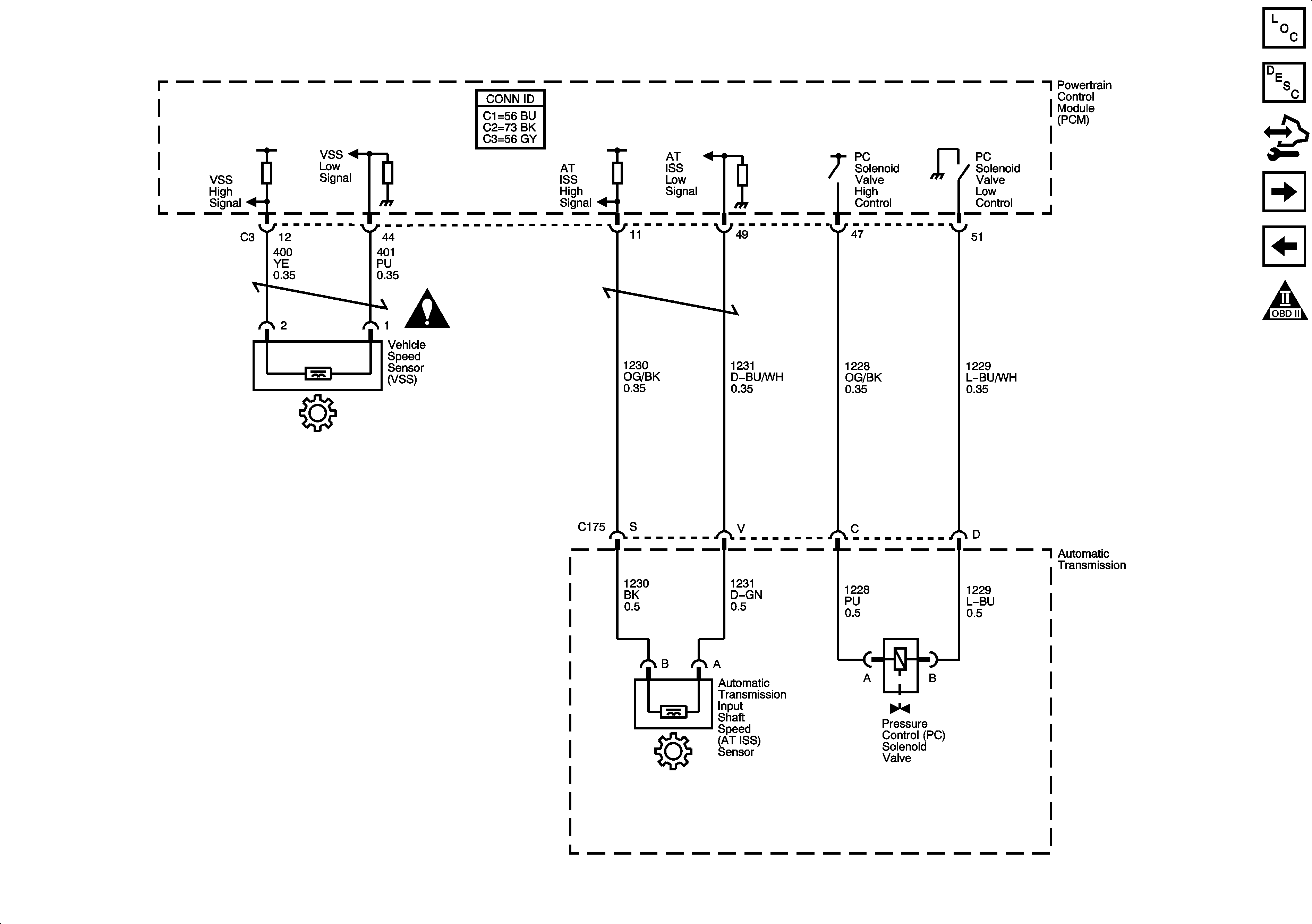
ISS, Pressure Control, and VSS
Automatic Transmission Schematic Icons
Backup Lamps
B+ Bus
G102, G113 and G115
ABS, AIRBAG, CRUISE/SWTCH, HVAC/RPA/CRUISE, PCM IGN, and TRANS SOLS Fuses
Driver Inputs, Indicators
Engine Data Sensors - Throttle Actuator Controls
G102, G113 and G115
DLC Schematics
Figure
2:
ISS, Pressure Control, and VSS
Master Electrical Component List
Electronic Component Description
Control Module References
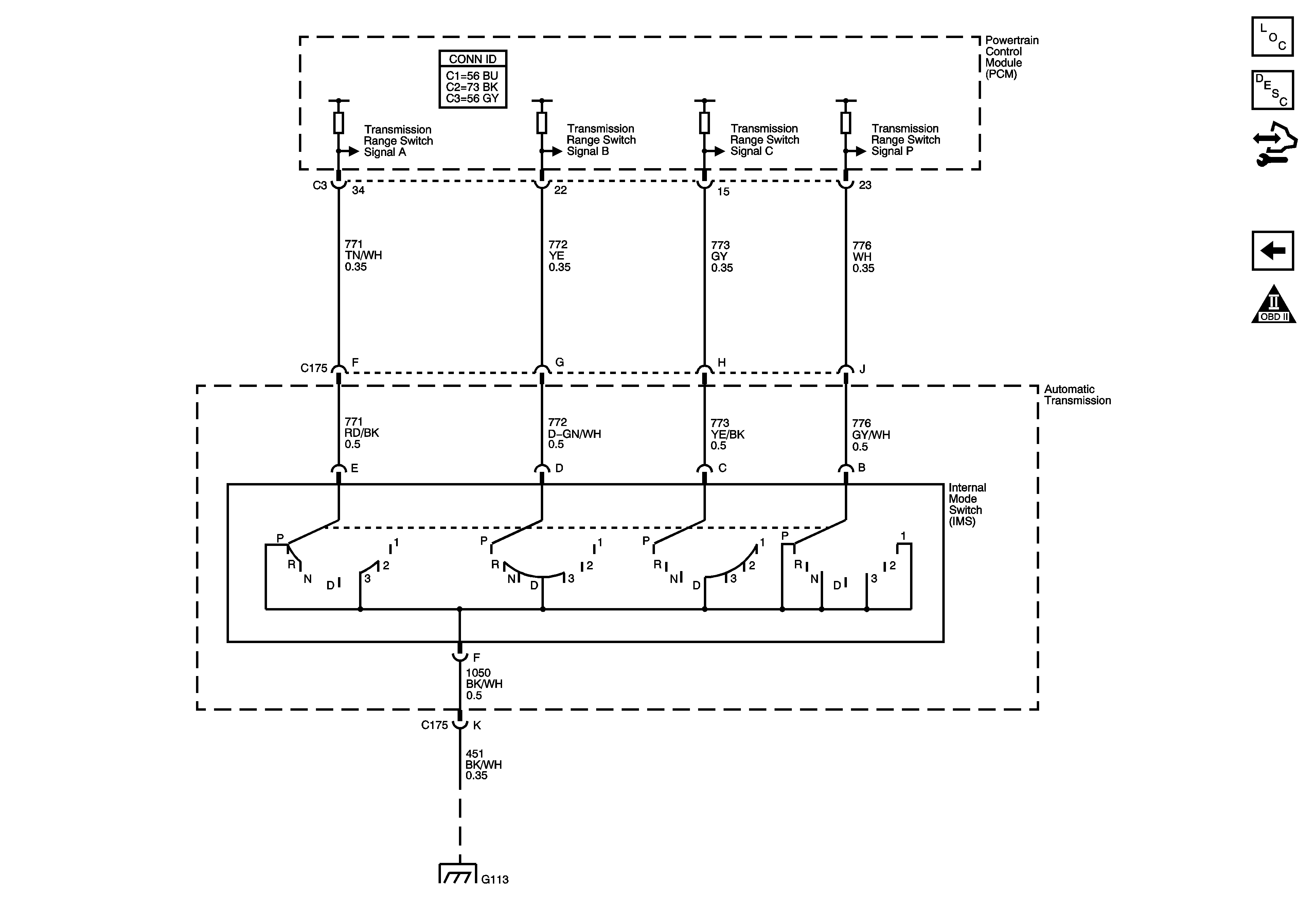
Internal Mode Switch
Shift Solenoids, TCC, and TFT
Automatic Transmission Schematic Icons
Automatic Transmission Schematic Icons
Figure
3:
Internal Mode Switch
Master Electrical Component List
Electronic Component Description
Control Module References
ISS, Pressure Control, and VSS
Automatic Transmission Schematic Icons
G102, G113 and G115