GM Service Manual Online
For 1990-2009 cars only

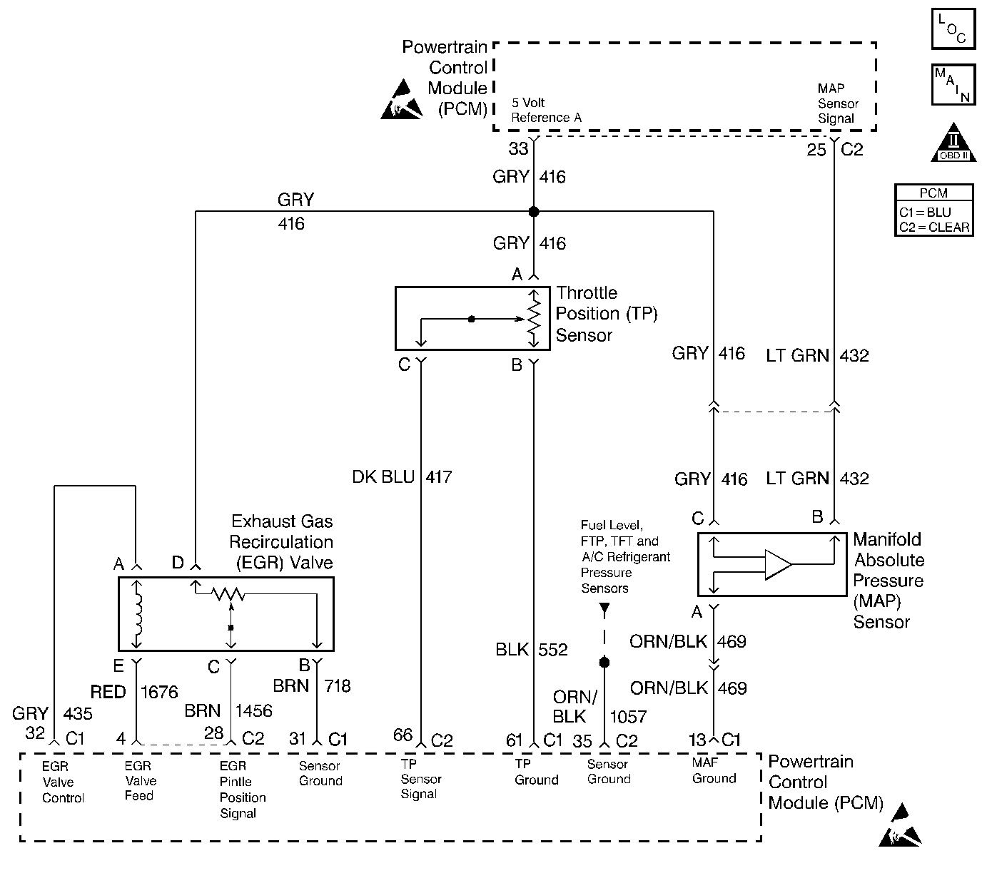
Object Number: 259349  Size: LF
Engine Controls Components
Engine Data Sensors, A/C Refrig Press, TP, MAP, ECT, IAT
OBD II Symbol Description Notice
Handling ESD Sensitive Parts Notice
Handling ESD Sensitive Parts Notice

Circuit Description

The Manifold Absolute Pressure (MAP) sensor responds to changes in intake manifold pressure (vacuum). The MAP sensor signal voltage to the PCM varies from below 2 volts at idle (high vacuum) to above 4 volts with the key ON, engine not running or at wide-open throttle (low vacuum). The MAP sensor is used to determine manifold pressure changes while the linear EGR flow test diagnostic is being run (refer to DTC P0401 Exhaust Gas Recirculation (EGR) Flow Insufficient ), to determine engine vacuum level for some other diagnostics and to determine barometric pressure (BARO). The PCM monitors the MAP signals for voltages outside the normal range of the MAP sensor. If the PCM detects a MAP signal voltage that is excessively high, DTC P0108 will be set.

Conditions for Setting the DTC

    •  No TP sensor DTCs present.
    • The Engine is running.
    •  Throttle position below 2%.
    •  Engine speed is less than 3000 rpm.
    •  The MAP sensor signal voltage is greater than 4.3 volts.

Action Taken When the DTC Sets

    • The PCM will illuminate the malfunction indicator lamp (MIL) during the second consecutive trip in which the diagnostic test has been run and failed.
    • The PCM will store conditions which were present when the DTC set as Freeze Frame and Failure Records data.

Conditions for Clearing the MIL/DTC

    • The PCM will turn OFF the MIL during the third consecutive trip in which the diagnostic has been run and passed.
    • The History DTC will clear after 40 consecutive warm-up cycles have occurred without a malfunction.
    • The DTC can be cleared by using the scan tool.

Diagnostic Aids

Check for the following conditions:

  1. Monitor the MAP sensor using the scan tool. If the MAP sensor does not respond to throttle changes, check the 3X circuits from the ignition control module to the PCM.
  2. If the 3X signal is lost the PCM will only update the MAP sensor reading once per key cycle, when the engine is first started.
  3. Poor connection at PCM. Inspect harness connectors for backed out terminals, improper mating, broken locks, improperly formed or damaged terminals, and poor terminal to wire connection.
  4. Depending on where the MAP sensor voltage (high voltage or low voltage) is when the engine is started, the high or low voltage MAP sensor DTCs will set.
  5. Damaged harness. Inspect the wiring harness for damage. If the harness appears to be OK, observe the MAP display on the scan tool while moving connectors and wiring harnesses related to the sensor. A change in the display will indicate the location of the fault.

If DTC P0108 cannot be duplicated, the information included in the Fail Records data can be useful in determining since the DTC was last set. If it is determined that the DTC occurs intermittently, performing DTC P1108 Diagnosis may isolate the cause of the fault.

Test Description

The number(s) below refer to the step number(s) on the Diagnostic Table:

  1. This vehicle is equipped with a PCM which utilizes an Electrically Erasable Programmable Read Only Memory (EEPROM). When the PCM is being replaced, the new PCM must be programmed. Refer to Powertrain Control Module Replacement/Programming .

DTC P0108 - MAP Sensor Circuit High Voltage

Step

Action

Value(s)

Yes

No

1

Was the Powertrain OBD System Check performed?

--

Go to Step 2

Go to the Powertrain On Board Diagnostic (OBD) System Check

2

  1. If the engine idle is rough, unstable or incorrect, repair the idle problem before continuing with this table.
  2. With the engine idling, note the MAP value on the scan tool.

Is the MAP voltage greater than the specified value?

3.5V

Go to Step 4

Go to Step 3

3

  1. Turn ON the ignition switch.
  2. Review and record scan tool Fail Records data.
  3. Operate the vehicle within Fail Records conditions as noted.
  4. Using a scan tool, monitor Specific DTC info for DTC P0108.

Does scan tool indicate DTC P0108 failed?

--

Go to Step 4

Refer to Diagnostic Aids

4

  1. Disconnect the MAP sensor electrical connector.
  2. Note the MAP sensor voltage displayed on the scan tool.

Is the MAP sensor voltage at the specified value?

0 V

Go to Step 5

Go to Step 6

5

Probe the sensor ground circuit with a test light to battery positive voltage.

Is the test light ON?

--

Go to Step 7

Go to Step 9

6

  1. Check the MAP signal circuit for a short to voltage or a short to the 5 Volt Reference A circuit.
  2. If the MAP sensor signal circuit is shorted, repair circuit as necessary. Refer to Repair Procedures in Electrical Diagnosis.

Was the MAP sensor signal circuit shorted?

--

Go to Step 16

Go to Step 11

7

  1. Check for poor sensor ground terminal connection at the MAP sensor electrical connector.
  2. If a problem is found, replace faulty terminal.

Was a problem found?

--

Go to Step 16

Go to Step 8

8

Check for a plugged or leaking vacuum supply to the MAP sensor.

Was a problem found?

--

Go to Step 15

Go to Step 12

9

  1. Check for a poor sensor ground terminal connection at the PCM.
  2. If a problem is found, replace the faulty terminal.

Was a problem found?

--

Go to Step 16

Go to Step 10

10

  1. Check continuity of the MAP sensor ground circuit.
  2. If the MAP sensor ground circuit measures over 5 ohms, repair open or poor connection. Refer to Repair Procedures in Electrical Diagnosis.

Was a problem found?

--

Go to Step 16

Go to Step 11

11

Replace the PCM.

Important: :  The replacement PCM must be programmed. Go to Powertrain Control Module Replacement/Programming .

Is the action complete?

--

Go to Step 16

--

12

  1. Turn off the ignition switch.
  2. Disconnect the PCM.
  3. Turn ON the ignition switch.
  4. Check for a short to voltage on the 5 Volt Reference A circuit.
  5. If the 5 Volt reference A circuit is shorted, repair it as necessary. Refer to Repair Procedures in Electrical Diagnosis.

Was a problem found?

--

Go to Step 16

Go to Step 13

13

Check for poor electrical connections at the MAP sensor and replace terminals if necessary. Refer to Repair Procedures in Electrical Diagnosis.

Was a problem found?

--

Go to Step 16

Go to to Step 14

14

Replace the MAP sensor. Refer to Manifold Absolute Pressure Sensor Replacement .

Is the action complete?

--

Go to Step 16

--

15

Repair the faulty vacuum source.

Is the action complete?

--

Go to Step 16

--

16

  1. Turn ON the ignition switch.
  2. Review and record scan tool Fail Records data.
  3. Clear DTCs.
  4. Operate vehicle within Fail Records conditions as noted.
  5. Using a scan tool, monitor Specific DTC info for DTC P0108.

Does scan tool indicate DTC P0108 failed?

--

Go to Step 4

System OK