GM Service Manual Online
For 1990-2009 cars only

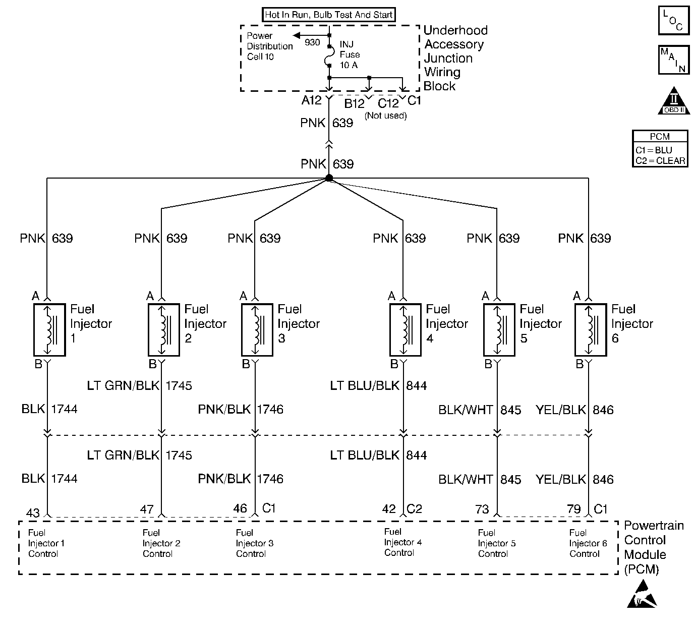
Object Number: 259353  Size: LF
Engine Controls Components
Fuel Injectors
OBD II Symbol Description Notice
Handling ESD Sensitive Parts Notice

Circuit Description

The PCM controls the fuel injectors by using an ignition feed driver and ground circuit within the PCM. The driver has the ability to detect an electrical malfunction in the ignition feed or ground circuit. If an electrical malfunction occurs in the fuel injector circuit for engine cylinder #5, the ignition feed driver signals the PCM to set DTC P0205.

Conditions for Running the DTC

The engine is running.

Conditions for Setting the DTC

    •  The PCM detects an electrical malfunction on the injector circuit for engine cylinder #5.
    •  The condition is present for at least 30 seconds.

Action Taken When the DTC Sets

    •  The PCM will illuminate the MIL during the second consecutive trip in which the diagnostic test has been run and failed.
    •  If the electrical malfunction could lead to possible catalyst damage, the PCM will immediately flash the MIL while the fault remains at catalyst damage levels.
    •  The PCM will disable TCC operation.
    •  The PCM will store conditions which were present when the DTC set as Freeze Frame and Fail Records data.

Conditions for Clearing the MIL/DTC

    •  The PCM will turn the MIL OFF during the third consecutive trip in which the diagnostic has been run and passed.
    • The history DTC will clear after 40 consecutive warm-up cycles have occurred without a malfunction.
    • The DTC can be cleared by using the scan tool Clear Info function or by disconnecting the PCM battery feed.

Diagnostic Aids

The misfire history counter may be useful in determining which injector circuit is malfunctioning. If DTC P0300 was set, look at the Misfire Hist # display for each cylinder. The largest value stored in the misfire history counters will indicate the location of the malfunctioning injector circuit or injector.

Check for the following conditions:

    •  Poor connection at the PCM or fuel injector.
         Inspect harness connectors for backed out terminals, improper mating, broken locks, improperly formed or damaged terminals, and poor terminal to wore connection.
    •  Damaged harness.
        Inspect the wiring harness for damage.

Reviewing the Fail Records vehicle mileage since the diagnostic test last failed may help determine how often the condition that caused the DTC to be set occurs. This may assist in diagnosing the condition.

Test Description

The number(s) below refer to the step number(s) on the diagnostic table.

  1. If the scan tool indicates STUCK HIGH there is a short to battery positive voltage on the fuel injector driver circuit.

  2. If the scan tool indicates STUCK LOW there is an open or a short to ground on the fuel injector driver circuit.

  3. When the 10-way fuel injector connector is disconnected, DTCs P0107 and P1107 will be set. There DTCs should be disregarded.

    If the scan tool indicates a STUCK HIGH while cranking, the short to battery positive voltage is between the 10-way connector and the PCM. If the scan tool indicates STUCK LOW while cranking the short to battery positive voltage is between the 10-way connector and the fuel injector.

    Important: While cranking the engine with the 10-way fuel injector connector disconnected, all of the other injector circuits will indicate STUCK LOW, this is a fault induced by disconnecting the 10-way. They will resume correct operation when the 10-way connector is reconnected.

  4. This step is checking for a short to ground in the circuit.

  5. The fuel injector in this circuit will need to be checked after the short to ground is repaired or after the PCM is replaced.

  6. This step is checking the function of the PCM. If the test lamp flashes then the PCM is able to supply the ground.

  7. This vehicle is equipped with a PCM which utilizes an Electronically Erasable Programmable Read Only Memory (EEPROM). When the PCM is being replaced, the new PCM must be programmed. Refer to Powertrain Control Module Replacement/Programming .

Step

Action

Value(s)

Yes

No

1

Was the On-Board Diagnostic (OBD) System Check performed?

Go to Step 2

Go to Powertrain On Board Diagnostic (OBD) System Check

2

With the engine idiling monitor Specific DTC P0205 on the scan tool.

Does scan tool indicate DTC P0205 failed this ign?

Go to Step 4

Go to Step 3

3

  1. Turn the Ignition ON.
  2. Review and record scan tool fail records data.
  3. Operate the vehicle in fail conditions.

Does scan tool indicate P0205 failed this ign?

 

Go to Step 4

Go to Diagnostic Aids

4

Using the scan tool, enter output driver data menu.

Does scan tool indicate cylinder number 5 injector circuit is STUCK HIGH?

 

Go to Step 6

Go to Step 5

5

Does the scan tool indicate cylinder number 5 injector circuit is STUCK LOW?

 

Go to Step 10

Go to Diagnostic Aids

6

Important: While cranking the engine with the 10-way fuel injector connector disconnected, all of the other injector circuits will indicate Stuck Low, this is a fault induced by disconnecting the 10-way. They will resume correct operation when the 10-way connector is reconnected.

  1. Turn the ignition OFF.
  2. Disconnect the 10-way fuel injector connector.
  3. Crank the engine

While cranking engine, does the scan tool indicate cylinder number 5 injector circuit is STUCK HIGH?

 

Go to Step 7

Go to Step 9

7

  1. Turn OFF the ignition.
  2. Disconnect the PCM.
  3. Turn ON the ignition, leaving the engine OFF.
  4. Measure the voltage between cylinder number 5 fuel injector control circuit and ground.

Does cylinder number 5 injector control circuit measure near specified value?

B+

Go to Step 8

Go to Step 15

8

Locate and repair short to voltage in cylinder number 5 fuel injector control circuit. Refer to Wiring Repairs .

Is action complete

 

Go to Step 16

--

9

Did the scan tool indicate the number 5 injector control circuit is STUCK LOW?

 

Go to Fuel Injector Solenoid Coil Test - Engine Coolant Temperature Between 10-35 Degrees C (50-95 Degrees F) or Fuel Injector Solenoid Coil Test - Engine Coolant Temperature Outside 10-35 Degrees C (50-95 Degrees F)

--

10

  1. Disconnect 10-way fuel injector harness connector.
  2. Connect test lamp to battery positive voltage and the PCM side of 10-way connector injector control circuit for cylinder number 5.

Is the test lamp ON?

 

Go to Step 11

Go to Step 12

11

  1. Disconnect the PCM.
  2. With the test lamp still connected to battery positive voltage and PCM side of 10-way connector cylinder number 5 injector driver circuit.

Is the test lamp ON?

 

Go to Step 14

Go to Step 15

12

With the test lamp still connected, crank the engine.

Does the test lamp flash?

 

Go to Fuel Injector Solenoid Coil Test - Engine Coolant Temperature Between 10-35 Degrees C (50-95 Degrees F) or Fuel Injector Solenoid Coil Test - Engine Coolant Temperature Outside 10-35 Degrees C (50-95 Degrees F)

Go to Step 13

13

Check cylinder number 5 injector driver circuit between the 10-way fuel injector connector and the PCM for an open circuit. Refer to Engine Electrical. If a problem is found repair as necessary.

Was a problem found?

 

Go to Step 16

--

14

Locate and repair short to ground in the fuel injector driver circuit between the PCM and the 10-Way fuel injector connector.

Is action complete?

 

Go to Step 16

--

15

Important: The replacement PCM must be programmed. Refer to Powertrain Control Module Replacement/Programming .

Replace the PCM.

Is action complete?

 

Go to Step 16

--

16

  1. Turn ON the ignition switch, leaving the engine OFF.
  2. Review and record scan tool Fail Records data.
  3. Clear the DTCs.
  4. Operate the vehicle within the Fail Records conditions.
  5. Using a scan tool, monitor Specific DTC info for DTC P0205.

Does the scan tool indicate DTC P0205 failed this ign?

 

Go to Step 2

System OK