GM Service Manual Online
For 1990-2009 cars only

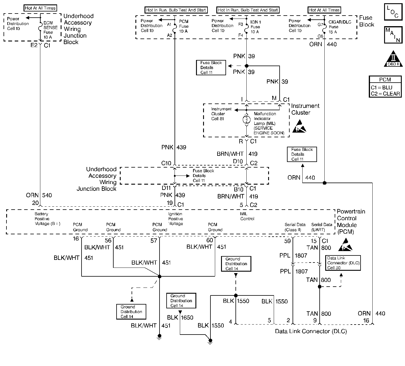
Object Number: 259361  Size: LF
Engine Controls Components
Power, Ground, MIL, DLC
OBD II Symbol Description Notice
Handling ESD Sensitive Parts Notice

Circuit Description

The Powertrain On-Board Diagnostic System Check must be the starting point for any driveability complaint diagnosis. Before using this procedure, you should perform a careful visual/physical check of the PCM and engine grounds for being clean and tight.

The Powertrain On-Board Diagnostic System Check is an organized approach to identifying a problem created by an electronic engine control system malfunction.

Diagnostic Aids

An intermittent may be caused by a poor connection, rubbed through wire insulation or a wire broken inside the insulation. Check for poor connections or a damaged harness. Inspect the PCM harness and connectors for improper mating, broken locks, improperly formed or damaged terminals, poor terminal to wire connection, and damaged harness.

Test Description

The numbers below refer to the Step numbers on the diagnostic table:

  1. The MIL should be ON steady with the key ON/ engine OFF. If not, the Malfunction Indicator Lamp (MIL) Inoperative should be used to isolate the malfunction.

  2. This test ensures that the PCM is capable transmitting Class II serial data to the DLC and that the Class II data circuit is not open or shorted. If a DLC problem exists, the Data Link Connector Diagnosis should be used to diagnose the condition.

  3. If the engine will not start, the Engine Cranks but Does Not Run should be used to diagnose the condition.

  4. The scan tool may display DTCs which are diagnosed in Automatic Transaxle Diagnosis. Refer to Scan Tool Data Definitions in Automatic Transaxle -- 4T60E.

  5. A scan tool parameter which is not within the typical range may help to isolate the area which is causing the problem.

Powertrain On-Board Diagnostic System Check

Step

Action

Value(s)

Yes

No

1

  1. Turn ON the ignition switch, engine OFF.
  2. Observe the malfunction indicator lamp (MIL).

Is the MIL ON?

--

Go to Step 2

Go to Malfunction Indicator Lamp (MIL) Inoperative

2

  1. Turn OFF the igntion switch.
  2. Install a scan tool.
  3. Turn ON the ignition switch.
  4. Attempt to display PCM data with the scan tool.

Does the scan tool display PCM data?

--

Go to Step 3

Go to Data Link Connector Diagnosis

3

Attempt to start the engine.

Did the engine start and continue to run?

--

Go to Step 4

Go to Engine Cranks but Does Not Run

4

Display DTC Info Last Test Fail. If any DTCs are stored as last test failed, save the freeze frame and fail record information using the Capture Info feature on the scan tool.

Are any DTCs indicated as last test failed?

--

Go to Applicable DTCs

Go to Step 5

5

Display DTC Fail Records with the scan tool. If any DTC Fail Records are stored, save the freeze frame and fail record information using the Capture Info feature on the scan tool.

Are any Fail Records stored?

--

Go to applicable DTC table

Go to Step 6

6

Compare PCM data values displayed on the scan tool to the typical engine scan data values.

Are the displayed values normal or close to the typical values?

--

System OK

Go to indicated Component System Checks