GM Service Manual Online
For 1990-2009 cars only
Figure 1:

Power, Ground, MIL, DLC


Object Number: 377025  Size: FS
Engine Controls Components
Powertrain Control Module Description
Ignition System, Knock Sensor
OBD II Symbol Description Notice
Engine Controls Connector End Views
ESD Notice
ESD Notice
Cell 50
Cell 14: G200
Cell 14: G100, G111 and G113
Cell 14: G200 and G201
Cell 11: PCM, ABS/TCS IGN, CAN VENT SOL and DRL Fuses
Cell 11: IGN 1 Fuse
Cell 81: Malfunction Indicator Lamp TC Module
Cell 10: Underhood Accessory Wiring Junction Block
Cell 10: Ignition Switch, Transaxle Range Switch
Cell 10: Ignition Switch, Transaxle Range Switch
Cell 10: EBCM, EBTCM, Battery
Cell 11: Cigar/DLC, CTSY Lamp, ELC, FRT PWR SCKT, PWR Mirror and RR Defog Fuses
Figure 2:

Ignition System, Knock Sensor


Object Number: 377231  Size: FS
Engine Controls Components
Powertrain Control Module Description
Fuel Control
Power, Ground, MIL, DLC
OBD II Symbol Description Notice
Engine Controls Connector End Views
Cell 10: Underhood Accessory Wiring Junction Block
ESD Notice
Figure 3:

Fuel Control


Object Number: 377235  Size: FS
Engine Controls Components
Powertrain Control Module Description
Fuel Injectors
Ignition System, Knock Sensor
OBD II Symbol Description Notice
Engine Controls Connector End Views
Figure 4:

Fuel Injectors


Object Number: 377238  Size: FS
Engine Controls Components
Powertrain Control Module Description
Engine Data Sensors, A/C Refrig Press, TP, MAP, ECT, IAT
Fuel Control
OBD II Symbol Description Notice
Engine Controls Connector End Views
Cell 10: Underhood Accessory Wiring Junction Block
ESD Notice
Figure 5:

Engine Data Sensors, A/C Refrig Press, TP, MAP, ECT, IAT


Object Number: 377240  Size: FS
Engine Controls Components
Powertrain Control Module Description
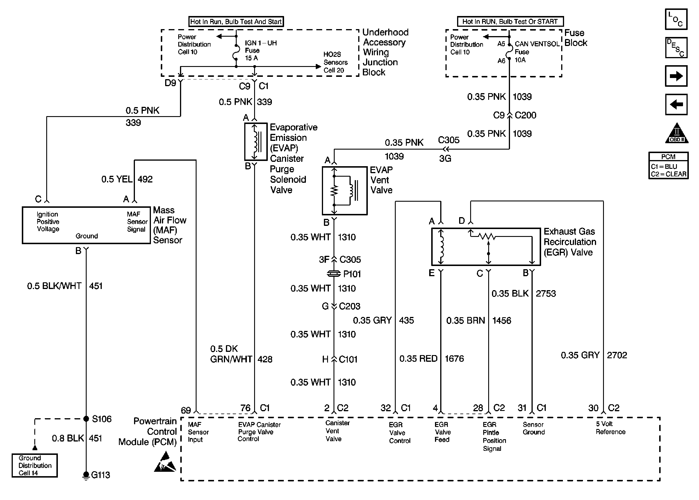
Engine Data Sensors, MAF, EVAP Switch, EVAP Valve, EGR
Fuel Injectors
OBD II Symbol Description Notice
Engine Controls Connector End Views
ESD Notice
Fuel Control
ESD Notice
Figure 6:

Engine Data Sensors, MAF, EVAP Switch, EVAP Valve, EGR


Object Number: 377241  Size: FS
Engine Controls Components
Powertrain Control Module Description
Engine Data Sensors, HO2S1, HO2S2
Engine Data Sensors, A/C Refrig Press, TP, MAP, ECT, IAT
OBD II Symbol Description Notice
Engine Controls Connector End Views
Cell 10: Underhood Accessory Wiring Junction Block
Engine Data Sensors, HO2S1, HO2S2
Cell 10: Ignition Switch, Transaxle Range Switch
Cell 14: G100, G111 and G113
ESD Notice
Figure 7:

Engine Data Sensors, HO2S1, HO2S2


Object Number: 377244  Size: FS
Engine Controls Components
Powertrain Control Module Description
IAC Valve, EBTCM, Engine Oil Level Sensor
Engine Data Sensors, MAF, EVAP Switch, EVAP Valve, EGR
OBD II Symbol Description Notice
Engine Controls Connector End Views
ESD Notice
Cell 14: G117
Cell 10: Underhood Accessory Wiring Junction Block
Cell 11: UH: IGN 1
Figure 8:

IAC Valve, EBTCM, Engine Oil Level Sensor


Object Number: 377245  Size: FS
Engine Controls Components
Powertrain Control Module Description
Indicator Lamps
Engine Data Sensors, HO2S1, HO2S2
OBD II Symbol Description Notice
Engine Controls Connector End Views
Cell 14: G100, G111 and G113
ESD Notice
ESD Notice
Figure 9:

Indicator Lamps


Object Number: 377246  Size: FS
Engine Controls Components
Powertrain Control Module Description
A/C Compressor Controls
IAC Valve, EBTCM, Engine Oil Level Sensor
OBD II Symbol Description Notice
Engine Controls Connector End Views
Cell 10: Ignition Switch, Transaxle Range Switch
Cell 11: IGN 1 Fuse
Cell 14: G200
ESD Notice
Cell 81: Inflatable Restraint Sensing and SDM
Figure 10:

A/C Compressor Controls


Object Number: 377248  Size: FS
Engine Controls Components
Powertrain Control Module Description
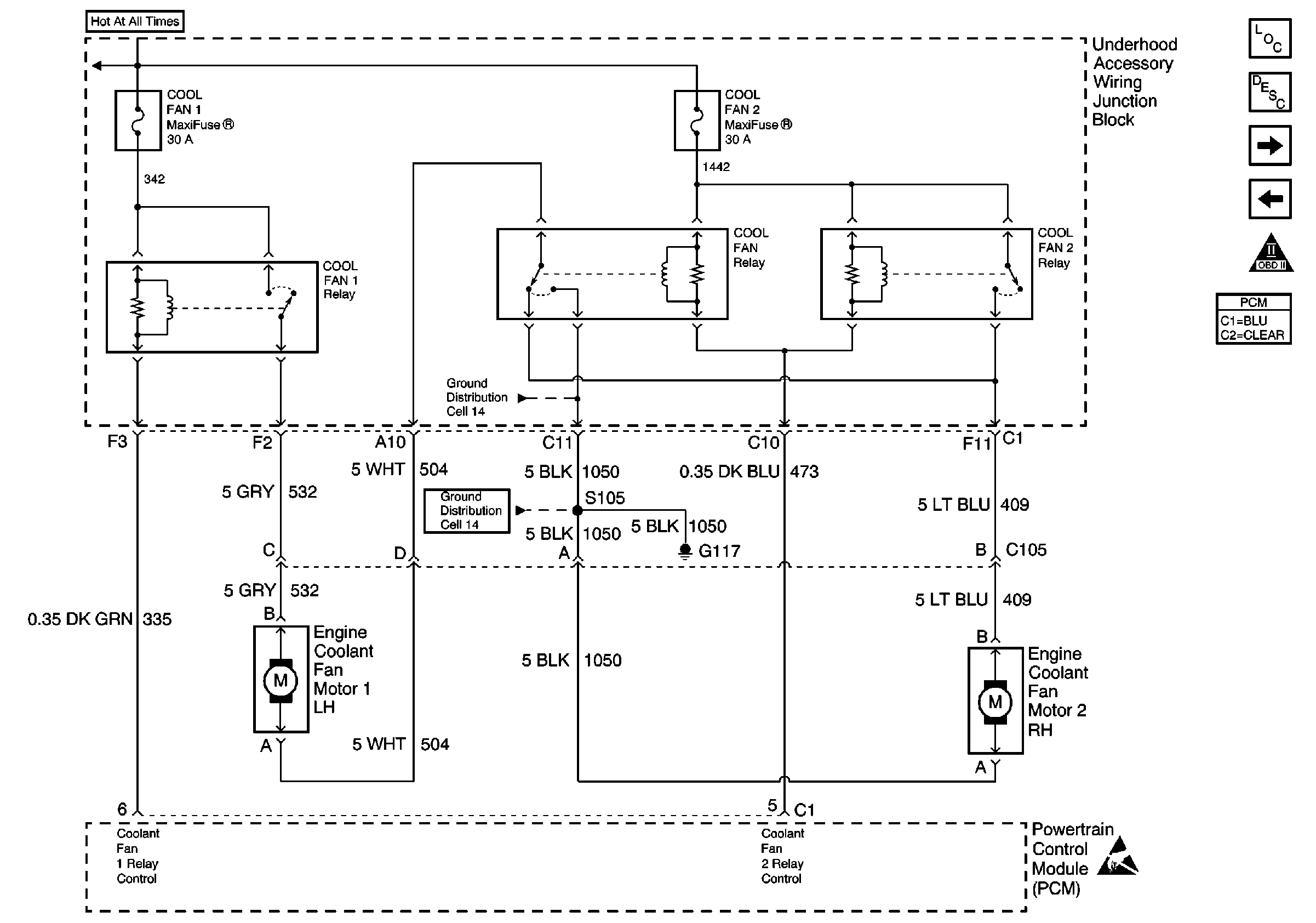
Coolant Fans
Indicator Lamps
OBD II Symbol Description Notice
Engine Controls Connector End Views
Cell 10: Ignition Switch
Cell 11: FRT HVAC Low/Med BLWR, HVAC/DRL, PWR QTR VENT, RR HVAC
ESD Notice
Cell 14: G117
Cell 10: Underhood Accessory Wiring Junction Block
Cell 14: G117
Figure 11:

Coolant Fans


Object Number: 377249  Size: FS
Engine Controls Components
Powertrain Control Module Description
Vehicle Speed Sensor
A/C Compressor Controls
OBD II Symbol Description Notice
Engine Controls Connector End Views
Cell 14: G117
ESD Notice
Figure 12:

VSS


Object Number: 377250  Size: FS
Engine Controls Components
Powertrain Control Module Description
Automatic Transaxle (1 of 2)
Coolant Fans
OBD II Symbol Description Notice
Engine Controls Connector End Views
ESD Notice
ESD Notice
ESD Notice
Figure 13:

Automatic Transaxle, (1 of 2)


Object Number: 377251  Size: FS
Engine Controls Components
Powertrain Control Module Description
Automatic Transaxle (2 of 2)
Vehicle Speed Sensor
OBD II Symbol Description Notice
Powertrain Control Module Connector End Views
ESD Notice
ESD Notice
Figure 14:

Automatic Transaxle, (2 of 2)


Object Number: 377252  Size: FS
Engine Controls Components
Powertrain Control Module Description
Transaxle Range Switch
Automatic Transaxle (1 of 2)
OBD II Symbol Description Notice
Engine Controls Connector End Views
Cell 11: UH: A/C CLU, ELEK IGN, and TCC Fuses
Cell 10: Underhood Accessory Wiring Junction Block
ESD Notice
Figure 15:

Transaxle Range Switch


Object Number: 214348  Size: FS
Engine Controls Components
Powertrain Control Module Description
Automatic Transaxle (2 of 2)
OBD II Symbol Description Notice
Engine Controls Connector End Views