GM Service Manual Online
For 1990-2009 cars only
Makes
🢒
Chevrolet
🢒
2000
🢒
Venture
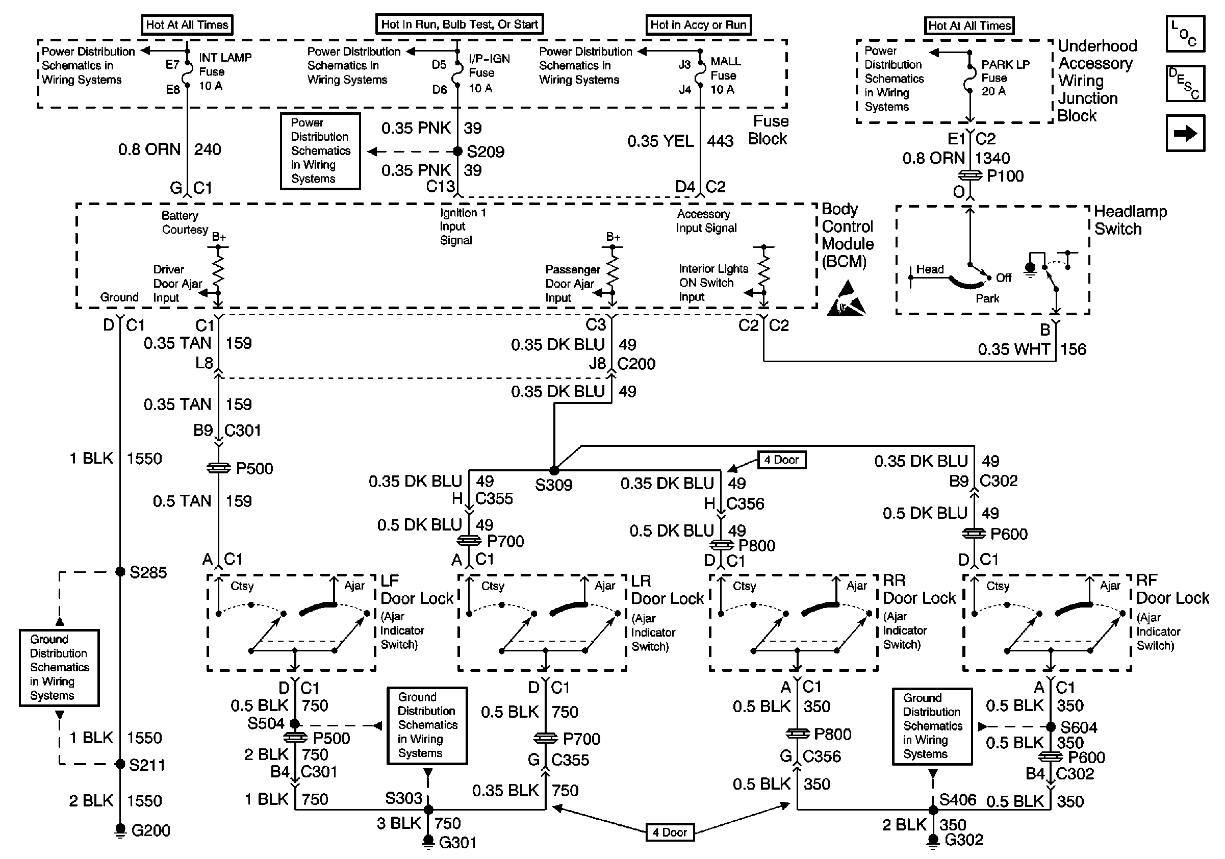
🢒 BCM, Headlamp Switch and Door Ajar Switches
BCM, Headlamp Switch and Door Ajar Switches
BCM, Headlamp Switch and Door Ajar Switchs
Battery, Starter, Generator, EBCM, Underhood Accessory Wiring JuncTion Block and Fuse Block
Ignition Switch, Park/Neutral Position Switch, Underhood AccessoryWiring Junction Block and Fuse Block
Ignition Switch, Park/Neutral Position Switch, Underhood AccessoryWiring Junction Block and Fuse Block
Ignition Switch, RAP Relay, Underhood Accessory Wiring Junction Block and Fuse Block
Underhood Accessory Wiring Junction Block, Headlamp Switch, Heater A/C Control, RCDLR, Theft Deterrent Indicator Lamp, Theft Deterrent Shock Sensor and Trip Calculator
Handling ESD Sensitive Parts Notice
Lighting Systems Components
Interior Lights Circuit Description
IP Compartment Lamp, IP Courtesy Lamps, Rear Compartment Lamp and Door Courtesy Warning Lamps
G302 (1 of 2)
G301
G200 (1 of 4)