GM Service Manual Online
For 1990-2009 cars only
Figure 1:

Door Lock Switches


Object Number: 696312  Size: FS
RAP Relay Junction Block - Underhood, ECM SENSE, B/U LAMP, ALT/SENSE and AIR Fuses
IGN 1, SDM, T/SIG, CRUISE and PCM PASS KEY/CLUSTER Fuses
IGN 1, SDM, T/SIG, CRUISE and PCM PASS KEY/CLUSTER Fuses
BATT MAIN 1, CLUSTER BATT, RR PWR SCKT, PWR LOCK, RAP RELAY, CTSY LAMP, CTSY LAMP, ONSTAR, CIGAR DLC/APO FRT, and PWR MIRROR Fuses
IGN MAIN 2, BCM PRGRM, RR WPR/WSHR, MALL/CLUSTER and FRT/WPR/WSHR Fuses
Right Door PSD Switches, Transmission Range Switch and RKE
Rear Window Wiper/Washer and Multifunction Switch, Window and Door Lock Switches
Onstar Power and Grounds
G302 (2 of 2)
G302 (2 of 2)
Rear Window Wiper/Washer and Multifunction Switch, Window and Door Lock Switches
Master Electrical Component List
Power Door Locks Description and Operation
Key Cylinder Switches
Figure 2:

Key Cylinder Switches


Object Number: 696313  Size: FS
G302 (2 of 2)
G302 (2 of 2)
G401
Master Electrical Component List
Power Door Locks Description and Operation
Door Lock Actuators
Door Lock Switches
Figure 3:

Door Lock Actuators


Object Number: 696314  Size: FS
BATT MAIN 1, CLUSTER BATT, RR PWR SCKT, PWR LOCK, RAP RELAY, CTSY LAMP, CTSY LAMP, ONSTAR, CIGAR DLC/APO FRT, and PWR MIRROR Fuses
Master Electrical Component List
Power Door Locks Description and Operation
IP DOOR AJAR Telltale
Key Cylinder Switches
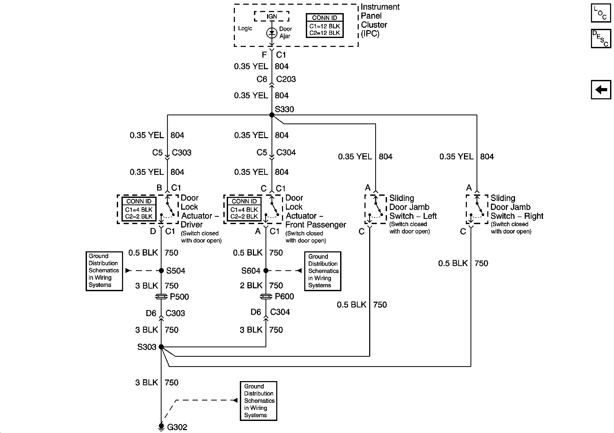
Figure 4:

IP DOOR AJAR Telltale


Object Number: 696317  Size: FS
G302 (2 of 2)
G302 (2 of 2)
G302 (2 of 2)
Master Electrical Component List
Power Door Locks Description and Operation
Door Lock Actuators