GM Service Manual Online
For 1990-2009 cars only

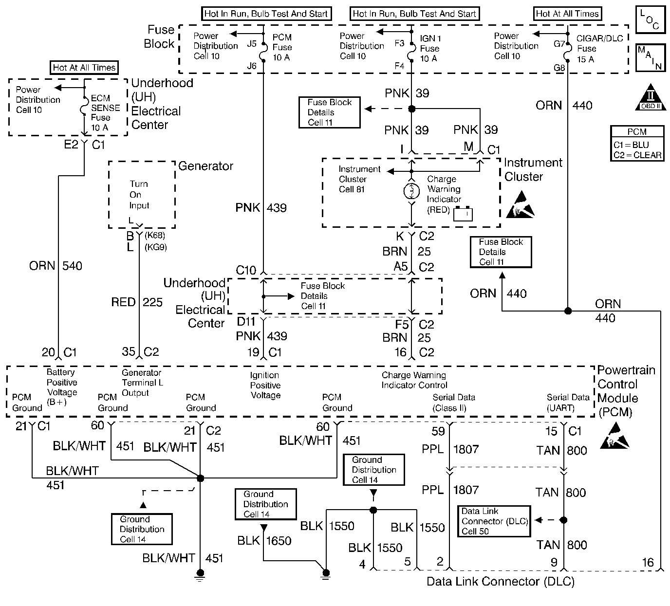
Object Number: 154867  Size: LF
Engine Controls Components
Indicator Lamps
OBD II Symbol Description Notice
Handling ESD Sensitive Parts Notice
Handling ESD Sensitive Parts Notice

Circuit Description

The PCM turns on the bulb, LED, or driver info center indicator by supplying a path to ground through the PCM.

Conditions for Setting the DTC

    •  Ignition is on.
    •  An improper voltage level has been detected on the alternator lamp driver circuit.
    •  Above conditions for at least 20 seconds.

Action Taken When the DTC Sets

    • The PCM will not illuminate the malfunction indicator lamp (MIL).
    • The PCM will store conditions which were present when the DTC set as Failure Records data only. This information will not be stored as Freeze Frame data.

Conditions for Clearing the MIL/DTC

    • A History DTC will clear after 40 consecutive warm-up cycles have occurred without a malfunction.
    • The DTC can be cleared by using the scan tool Clear Info function.

Diagnostic Aids

A PCM controlled lamp on at all times most likely indicates that a condition is present which requires the attention of the vehicle operator. Conditions which will illuminate each lamp are as follows:

    •  When the engine speed is greater than 1200 RPM and system voltage falls below 10 volts for longer than 10 seconds. The PCM commands the generator ON when system voltage rises to above 12 volts.
    •  When the generator control circuit remains low for longer than 10 seconds.
    •  When the engine speed is below 2000 RPM and the generator PWM control circuit duty cycle remains low for longer than 20 seconds.
    •  When the engine speed is above 4000 RPM and the generator PWM control circuit duty cycle remains high for longer than 20 seconds.

For diagnosis of the instrument panel, perform the System Check in the Instrument Cluster section of Electrical Diagnosis.

Check for the following conditions:

    •  Poor connection at PCM. Inspect harness connectors for backed out terminals, improper mating, broken locks, improperly formed or damaged terminals, and poor terminal to wire connection.
    •  Damaged harness. Inspect the wiring harness for damage. If the harness appears to be OK, disconnect the PCM and turn the ignition on. Observe a voltmeter connected to the affected PCM output circuit while moving connectors and wiring harnesses related to the PCM output circuit. A change in voltage will indicate the location of the fault.
    •  Engine Oil Level Sensor circuit: If the problem was with the Low Oil Level lamp and Chart did not isolate a problem, use Engine Oil Level Sensor Diagnosis.

Test Description

Number(s) below refer to the step number(s) on the Diagnostic Chart.

  1. Normally, ignition feed voltage should be present on the output driver circuit with the PCM disconnected and the ignition turned on.

  2. Checks for a shorted component or a short to battery positive voltage on the output driver circuit. Either condition would result in a measured current of over 1.5 amps. Also checks for a component that is going open while being operated, resulting in a measured current of 0.0 amps.

  3. Checks for a faulty instrument cluster.

  4. This vehicle is equipped with a PCM which utilizes an Electrically Erasable Programmable Read Only Memory (EEPROM). When the PCM is being replaced, the new PCM must be programmed. Refer to Powertrain Control Module Replacement/Programming .

Step

Action

Value(s)

Yes

No

1

Was the Powertrain On Board Diagnostic (OBD) System Check performed?

--

Go to Step 2

Go to the Powertrain On Board Diagnostic (OBD) System Check

2

Was the instrument cluster system check in Electrical Diagnosis performed?

--

Go to Step 3

Go to Electrical Diagnosis

3

  1. Ignition off, disconnect the PCM.
  2. Ignition on.
  3. Using DMM (J39200), measure voltage between the affected PCM output circuit at the PCM harness connector and ground.

Is voltage near the specified value?

B+

Go to Step 4

Go to Step 7

4

  1. DMM to 10 amp scale, install DMM to measure current between the affected PCM output circuit and ground.
  2. Monitor the current reading on the DMM for at least 2 minutes.

Does the current reading remain between the specified values?

0.05 Amp 1.5 Amps

Go to Step 12

Go to Step 5

5

  1. Disconnect the instrument panel cluster (leave the PCM disconnected).
  2. Using DMM, measure voltage between the affected PCM output circuit and ground.

Is voltage at the specified value?

0.0 V

Go to Step 15

Go to Step 6

6

Locate and repair short to voltage in affected PCM output circuit. Refer to Repair Procedures in Electrical Diagnosis.

Is the action complete?

--

Go to Step 3

--

7

Check the ignition feed fuse for the instrument panel cluster indicator lamps.

Is the fuse blown?

--

Go to Step 8

Go to Step 9

8

  1. Locate and repair short to ground in ignition feed circuit for the instrument panel cluster indicator lamps. Refer to Repair Procedures in Electrical Diagnosis.
  2. Replace the fuse.

Is the action complete?

--

Go to Step 3

--

9

  1. Disconnect the instrument panel cluster.
  2. Ignition on, measure voltage between the ignition feed circuit for the instrument panel cluster indicator lamps and ground.

Is voltage near the specified value?

B+

Go to Step 10

Go to Step 14

10

  1. Check the affected PCM output circuit for an open or a short to ground.
  2. If a problem is found, repair the affected PCM output circuit. Refer to Repair Procedures in Electrical Diagnosis.

Was a problem found?

--

Go to Step 3

Go to Step 11

11

  1. Check the affected PCM output circuit and the ignition feed circuit for a poor connection at the instrument panel cluster and at the PCM.
  2. If a problem is found, replace faulty terminal(s). Refer to Repair Procedures in Electrical Diagnosis.

Was a problem found?

--

Go to Step 3

Go to Step 15

12

  1. Ignition off, reconnect the PCM and disconnect the instrument panel cluster.
  2. Ignition on, connect a test light between the affected PCM output circuit and the ignition feed circuit at the instrument panel cluster harness connector.
  3. Using the scan tool outputs test function, cycle the affected lamp on and off.

Does the test light flash on and off?

--

Refer to Diagnostic Aids

Go to Step 13

13

  1. Check the affected PCM output circuit for a poor connection at the PCM.
  2. If a problem is found, replace faulty terminal. Refer to Repair Procedures in Electrical Diagnosis.

Was a problem found?

--

Go to Step 3

Go to Step 16

14

Locate and repair open in ignition feed circuit to the instrument panel cluster indicator lamps. Refer to Repair Procedures in Electrical Diagnosis.

Is the action complete?

--

Go to Step 3

--

15

Replace the instrument panel cluster.

Is the action complete?

--

Go to Step 3

--

16

Replace the PCM.

Important: :  Replacement PCM must be programmed. Refer to Powertrain Control Module Replacement/Programming

Is the action complete?

--

Go to Step 3

--

17

  1. Review and record scan tool Fail Records data.
  2. Clear DTCs.
  3. Operate vehicle within Fail Records conditions as noted.
  4. Using a scan tool, monitor SPECIFIC DTC info for DTC P1663 until the DTC P1663 test runs.

Note test result, does scan tool indicate DTC P1663 failed this ignition?

--

Go to Step 3

Repair complete